Студопедия

Главная страница Случайная страница

КАТЕГОРИИ:

АвтомобилиАстрономияБиологияГеографияДом и садДругие языкиДругоеИнформатикаИсторияКультураЛитератураЛогикаМатематикаМедицинаМеталлургияМеханикаОбразованиеОхрана трудаПедагогикаПолитикаПравоПсихологияРелигияРиторикаСоциологияСпортСтроительствоТехнологияТуризмФизикаФилософияФинансыХимияЧерчениеЭкологияЭкономикаЭлектроника






Лабораторная работа 2






Лабораторная работа 1

Цель работы: научиться составлять алгоритм программы и записывать его с помощью блок-схем.

 

Задача:

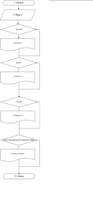
Напишите блок-схему алгоритма программы, которая запрашивает у пользователя номер одного из зимних месяцев, и выводит количество дней в этом месяце. Программа должна проверять, является ли введенный месяц зимним;

1. Пользователь вводит число N.

2. Если n=12, то месяц декабрь и вывод числа дней 31.

3. Если n=1, то месяц январь и вывод числа дней 31

4. Если n=2, то месяц февраль и вывод числа дней 29

5. Если n< > 1 и n< > 2 и n< > 12, то месяц не зимний.

6. Конец.

 

Рис. 1 – Блок-схема алгоритма

 

Вывод: в ходе работы мною был составлен алгоритм программы и записан с помощью блок-схемы.

Лабораторная работа 2

Цель работы: научиться работать со средой Borland Pascal, познакомиться со структурой программы в Pascal и действиями, выполняемыми над данными.

Структура программы. Программа на языке Pascal состоит из заголовка программы и двух частей: раздела описаний и раздела операторов.

PROGRAM Name; {Заголовок программы}

{Раздел описаний}

BEGIN

{Раздел операторов}

END.

В Pascal игнорируется различие в высоте букв (заглавные или строчные), т.е. Name, NAME, name одно и то же.

Слово PROGRAM зарезервировано в Pascal, т.е. не может использоваться ни в каких иных целях, кроме как для объявления имени программы. Заголовок программы необязателен и игнорируется компьютером.

Первая строка заканчивается особым разделителем – точкой с запятой. Этот разделитель в языке Pascal отмечает конец оператора или описания. Использование особого разделителя позволяет располагать несколько операторов в одной строке.

Зарезервированное слово BEGIN сигнализирует компилятору о начале другой части программы – раздела операторов. Завершает всю программу зарезервированное слово END. Точка оповещает компилятор о конце текста программы.

Обязательной частью являются лишь тело программы (раздел операторов). Заголовок программы является хотя и необязательным, но желательным элементом.

Раздел описаний состоит из следующих подразделов:

• описания меток (LABEL);

• описания внешних модулей (USES);

• описания типов (TYPE);

• описания констант (CONST);

• описания переменных (VAR);

• описания функций (FUNCTION);

• описания процедур (PROCEDURE).

Порядок размещения подразделов произвольный, можно создавать несколько одинаковых подраз-делов

Подраздел описания меток. Метка – точка перехода. Используется в операторе безусловного перехода. Данный подраздел начинается со слова LABEL, за которым следует список меток:

LABEL 1, 77, 190;

В программе в качестве меток могут использоваться целые числа без знака. Сама метка ставится в теле программы перед оператором и отделяется от него двоеточием.

Подраздел описания внешних модулей. Внешние модули – это наборы констант, типов данных, переменных, процедур и функций, которые вы можете использовать в своей программе. На каждый модуль есть описание его содержимого. Подключение модуля к вашей программе осуществляется строчкой:

USES Модуль,

где USES – зарезервированное слово; Модуль – имя подключаемого модуля.

Подраздел описания типов. Среди типов данных различают стандартные (предопределенные разработчиками языка) и пользовательские (определяемые программистом в своей программе).

Основные (стандартные) типы данных, используемые в языке Pascal следующие:

• целые числа;

• вещественные числа;

• логический тип;

• символьный тип;

• строковый тип.

Программист может описать свой тип, на основе этих базовых в разделе описания типов, который начинается словом TYPE. Затем для каждого типа следует конструкция вида:

Имя типа = (идентификатор1, идентификатор2,..., идентификаторN).

В таблице приведены простые типы данных Турбо Паскаль, объем памяти, необходимый для хранения одной переменной указанного типа, множество допустимых значений и применимые операции.

Идентификатор Длина (байт) Диапазон значений Операции
Целые типы
integer   -32768..32767 +, -, /, *, Div, Mod, > =, < =, =, < >, <, >
byte   0..255 +, -, /, *, Div, Mod, > =, < =, =, < >, <, >
word   0..65535 +, -, /, *, Div, Mod, > =, < =, =, < >, <, >
shortint   -128..127 +, -, /, *, Div, Mod, > =, < =, =, < >, <, >
longint   -2147483648..2147483647 +, -, /, *, Div, Mod, > =, < =, =, < >, <, >
Вещественные типы
real   2, 9x10-39 - 1, 7x1038 +, -, /, *, > =, < =, =, < >, <, >
single   1, 5x10-45 - 3, 4x1038 +, -, /, *, > =, < =, =, < >, <, >
double   5x10-324 - 1, 7x10308 +, -, /, *, > =, < =, =, < >, <, >
extended   3, 4x10-4932 - 1, 1x104932 +, -, /, *, > =, < =, =, < >, <, >
Логический тип
boolean   true, false Not, And, Or, Xor, > =, < =, =, < >, <, >
Символьный тип
char   все символы кода ASCII +, > =, < =, =, < >, <, >

Вещественные числа хранятся неточно. Каждый из имеющихся вещественных типов гарантирует правильное хранение только определенного количества значащих цифр, их называют верными цифрами.

Подраздел описания констант. Константами в языке считаются такие объекты программы, которые не могут изменять своего значения.

В языке Pascal константы могут иметь собственное имя (идентификатор). Константы описываются следующим образом:

CONST Имя = Значение,

где CONST – зарезервированное слово; Имя – имя константы; Значение – значение константы.

В Pascal есть зарезервированные константы. Например, число π, идентификатор pi (pi =3.14159265).

 

Подраздел описания переменных. Переменная – объект программы, который может изменять свое значение в процессе выполнения (счета). Переменная представляет собой некоторый адрес ячейки памяти, по которому будет размещен тот или иной элемент данных, с которым оперирует компьютерная программа. В процессе решения переменная может изменять свои значения, но в каждый момент времени в памяти ЭВМ хранится только одно «текущее» значение. Объем памяти, отводимый под переменную, определяется типом данных (Real, Integer и т.д.). Описание переменных производится следующим образом:

VAR Имя: тип,

где Var – зарезервированное слово; Имя – идентификатор переменной; тип – тип переменной.

В настоящее время в программировании принято записывать имена переменных с использованием так называемой венгерской нотации. Венгерская нотация основывается на том, что имена переменных и функций записываются полными словами или словосочетаниями или их сокращениями, но так, чтобы по имени можно было понять назначение переменной или действие, выполняемое функцией.

Процедуры (подпрограммы) и функции представляют собой относительно самостоятельные фрагменты программы, оформленные особым образом и снабженные именем.

Вывод: в ходе работы были изучены методы работы со средой Borland Pascal. Также были изучены структура программы в Pascal и действия, выполняемыми над данными.

Основные правила выбора идентификаторов (имен)

1 Идентификатор может состоять из букв латинского алфавита (a...z), цифр (0...9), знака подчеркивания

2 Идентификатор не может содержать специальные знаки:

• знаки пунктуации. () [].. (разделение границ диапазона):; ‘ (апостроф) = $ #

• знаки операций + – * / > < @.

3 Идентификатор не может начинаться с цифры.

4 Идентификатор не может совпадать ни с одним из зарезервированных слов.

5 Длина идентификатора может быть произвольной, но значащими считаются первые 63 символа.

6 Заглавные и строчные буквы в идентификаторах считаются одинаковыми.


Поделиться с друзьями:

mylektsii.su - Мои Лекции - 2015-2026 год. (1.206 сек.)Все материалы представленные на сайте исключительно с целью ознакомления читателями и не преследуют коммерческих целей или нарушение авторских прав Пожаловаться на материал