Студопедия

Главная страница Случайная страница

КАТЕГОРИИ:

АвтомобилиАстрономияБиологияГеографияДом и садДругие языкиДругоеИнформатикаИсторияКультураЛитератураЛогикаМатематикаМедицинаМеталлургияМеханикаОбразованиеОхрана трудаПедагогикаПолитикаПравоПсихологияРелигияРиторикаСоциологияСпортСтроительствоТехнологияТуризмФизикаФилософияФинансыХимияЧерчениеЭкологияЭкономикаЭлектроника






Лабораторная работа № 18

Карагандинский Государственный Технический Университет

 

Кафедра: Физики

 

ЛАБОРАТОРНАЯ РАБОТА № 18

ТЕМА: " Определение отношения методом Клемана и Дезорма"

 

Выполнил: Студент гр. АиУ-06-2

Голобородько Артём

 

Проверил(а): преподаватель

Орлова Елена Фёдоровна

 

 

Караганда 2006.

Цель работы: Определить экспериментально отношение молярных теплоемкостей газа при постоянном давлении и постоянном объеме и сравнить с теоретическим значением данного отношения, найденным из молекулярно-кинетической теории.

 

Задачи:

· овладение одной из методик эксперимента

· приобретение опыта решения учебно-исследовательских и реальных практических задач на основе изученного теоретического материала

· приобретение опыта проведения эксперимента

· формирование навыков обработки результатов проведенных исследований

· формирование умений оформления и представления результатов проведенных исследований

· анализ, обсуждение полученных результатов и формулирование выводов.

 

Методика работы:

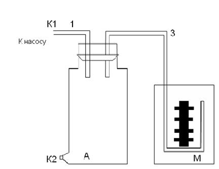
Установка состоит: сосуд А, водяной манометр М, ручной насос.

 

На лабораторной установке баллон А соединен с открытым V -образным водяным манометром М. Рычажной кран через впускной штуцер позволяет сообщаться баллону через резиновую труб­ку с нагнетающим насосом или с атмосферой. Если с помощью насоса быстро накачать воздух в сосуд и сразу же перекрыть кран, то давление в сосуде повысится. Но при быстром накачивании процесс сжатия воздуха в сосуде может считаться адиабатным, и газ поэтому нагреется. Повышение давления, которое показывает манометр, вызвано и сжатием, и нагреванием. Через 2-3 мин темпера­тура воздуха в сосуде становится равной температуре окружающей сре­ды. Обозначив для первого данного состояния газа его удельный объем V1, давление P1, температуру Т1.

Теперь быстро (напомним, что быстрота обеспечивает адиабатность процесса) вытаскивают пробку, при это сосуд соединяется с атмосферой. Давление газа станет равным атмосферному. Новый удельный объем воздуха - V2, давление - P2=P0 (атмосферное) и температура - Т2. Через 2-3 мин воз­дух в баллоне нагреется до комнатной температуры T3 = Т1, его давление будет P3, а удельный объем V3=V2 (ни масса, ни объем газа не меняются). Переход из первого, состояния во второе (адиабатический про­цесс) описывается уравнением Пуассона:

где

Сравнивая конечное, третье состояние газа с первым, ви­дим, что температура газа в этих состояниях одинакова, следователь­но, к этому переходу применим закон Бойля-Мариотта

P1V1=P3V3,

Решая систему двух уравнений можно определить γ. Для этого возведем второе уравнение в степень γ разделим его на первое уравнение:

Так как V2=V3, то или

Логарифмируя последнее выражение, получим

Обозначим разность уровней жидкости в манометре в первом состоя­нии h1, а в третьем состоянии – h2. Тогда

P1=P0+h1, P3=P0+h2, (P2=P0)

Подставим значения Р1, Р2, Р3 в соотношение:

 

 

В данном случае h1 и h2 намного меньше Р0, поэтому отноше­ние разности логарифмов можно заменить отношением разности чисел, т.е.

Это дает расчетную формулу для нашего опыта

В молекулярно-кинетической теории молярные теплоемкости газа Сp и Сv определяются через число степеней свобода молекулы i и универсальную газовую постоянную R:

Найдем их отношение:

;

В данном случае воздух не очищается от влаги и содержит боль­шое количество паров воды, поэтому число степеней свободы будет соответствовать трехатомным молекулам, т.е. i = 6.

h1 см h2 см h1-h2 Δ γ
        1, 23 1, 22 0, 02 1, 22±0, 02
        1, 22
        1, 20
        1, 20
        1, 26
        1, 22
        1, 20

 

Вывод: На данном этапе опыта, было практически освоено содержание теоретического материала и методы измерений в лабораториях кафедры физики при использовании специальных технических средств.

В результате данного опыта были достигнуты цели лабораторной работы и получены следующие результаты в виде: ; Коэффициент отношения теплоемкостей γ был определён, он равен: γ = ( 1, 22±0, 02 );

 

Анализ:

Данный опыт был проведён с погрешностями, так как измерения производились человеком – присутствовал человеческий фактор, так же имелась инструментальная погрешность в приборах измерения.

Из-за всех этих погрешностей результат опыта не совпадает с теоретическим значением данного отношения, найденным из молекулярно-кинетической теории: γ = 1, 33;

 

 

<== предыдущая лекция | следующая лекция ==>
Порядок выполнения работы. Цель работы:пользуясь уравнением теплового баланса, вычислить удельную теплоту плавления льда. | Порядок выполнения работы. Определение удельной теплоемкости тела.
Поделиться с друзьями:

mylektsii.su - Мои Лекции - 2015-2026 год. (3.638 сек.)Все материалы представленные на сайте исключительно с целью ознакомления читателями и не преследуют коммерческих целей или нарушение авторских прав Пожаловаться на материал