Студопедия

Главная страница Случайная страница

КАТЕГОРИИ:

АвтомобилиАстрономияБиологияГеографияДом и садДругие языкиДругоеИнформатикаИсторияКультураЛитератураЛогикаМатематикаМедицинаМеталлургияМеханикаОбразованиеОхрана трудаПедагогикаПолитикаПравоПсихологияРелигияРиторикаСоциологияСпортСтроительствоТехнологияТуризмФизикаФилософияФинансыХимияЧерчениеЭкологияЭкономикаЭлектроника






Флотационная обработка сточных вод.






Флотация — метод отделения диспергированных и коллоидных примесей от воды, основанный на способности частиц прилипать к воздушным (газовым) пузырькам и переходить вместе с ними в пенный слой. Сущность этого процесса заключается в специфическом действии молекулярных сил, вызывающих слипание частиц примесей с пузырьками высокодиспергированного в воде газа (воздуха) и образованию на поверхности пенного слоя, содержащего извлеченные вещества. При сближении в воде газового пузырька с гидрофобной поверхностью частицы примеси разделяющий их тонкий слой становится неустойчивым и разрывается. Вследствие кратковременности контакта частицы и пузырька при их столкновении вероятность слияния определяется кинетикой образования краевого угла смачивания.

Очевидно, что для успеха протекания процесса масса флотируемых частиц не должна превышать силы их прилипания к газовым пузырькам и их подъемной силы. Оптимальная крупность извлекаемых примесей находится в пределах 10-5-10-3 м, дисперсность пузырьков газа— 15*10-6-30*10-6 м, а поверхностное напряжение воды не должно превышать 0, 06—0, 065 н/м. С понижением поверхностного натяжения эффект очистки воды флотацией повышается в отличие от отстаивания и фильтрования.

Интенсификация процесса флотации достигается гидрофобизацией поверхности извлекаемых примесей реагентами, которые, избирательно сорбируясь на поверхности частиц, понижают их смачиваемость, что улучшает процесс слипания дисперсий и коллоидов с пузырьками газа. В водоподготовке в качестве гидрофобизирующих реагентов применяют обычные коагулянты и флокулянты. После флотационной обработки осадок отработанных гидроксидов занимает значительно меньший объем и влажность его ниже, чем осадка, образующегося в отстойниках.

Известно много способов насыщения воды пузырьками газа (воздуха), среди которых по размерам диспергирования газа следует указать следующие: флотация с выделением воздуха из воды — напорные, эрлифтные и вакуумные установки; флотация с механическим введением воздуха — безнапорные (пенные), импеллерные и пневматические аппараты; фротация с подачей воздуха через пористые материалы; электрофлотация.

В пневматических установках насыщение воды воздухом осуществляют воздухом, выделяющимся из нее в результате понижения давления, в механических — турбиной насосного типа. Пневматические установки могут быть напорными и вакуумными.

Обработку воды флотацией рекомендуется применять при ее мутности до 150 мг/л и цветности до 200 град. Это позволяет уменьшить объем водоочистных сооружений вследствие ускорения в 3... 5 раз, процесса выделения взвеси из воды, отказаться от микрофильтров, улучшить санитарное состояние очистных сооружений.

В последние годы в России и за рубежом для очистки поверхностных вод умеренной мутности с большим содержанием органических соединений или планктона применяют напорную флотацию, при которой выделение взвеси из воды производится с помощью пузырьков газа, получаемых из перенасыщенного водовоздушного раствора. Принцип этого метода заключается в том, что 8... 10% исходной воды, в которой под давлением 0, 6... 0, 8 МПа растворен воздух, распределяют в обрабатываемой воде, попадая в зону меньшего давления из насыщенной воздухом воды выделяются мельчайшие его пузырьки, необходимые для флотации легкой взвеси. Способ напорной флотации позволяет путем регулирования давления легко изменять количество растворенного воздуха и размер пузырьков, вводимых в обрабатываемую воду, в зависимости от состава взвеси в исходной воде. Флотация — это процесс, основанный на слиянии отдельных частиц примесей под действием молекулярных сил с пузырьками тонкодиспергированного в воде воздуха, всплывании образующихся при этом агрегатов и образовании на поверхности флотатора пены. Флотируемость частиц различной крупности зависит от размеров пузырьков воздуха, которые определяются поверхностным натяжением на границе вода — воздух. С понижением поверхностного натяжения эффективность очистки воды флотацией повышается в отличие от отстаивания и фильтрования. При предварительном коагулировании примесей воды эффект флотации повышается.

При напорной флотации время пребывания воды в напорном контактном резервуаре принимают до 2 мин, объем вводимого воздуха 0, 9...1, 2%, от объема обрабатываемой воды. Объем флотатора рассчитывают на 20...60-е минутное пребывание воды, удельную нагрузку принимают 6...8 м3/(м2*ч). При пневматическом диспергировании принимают до 7, 0 м3/(м2*ч).

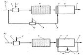
Вид содержащихся в воде загрязнений определяет характер флотационной обработки: одним воздухом или воздухом в сочетании с различными реагентами и прежде всего коагулянтами. Использование коагулянтов позволяет значительно повысить эффективность флотационной очистки и удалять загрязнения, находящиеся в воде в виде стойких эмульсий и взвесей, а также в коллоидном состоянии. В практике применяют две схемы флотационной очистки, показанные на рис. 11.1. В первом случае (рис. 11.1, а), для насыщения воздухом используют исходную неочищенную воду, а во втором (рис. 11.1, 6 ) — воду, прошедшую очистку. В отечественной практике рекомендуется второй вариант.

Рис. 11.1. Схемы напорной флотации при насыщении воздухом исходной (а) и очищенной (б) воды.

1, 7 — подача исходной и отвод очищенной воды; 2 — смеситель; 3 —подача реагентов; 4 — камера хлопьеобразования; 5 — распределительное устройство; 6 — флотатор; 8 — подача водовоздушной смеси; 9 — ввод воздуха; 10 — бак для растворения воздуха в воде

Недостатком первой схемы является то, что при использовании для насыщения воздухом неочищенной воды возможно засорение крупными примесями аппаратуры и распределительной системы. Во втором случае возможность засорения аппаратуры уменьшается, но необходимо увеличивать объем флотационной камеры на величину расхода воды, необходимого для приготовления водовоздушного раствора. Вторая схема, несмотря на некоторое удорожание, является более надежной.

При флотации в жидкости происходит ряд процессов: растворение и выделение воздуха, приклеивание воздушных пузырьков к частицам взвеси и всплывание их на поверхность с образованием пены. Условия протекания этих процессов оказывают существенное влияние на эффект обработки воды. Важное значение имеют также условия и способы удаления пены. Поэтому интересно будет рассмотреть принцип действия и конструктивные особенности всех основных элементов схемы: узла подготовки водовоздушного раствора, устройств для выделения воздуха из водовоздушного раствора, флотационной камеры и устройств для сбора и отведения пены.

Закономерности растворение воздуха в воде и аппаратура для подготовки водовоздушной смеси. Воздух представляет собой смесь газов. Растворимость газов в воде подчиняется закону Генри, из которого следует, что при постоянной температуре растворимость каждого из компонентов газовой смеси в данной жидкости прямо пропорциональна его парциальному давлению над жидкостью и не зависит от общего давления газовой смеси и общего содержания других компонентов. Количество воздуха, которое может быть растворено в воде, зависит от давления, температуры, времени насыщения и способа их взаимодействия. Эта зависимость выражается уравнением

Q = pB [1 ехр(—kT)], (1)

где q — количество воздуха, растворенного в воде, мг/л; р — давление насыщения, Па; В — растворимость воздуха в воде, мг/л; k — константа скорости растворения, 1/мин; Т — время насыщения, мин.

Давление оказывает влияние не только на количество воздуха, которое может быть растворено в воде, но и на размер выделяющихся затем пузырьков. По данным исследователей, это давление колеблется в широких пределах от 3*105 до 9* 105 Па адекватно характеристике выделяемой взвеси.

В химической технологии для растворения газов в жидкостях широко используют емкостные аппараты, размеры которых зависят от продолжительности их контакта. Время контакта, в свою очередь, связано со значением константы скорости растворения £. Так, при простом барботаже воды воздухом величина £ =0, 35 1/мин и время, необходимое для полного растворения, 7=8...10 мин. При введении воздуха с помощью эжектора £ =0, 8...1, 0 1/мин и время сокращается до 7=3...4 мин. Существуют аппараты, в которых £ =1, 5... 1, 8 1/мин.

В условиях очистки природных вод (работа под давлением, наличие труднорастворимой смеси газов, большая производительность и др.) наиболее целесообразно применение насадочных абсорберов. Насадка подвешивается или опирается на решетку, в которой имеются отверстия для прохода газа и стока жидкости. Газ поступает в колонну снизу вверх противотоком по отношению к жидкости. Подаваемая на насадку жидкость равномерно распределяется по сечению аппарата с помощью распределительного устройства. Соприкосновение газа с жидкостью происходит в основном на смоченной поверхности насадки, по которой стекает орошающая жидкость. В качестве насадки применяют листовые, хордовые из досок, кольцевые керамические и кусковые материалы.

В напорных абсорберах применяют высокие давления, поэтому подачу воздуха в них осуществляют компрессорами. Следовательно, при подготовке водовоздушного раствора для флотационных установок очистки природных вод перспективным является применение абсорберов с насадкой и подачей воздуха в них компрессорами.

Условия введения и распределения водовоздушного раствора в обрабатываемой воде. Растворенный воздух выделяется из воды при понижении давления, что и используется в установках напорной флотации. Минимальный размер пузырьков воздуха, образующихся при понижении давления.

 


Поделиться с друзьями:

mylektsii.su - Мои Лекции - 2015-2026 год. (0.553 сек.)Все материалы представленные на сайте исключительно с целью ознакомления читателями и не преследуют коммерческих целей или нарушение авторских прав Пожаловаться на материал