Студопедия

Главная страница Случайная страница

КАТЕГОРИИ:

АвтомобилиАстрономияБиологияГеографияДом и садДругие языкиДругоеИнформатикаИсторияКультураЛитератураЛогикаМатематикаМедицинаМеталлургияМеханикаОбразованиеОхрана трудаПедагогикаПолитикаПравоПсихологияРелигияРиторикаСоциологияСпортСтроительствоТехнологияТуризмФизикаФилософияФинансыХимияЧерчениеЭкологияЭкономикаЭлектроника






Каталитический крекинг






Каталитический крекинг (КК) впервые появился в начале 40-х годов XX века в США, в настоящее время это самый массовый процесс получения высокооктанового бензина, газа для синтеза алкилбензина, компонента дизельного топлива и сырья для получения технического углерода. КК является базовым процессом в схемах глубокой переработки нефти.

В настоящее время в США работает бо­лее 140 установок КК общей мощностью около 200 млн т/год, т.е. 30 % от мощ­ности первичной перегонки нефти. Россия пока значительно отстает в этом от­ношении и имеет мощности КК, составляющие примерно 6 % от мощности пер­вичной перегонки нефти. Отсюда и разница в глубине переработки нефти: в США она составляет около 85 %, а в нашей стране - около 60 %.

С химической точки зрения КК - это процесс, где оптимально используются ресурсы водорода исходного сырья при частичном выводе углерода и получении преимущественно ароматических и изоалкановых углеводородов.

Сырье для этого процесса оценивается по фракционному составу, по группо­вому составу и по содержанию примесей.

По фракционному составу. Установки КК работают на трех видах сы­рья - прямогонном, смешанном и остаточном.

Пять типичных вариантов получения сырья для КК показаны на рис. 1.

• Вариант 1 - это типовая схема получения прямогонного вакуумного газойля (ВГ) с последующей его гидроочисткой и крекингом. В США по такой схеме работает около 80 установок крекинга.

• Вариант 2 отличается тем, что гудрон после ГВП коксуют и фракцию коксования 350-500 °С смешивают с прямогонным вакуумным газойлем до гидроочистки.

• Вариант 3 - аналог предыдущего, но вместо коксования гудрон подвергают деасфальтизации и полученный деасфальтизат (КК - 350 °С), минуя гидроочистку, подают на крекинг вместе с вакуумным газойлем.

• Вариант 4 - это аналог варианта 1 по основному потоку, но часть мазута (10-20 % от ВГ), минуя ГВП и ГО, подается на крекинг, поэтому этот вариант применим для несернистых и малосернистых мазутов.

• Вариант 5 - крекинг только мазута, прошедшего очистку от серы – гидродесульфаризацию.

 

Рис. 1. Пять вариантов схем получения сырья для каталитического крекинга:

ГВП - глубокая вакуумная перегонка; ГО - гидроочистка; КК - каталитический крекинг; ЗК - замедленное коксование; ДА - деасфальтизация; ГДС - гидродесульфаризация;

потоки: М — мазут; ВГ - вакуумный газойль; К - кокс; Асф - асфальтены; Гд - гудрон; Г - газ; Б - бензин; Д - дизельное топливо.

 

На рис.1 возле каждого варианта указан выход бензина (в %) с 1 т нефти при работе по данной схеме. Видно, что минимальный выход - при ведении процесса по первой схеме, а максимальный - по последней, т.е. выгоднее пере­рабатывать остаточное или смешанное сырье, я это связано с большими трудностями в самом процессе крекинга (увеличение коксования катализатора, отравление его металлами и азотом, рост расхода и т.д.).

Сейчас многие установки, работающие по варианту 1, перешли на крекинг ВГ с концом кипения 550-560 °С, что несомненно увеличивает выход бензина. Много установок переведено на вариант 4 с вовлечением на крекинг до 30 % мазута или деасфальтизата (вариант 3).

Вариант 4 считается новым, быстро развивающимся направлением в техно­логии крекинга. Только в США таких установок работает около 50 и в Западной Европе - 30. Мазут (иногда гудрон) добавляют к вакуумному газойлю в количе­стве от 10 до 30 %, если мазут малосернистый; если же он сернистый, то до смешения с вакуумным газойлем его подвергают гидродесульфуризации.

За рубежом широко применяются процессы облагораживания остаточного сырья (мазута или гудрона), добавляемого в сырье крекинга, - процессы деас-фальтизации растворителями, гидрооблагораживания и процесс адсорбционная термодеасфальтизация (АRТ).

Из общего количества установок крекинга в США (140) 52 установки работа­ли с добавлением мазута в сырье, 10 установок - с добавлением рафината деасфальтизации (количество рафината деасфальтизации в сырье - 6-25 %). Эти данные относятся к середине 80-х годов, но они показывают, что деасфальтиза-ционное облагораживание тяжелых остатков уже тогда широко использовалось в технологии крекинга.

Гидрооблагораживание используется двухступенчатое: 1-я ступень - гидродеметаллизация и 2-я ступень - гидросульфаризация.

Из 140 установок каталитического крекинга всего 8 установок работают с по­дачей гидроочищенного мазута вместе с вакуумным газойлем.

Установки гидрооблагораживания мазута работают под высоким давлением (14-20 МПа) при низких объемных скоростях (0, 2-0, 7 ч-1) и с расходом водоро­да 100-300 нм3/т мазута. Выход гидрогенизата (фракция выше 340 °С) составля­ет на этих установках от 75 до 87 %.

Процесс АRТ был разработан в 1978-1983 гг. специально для облагоражива­ния сырья крекинга путем термодеасфальтизации тяжелого сырья (от мазута до битуминозного органического вещества с коксуемостью до 12 %). В качестве катализатора в этом процессе используется микросферический инертный сорбент на базе каолина, азванный АРТСАТ.

Схема установки подобна крекингу с лифт-реактором системы “UOP”. В лифт-реакторе сырье при контакте с горячим сорбентом испаряется, подвергаясь минимальной деструкции, и это позволяет максимально сохранить водород в жидких продуктах реакции. Деструкции подвергаются, главным образом, адсор­бируемые на инертном катализаторе асфальто-смолистые вещества. Процесс позволяет удалить из сырья 90-95 % металлов и 60-75 % серы и азота.

Режим процесса: температура - 450-550 °С, давление 0, 1-0, 2 МПа.

Таким образом, процесс позволяет получить продукты, среди которых фрак­ция выше 343 °С составляет больше половины, причем в этой фракции мало ме­таллов и она имеет низкую коксуемость, т.е. по качеству близка к вакуумному газойлю. Бензин и легкий газойль по своему качеству подобны таким же продуктам термокрекинга.

Однако, из-за своей громоздкости процесс АRТ не получил широ­кого распространения (2-3 установки).

По групповому составу сырье каталитического крекинга - предпоч­тительно парафино-нафтеновое, поскольку оно дает больший выход бензина и меньше кокса. Ароматика в сырье нежелательна, потому что она дает большой выход кокса.

Наиболее коксогенными факторами, характеризующими качество сырья, яв­ляются содержание смол и коксуемость. Поэтому содержание смол в сырье ограничивается величиной «не более 1, 5 %», а коксуемость - величиной «не более 0, 3 %». Но это - для вакуумного газойля; для остаточного сырья нормы на смо­лы и коксуемость значительно выше, но в этом случае используют специальные широкопористые катализаторы.

Олефины также дают много кокса, поэтому вторичное сырье (в частности, га­зойль замедленного коксования) добавляют в количестве не более 25 % от прямогонного сырья.

Установлено, что групповой углеводородный состав сырья оказывает существенное влияние на результаты крекинга. В большинстве вакуумных дистиллятов, ис­пользуемых в промышленности, содержание парафиновых углеводородов нахо­дится в пределах 15-30 %, нафтеновых 20-30 %, ароматических 15-60 %.

Примеси в сырье оказывают негативное влияние на активные свойства катализаторов. К ним относятся: асфальтены (смолы), полициклическая арома-тика, металлы и азот. Соответственно их делят на примеси, дезактивизирующие катализатор обратимо и необратимо.

Обратимую дезактивацию вызывают коксогенные примеси - смолы и поли­циклическая ароматика (выраженные коксуемостью); от них катализатор легко регенерируется выжиганием кокса.

Металлы и азот дезактивируют катализатор необратимо.

Металлы (главным образом, ванадий и никель), откладываясь в порах катали­затора, экранируют активные (кислые) центры, снижают его активность, а отло­жившийся в порах металл способствует газообразованию. При выжиге кокса металл остается в порах, и поэтому потеря активности катализатора все время нарастает. Норма на содержание металлов для вакуумного газойля не более 1, 6 мг/кг, а для остаточного сырья -10-40 мг/кг, но в этом случае ис­пользуются металлостойкие, ши­рокопористые катализаторы, не снижающие своей активности до содержания металла в катализато­ре 10 000 мг/кг, т.е. до 1 %.

Из всех соединений азота са­мыми сильными ядами катализа­тора являются азотистые основа­ния (анилин, пиридин, хинолин), потому что они нейтрализуют кислые центры катализатора, и он безвозвратно теряет свои актив­ные каталитические свойства. При содержании в сырье 0, 2 % азоти­стых оснований выход бензина (основной показатель активности катализатора) снижается на 4-5 %.

Сера сама по себе вредной примесью в процессе не является, однако способ­ствует коксообразованию (катализирует) этот процесс. Главный же ее вред за­ключается в том, что при выжиге кокса она образует оксиды серы, отравляющие атмосферу, а также переходит в продукты крекинга, требующие после этого гидроочистки.

Поэтому в настоящее время широко используется предварительная гидроочи­стка сырья крекинга (ВГ или мазута) до содержания серы 0, 3-0, 4 %. При этом смол остается 0, 3 % и коксуемость снижается до 0, 2 %, что в результате дает:

• в 1, 5 раза уменьшается количество кокса на катализаторе;

• на 2-3 % увеличивается выход бензина;

• отпадает необходимость гидроочистки продуктов крекинга.
Катализаторы крекинга. В настоящее время используются только цеолитсодержащие катализаторы (ЦСКК), включающие в свой состав от 3 до 25 % цео­лита типа «У» в РЗЭ-форме (размер входных окон 0, 74 нм, а внутренних полос­тей 1, 2 нм). Матрица ЦСКК - аморфный алюмосиликат или оксид алюминия.

Чистый цеолит не применяется, так как он очень активен, непрочен и дорог, а ввод его в матрицу дает оптимальное распределение кислотных центров (в итоге - лучшую селективность), прочность, термостойкость. Основные показатели свойств катализаторов:

Активность (или индекс активности) - выход бензина в % на стан­дартном сырье и в стандартных условиях.

Равновесная активность - установившаяся в системе в рабочих усло­виях активность катализатора.

Стабильность - это свойство сохранять активность во времени. Индекс ста­бильности - способность сохранять активность в течение 6 ч в стандартных ус­ловиях.

Селективность - это отношение выхода бензина к суммарной конверсии сырья, выраженное в процентах (обычно 50-75 %).

Термостабильность - свойство сохранять активность при многократном нагреве катализатора (выжиге кокса).

Паростабильность - свойство сохранять активность при многократном воздействии водяного пара при 750 °С (крекинг идет в присутствии водяного пара).

Прочность на истирание или удар - это потеря массы катализатора в стандартных условиях за определенное время.

Регенерационная способность - скорость выжига кокса, выраженная в г/(л-ч), но обычно - в кг кокса с 1 т катализатора в час, равная 50-80 кг/(т-ч).

Регенерация катализаторов ведется горячим воздухом при температуре 650-750 °С, причем эта температура регулируется количеством дутья при коэффици­енте избытка воздуха 1. При этом часть кокса сгорает до СО2 (теплота сгорания 33 МДж/кг), а остальной кокс - до СО (теплота сгорания 10 МДж/кг). Обычно в продуктах горения кокса мольное соотношение СО: СО2 равно примерно 1: 1.

В закоксованном катализаторе содержится 1, 2-2, 0 % (мас.) кокса, а после ре­генерации - не более 0, 1 % (стремятся к 0, 05 %).

Катализаторы крекинга непрерывно совершенствуются. По последним дан­ным, в ЦСКК вводят до 40 % цеолита типа Фожазит в РЗЭ-форме или в ультра­стабильной деалюминированной форме.

Очень важна вторичная пористая структура ЦСКК, т. к. эти поры (эквива­лентный диаметр 100-500 нм) должны обеспечить транспорт больших молекул сырья к цеолитным кристаллам.

Для крекинга остаточного сырья катализатор, кроме всего прочего, должен быть стойким к дезактивации металлами, термо- и паростабильным, давать малый выход кокса и быть дешевым (т. к. растет его расход из-за дезактивации).

Реакции крекинга. Механизм их до конца неясен, но на основании анализа образующихся продуктов качественно можно выделить следующие реакции. Основные реакции:

• крекинг парафинов (дает парафин и олефин);

• крекинг олефинов (дает олефин + олефин);

• деалкилирование АрУ (отрыв или крекинг алкильных цепей);

• крекинг нафтенов (дает циклогексан + олефин без разрыва кольца).
Вторичные реакции (определяют состав конечных продуктов крекинга):

• перенос водорода (нафтен + олефин дают ароматику + алкан);

• изомеризация (алкан дает изоалкан);

• перенос акл ильных групп (бензол + ксилол дают два толуола);

• конденсация бензольных колец;

• диспропорционирование олефинов низкой молекулярной массы.

В схематическом виде основные направления превращения углеводородов при крекинге можно представить следующим образом:

Парафин

 

Нафтен

 

 

Олефин

 

Алкилароматический

углеводород

 

Нафтен + олефин

Ароматический углеводород + олефин

Лекция 21.

Принципиальные схемы процесса и режим. Процесс каталитического кре­кинга прошел большой исторический путь развития.

В 1940-х и начале 1950-х годов строились и работали установки с шариковым катализатором - вначале в стационарном слое, а затем в движущемся слое ката­лизатора (системы «Термофор»). Эти установки в настоящее время полностью сошли со сцены как малопроизводительные.

Начиная с 50-х годов начали строиться установки с пылевидным, а затем и с микросферическим катализатором.

Первые установки США типа «Парафлоу» были нескольких моделей; одна из них - модель III (1 на рис. 2) (наши отечественные аналоги - установки 1А-1М и 1Б). Затем появились установки типа «Ортофлоу», модель УБ (2), отечест­венным аналогом которой является установка ГК-3. С появлением высокоактив­ных цеолитсодержащих катализаторов потребовались и новые системы крекинга с лифт-реакторами. Вначале это были лифт-реакторы, заканчивающиеся в верх­ней части форсированным кипящим слоем (3), а затем - только один лифт-реактор (4). Такие установки разработаны фирмой «UOP» и отечественный их аналог - установки Г-43-107.

Рис. 2. Варианты схем реакторно-регенераторных блоков различных систем каталити­ческого крекинга:

/ - модель III; 2 - модель V; 3 - модель Г-43-107; 4 - модель «UOP» (Г-43-107А); 5 - система фир­мы " Келлог"; 6 - система фирмы «Тотал»;

РК - реактор; РГ - регенератор; Сеп - сепаратор; С - сырье; ПР - продукты реакции; ДГ - дымо­вые газы; В - воздух; П - водяной пар; Жирными линиями показано движение катализатора.


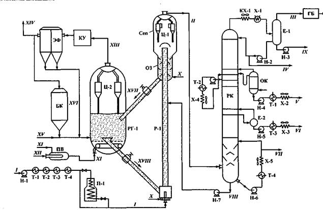
Рис. 3. Принципиальная схема установки каталитического крекинга:

 

Р-1 - реактор сквознопоточный; РГ-1 - регенератор с кипящим слоем; Сеп - сепарационная зона реактора; Ц-1, -2 - циклонные группы; КУ -котел-утилизатор; ЭФ - электрофильтр; БК - бункер для катализатора; ПВ - подогреватель воздуха; П-1 - трубчатая печь; РК -ректификационная колонна; ОК - отпарная колонна; ГБ - газовый блок; ОЗ - отпарная зона; остальные обозначения - см. рис. 4.9;

Потоки: /- сырье; // - продукты реакции; /// - углеводородный газ; IV - бензин; V - керосиновая фракция; VI - сырье для технического углерода (фракция 350-420 °С); VII - остаточная фракция выше 420 °С; VIII - шлам; IX - водный конденсат; X - перегретый водяной пар; XI -воздушное дутье; XII- топливо на нагрев воздуха; XIII- дымовые газы; XIV- очищенные и охлажденные дымовые газы; XV- свежий катализатор на догрузку системы; XVI- уловленная катализаторная пыль; XVII- закоксованный катализатор; XVIII - регенерированный катализатор.

 

После этого различными фирмами было предложено много вариантов реак­торно-регенераторных блоков, два из которых приведены на рис. 2 (5 и б). По­следняя из этих схем отличается тем, что имеет два регенератора, рассчитанных на большую коксовую нагрузку, т.е. на переработку тяжелого сырья (мазута).

Рассмотрим современную установку каталитического крекинга типа «UOP» (или, в нашем наименовании, 43-107), показанную на рис. 3. «Сердцем» установки является реакторно-регенераторный блок, в котором происходит превращение (крекинг) сырья. Он состоит из сквознопоточного реактора Р-1 с расширенной сепарационной зоной (Сеп), где происходит разделение продуктов реакции и микросферического катализатора. Продукты реакции через циклоны Ц-1 далее идут на разделение в РК, а катализатор проходит отпарную зону (ОЗ) и по транспортной трубе ссыпается в регенератор РГ-1, в общий кипящий слой.

В регенераторе закоксованный в процессе конверсии сырья катализатор подверга­ется выжигу кокса за счет подачи горячего воздуха снизу кипящего слоя. Обра­зующиеся при горении кокса дымовые газы (СО2+СО+К2) через группу цикло­нов Ц-2 уходят из РГ-1 в котел-утилизатор для генерации пара, а регенериро­ванный (освобожденный от коксовых отложений) катализатор по другой транс­портной трубе снизу кипящего слоя стекает в нижнюю часть реактора, где сме­шивается с сырьем и сквозным потоком поднимается по реактору.

Продукты реакции с высокой температурой (около 500 °С) поступают на рек­тификацию. Здесь они проходят вначале зону охлаждения до 320-350 °С и одно­временного отделения унесенной катализаторной пыли, образующей шлам (воз­вращается в зону реакции). В верхней части колонны пары по общепринятой схеме разделяются на следующие фракции:

• жирный углеводородный газ С14;

• бензин С5-190 °С;

• керосиновую фракцию 190-300 °С, используемую для получения топли­ва Т-6;

• фракция 300-420 °С (сырье для получения технического углерода);

• тяжелый остаток выше 420 °С (компонент котельного топлива).

 

Дымовые газы проходят котел-утилизатор (КУ), где остатки оксида углерода СО дожигаются до СО2, затем тонкую очистку от ката­лизаторной пыли в электрофильтре (ЭФ) и выбрасываются в атмосферу.

Для восполнения потерь катализатора и частичной его замены имеется сис­тема догрузки катализатора из бункера БК в регенератор.

Имеются и нагревательные устройства: подогреватель воздуха (ПВ) перед ре­генератором и система теплообменников и трубчатая печь (на период пуска ус­тановки).

Основной параметр установки -температура в реакторе. Она обычно составляет от 470 до 520 °С в зависимости от сырья, качества катализатора и его кратности циркуляции. На рис. 4.18 показано изменение выхода трех опреде­ляющих нефтепродуктов (газа, бензина и кокса) в зависимости от температуры в реакторе. По характеру кривых видно, что максимум выхода бензина и минимум выхода кокса приходится на 470^80 °С, что является оптимальным. Но для не­которых катализаторов эта величина лежит в пределах 490-500 °С.

Давление в реакторе - 0, 2-0, 3 МПа. Его обычно подбирают экспери­ментально, так как оно определяет энергозатраты.

Кратность циркуляции катализатора определяет его равновесную активность, тепловой баланс процесса, выход и качество продуктов. На совре­менных установках с микросферическим катализатором кратность составляет 5-8 т катализатора на тонну сырья. Регулируется она заслонками на перетоках ка­тализатора из сепаратора в регенератор и из регенератора в реактор. Объемная скорость подачи сырья на установках с кипящим сло­ем катализатора составляла 3-5 ч-1. Для установок с лифт-реактором такая величина, как объемная скорость по­дачи сырья, бессмысленна и более ха­рактерно для этого случая время пре­бывания катализатора в реакторе в контакте с сырьем (время контакт а), которое на современных установ­ках составляет от 2 до 10 с.

При больших соотношениях СО: СО2 в дымовом газе возникает проблема до-жига СО до СО2 над слоем катализатора, чтобы выделяющееся при дожиге теп­ло не подводилось к катализатору, а разогревающимся газом выносилось из ре­генератора в котел-утилизатор.

Показатели технологического режима установки:

Температура, °С:

сырья................................................................. 80-300

в реакторе......................................................... 495-510

в регенераторе.................................................. 600-670

внизу колонны РК............................................. 300

Давление, МПа:

в реакторе.......................................................... 0, 15-0, 20

в регенераторе................................................... 0, 25-0, 27

Кратность циркуляции катализатора............... 6-8

Содержание кокса, % (мас.):

на катализаторе после реактора....................... 0, 8-1, 0

после регенерации............................................ 0, 05-0, 10

Расход водяного пара, % от сырья:

в реактор........................................................... 0, 8-1, 2

на десорбцию……………………………………… 2, 5-3, 5.

Продукты КК и их использование. При работе установки КК на прямогонном вакуумном газойле баланс переработки сырья имеет следующий вид:

Газ почти наполовину состоит из " сухой" фракции С12 (7-9 %). Фракция С34 почти вся состоит из олефинов, причем в ней соотношение изобутан: бутилены составляет примерно 1: 1. Газ направляется на АГФУ для выделения из него бутан-бутиленовой фракции (ББФ) и пропан-пропиленовой фракции (ППФ), используемых для синтеза алкилбензина - высокооктанового компонен­та автомобильных и авиационных бензинов.

Бензин имеет ОЧм порядка 78-80; он содержит до 20 % олефинов и 20-40 % АрУ. Алканы являются в основном изомерами. Используется как базовый ком­понент авиационных бензинов и как компонент автомобильных бензинов.

Легкий газойль имеет ЦЧ = 39-41 и содержит 6-12 % олефинов (поэтому без гидроочистки использовать его как дизельное топливо не рекомендуется). Со­держание АрУ достигает 50-60 %, что для топлив - нежелательный показатель. Используется как компонент дизельного топлива перед гидроочисткой или как компонент котельного топлива. Если температура конца кипения равна 310-315 °С, то после гидрирования ароматики из него можно получать топливо Т-6.

Тяжелый газойль - это концентрат АрУ: содержание АрУ в тяжелом газойле -60-80 %. Используется как сырье для получения технического углерода и дис-тиллятного игольчатого кокса. Применяется также как компонент котельного топлива.

Остаток выше 420 °С - это тяжелый высокоароматизированный продукт, ис­пользуемый как компонент котельного топлива и как сырье для коксования.

Установки. Выше мы уже упоминали, что каталитический крекинг мазута становится все более распространенным, и поэтому целесообразно рассмотреть две установки КК мазута (точнее, их реакторно-регенераторные блоки), чтобы иметь представление о работе таких установок.

Первая из установок (RCC) разработана фирмой «UOP» совместно с нефтеперерабатывающей фирмой «Ашлэнд» и пущена в 1983 г. на 2, 5 млн т/год (рис. 4).

Установка рассчитана на мазут с коксуемостью не более 10 %, содержанием ванадия и никеля не более 35 мг/кг или на мазут после установки АRТ или на смесь вакуумного газойля с добавлением мазута (гудрона) с коксуемостью до 12 %, содержащего до 200 мг/кг металлов и до 1000 мг/кг азота.

Реактор установки - лифтного типа с баллистическим сепаратором у выход­ного конца. Он позволяет очень быстро отделить катализатор от продуктов ре­акции, ограничиться одноступенчатыми циклонами и избежать коксования вверху реактора.

 


 

Рис. 4. Схема реакторного блока каталитического крекинга мазута

(установка RСС):

/ - лифт-реактор; 2 - отстойно-сепарационная зона; 3 - отпарная зона; 4 - регенератор 1-й сту­пени; 5 - регенератор 2-й ступени; 6 - холодильник катализатора; 7, 8- циклоны;

Потоки: /- сырье; //- нафта; ///- водяной пар; IV - вода; V - горячий воздух; VI - углекислый газ; VII - продукты реакции на разделение; VIII - дымовые газы в котел-утилизатор; IX -катализатор на охлаждение

Важнейшие показатели работы реактора - это тонкое распыление сырья (до 100-1000 мкм) и очень быстрый и равномерный контакт сырья и регенериро­ванного катализатора. Для этого используются специальные форсунки, а сырье предварительно смешивается (гомогенизируется) с водой в количестве 0, 04-0, 25 частей при 0, 5-3, 0 МПа. Распыление такой смеси дает «микровзрывы» за счет испарения воды и интенсивную турбулизацию парокатализаторной смеси в точ­ке ввода сырья и каталитора (время пребывания сырья в реакторе - до 5 с). Вниз реактора подают также сжижающий агент - пар, нафту или спирты. Регенератор - двухступенчатый, с параллельной подачей воздуха в обе сту­пени и последовательным прохождением их катализатором и дымовыми газами (противотоком). Переток катализатора из первой ступени во вторую регулирует­ся по двум стоякам - без охлаждения и с отводом тепла в теплообменнике, ох­лаждаемом водой.

В верхней ступени регенератора при относительно низкой температуре сжи­гается весь водород с катализатора и 80-90 % углерода и серы (отношение СО2: СО = 1, 5-НО). В нижней секции при более высокой температуре (710-720 °С) и избытке кислорода выжигается весь кокс до содержания его на катали­заторе 0, 1 %.

Катализатор - цеолитсодержащий, с матрицей, имеющей размеры пор 500-6000 А. На равновесном катализаторе процесс допускает содержание металлов около 7-9 тыс. мг/кг. Расход катализатора - до 2, 5 кг/т сырья (средний -1, 1 кг/т сырья).

Процесс предусматривает:

• тщательное управление временем контакта сырья и катализатора в
реакторе;

• использование стойких к металлам катализаторов и их пассивацию;

• высокую кратность циркуляции катализаторов;

• хорошее смешение сырья с катализатором в зоне ввода их в реактор;

• относительно низкие температуры крекинга и регенерации;

• низкое парциальное давление паров сырья (за счет подачи разбавителей ).

Вторая из упомянутых выше установок- это запатенто­ванная фирмой «Тотал» (США) установка R-2-R., т.е. «реактор-2 регенератора» (рис. 5). Головная промышленная установка мощностью 2 млн т/год была по­строена в 1982 г., а через 2 года действовали уже три установки общей мощно­стью 4 млн т/год.


Рис. 5. Схема реакторного блока каталитического крекинга мазута фирмы " Тотал" (установка К-2-К):

 

/-5-см. рис.4.; 6- промежуточный бункер; 7-9- циклоны; 10-стояк пневмотранспорта;

Потоки: /- сырье; // - газ на транспорт; /// - квенчинг и рисайкл; IV - водяной пар; V - газ на ожижение; VI- продукты реакции на разделение; VII- горячий воздух; VIII - ожижающий воздух; IX- воздух на транспорт; X и XII - факельное топливо; XI - дымовые газы в котел-утилизатор.

Процесс рассчитан на крекинг мазута с коксуемостью до 7 % и имеет ряд оригинальных решений.

Реактор - также лифтного типа. Катализатор после ввода в реактор ожижает-ся, затем разгоняется газом, и в поток катализатора вводится боковыми наклон­ными форсунками сырье. Система форсунок - двухъярусная, что позволяет осуществить процесс крекинга в режиме МТС. Узлы ввода и распыления сырья (они запатентованы) позволяют:

• обеспечить быстрое (практически мгновенное) смешение катализатора смелко распыленным сырьем, за счет чего на горячем катализаторе в первое мгновение асфальтены и смолы расщепляются на моно- и бициклические ароматические углеводороды, которые далее в реакциях не расщепляются;

• поддерживать увеличенное соотношение водяной пар: сырье в узле смешения (особенно для мазутов), причем чем больше в сырье фракций выше 540 °С, тем больше должна быть подача пара (обычно 1-5 % насырье).

С водяным паром иногда вводят дебутанизированный бензин или нафту.

Реактор имеет у выходного конца оригинальное устройство для мгновенного отделения продуктов реакции от катализатора. Оно позволяет ограничиться одной ступенью циклонов в реакторе.

Регенератор - двухступенчатый, но в отличие от системы RСС у него первая ступень расположена внизу, а вторая - наверху, поэтому катализатор из первой ступени во вторую поднимается принудительно воздухом.

Ввод воздуха на регенерацию - параллельный в обе ступени. Вывод дымовых газов - также параллельный, т.е. самостоятельный из каждой ступени; это позволяет:

• в нижней ступени выжечь все летучие и значительную часть углерода,
а образовавшиеся водяные пары вывести с дымовым газом этой ступени (поскольку температура в этой ступени около 700 °С, то атмосфера водяного пара при этой температуре не влияет на свойства катализатора);

• в верхней ступени выжечь остатки кокса с катализатора при отсутствии водяного пара в продуктах горения и поддерживать здесь температуру 800 °С (и даже до 900 °С) без ухудшения свойств катализатора.

Циклоны второй ступени - выносные. Регенерированный в этой ступени катализатор до того, как попадает в реактор, проходит промежуточный отпарной бункер.

Количество тепла в реакторе поддерживается количеством поступающего горячего катализатора. Если коксообразование в реакторе растет и, как следствие, начинает расти температура катализатора после регенератора, то автоматически уменьшается циркуляция катализатора, и наоборот, т.е. режим автоматически стабилизируется в зависимости от качества сырья. Таким образом, процесс позволяет осуществлять каталитический крекинг ос­татков, содержащих от 40 до 50 % фракций выше 550 °С и с коксуемостью 5-6 %, и получать максимальный выход бензина 45-49 и даже до 60 % (об.).


Поделиться с друзьями:

mylektsii.su - Мои Лекции - 2015-2026 год. (1.559 сек.)Все материалы представленные на сайте исключительно с целью ознакомления читателями и не преследуют коммерческих целей или нарушение авторских прав Пожаловаться на материал