Студопедия

Главная страница Случайная страница

КАТЕГОРИИ:

АвтомобилиАстрономияБиологияГеографияДом и садДругие языкиДругоеИнформатикаИсторияКультураЛитератураЛогикаМатематикаМедицинаМеталлургияМеханикаОбразованиеОхрана трудаПедагогикаПолитикаПравоПсихологияРелигияРиторикаСоциологияСпортСтроительствоТехнологияТуризмФизикаФилософияФинансыХимияЧерчениеЭкологияЭкономикаЭлектроника






Выполнение работы.

Область применения АПВ.

 

Согласно ПУЭ в ЭЭС должно предусматриваться автоматическое повторное включение следующих элементов:

 

1) ВЛ и смешанных (КВЛ) линий всех типов напряжением выше 1000 В. Отказ от АПВ должен быть в каждом отдельном случае обоснован;

2) шин электрических станций и подстанций;

3) трансформаторов;

4) ответственных электродвигателей, отключаемых для обеспечения самозапуска других электродвигателей.

 

Требования к устройству АПВ.

 

1) УАПВ должно приходить в действие во всех случаях аварийного (от релейной защиты) отключения выключателя за исключением отключений после оперативного включения выключателя на существующее КЗ;

2) АПВ не должно приходить в действие после оперативного отключения выключателя персоналом (с помощью ключа управления данного выключателя);

3) УАПВ должно с необходимыми выдержками времени подавать определенное количество команд на включение выключателя (действовать с заданной кратностью);

4) длительность включающей команды должна быть достаточной для надежного включения выключателя;

5) через определенный промежуток времени после успешного повторного включения устройство должно автоматически возвращаться в состояние готовности к новому действию;

6) должна быть предусмотрена возможность запрета действия устройства после срабатывания определенных защит (например, защита блока Г-Т).

 

Выполнение работы.

 

В данной лабораторной работе проводится исследование действия АПВ (однократного, двукратного, с ускорением РЗ до и после АПВ, без ускорения) при КЗ в конце линии с односторонним питанием. Рассматриваются случаи успешного и неуспешного АПВ с различной продолжительность КЗ.

 

Схема для исследования АПВ.

 

 

 

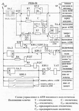
АПВ однократного действия выполняется на основе комплекта РПВ-58. Успешность однократного АПВ составляет 60-70%. АПВ совместно со схемой управления масляным выключателем представлено на рисунке:

 

 

АПВ двукратного действия выполняется на основе комплекта РПВ-258. Успешность второй кратности составляет 10-15%. Двукратное действие обеспечивают конденсаторы С1 и С2. Схема АПВ представлена на рисунке:

 

Приводим зависимости тока защиты от времени для рассмотренных случаев действия АПВ.

 

Рис.1 Описание работы и зависимость тока защиты от времени для АПВ, без ускорения.

 

 

Рис.2 Описание работы и зависимость тока защиты от времени для случая с ускоренной до АПВ защитой.

 

 

Рис.3 Описание работы и зависимость тока защиты от времени для случая с ускорением защиты после АПВ.

 

 

Рис.4 Описание работы и зависимость тока защиты от времени для двукратного АПВ, без ускорения.

 


Рис.5 Описание работы и зависимость тока защиты от времени для двукратного неуспешного АПВ (tкз = 3с).

 

 

Рис.6 Описание работы и зависимость тока защиты от времени для двукратного неуспешного АПВ с ускорением защиты до АПВ.

 


Рис.7 Описание работы и зависимость тока защиты от времени для двукратного неуспешного АПВ с ускорением защиты после АПВ.

 

 

Рис.8 Описание работы и зависимость тока защиты от времени для двукратного успешного АПВ с ускорением защиты после АПВ (tкз=1, 5с).

 


Рис. 9 Описание работы и зависимость тока защиты от времени для однократного успешного АПВ (tкз = 0, 5 с; tапв=1с).

 

 

Вывод: в данной лабораторной работе мы изучили принцип действия АПВ на основе реле РПВ-58 (однократного действия) и РПВ-258 (двукратного действия) и ускорения РЗ до и после АПВ, а также сняли временную зависимость тока в защите от времени, отражающую действие АПВ в различных случаях. Изучили метод расчета выдержек времени для корректного действия АПВ.

<== предыдущая лекция | следующая лекция ==>
 | Счётчик с непосредственными связями
Поделиться с друзьями:

mylektsii.su - Мои Лекции - 2015-2026 год. (0.882 сек.)Все материалы представленные на сайте исключительно с целью ознакомления читателями и не преследуют коммерческих целей или нарушение авторских прав Пожаловаться на материал