Студопедия

Главная страница Случайная страница

КАТЕГОРИИ:

АвтомобилиАстрономияБиологияГеографияДом и садДругие языкиДругоеИнформатикаИсторияКультураЛитератураЛогикаМатематикаМедицинаМеталлургияМеханикаОбразованиеОхрана трудаПедагогикаПолитикаПравоПсихологияРелигияРиторикаСоциологияСпортСтроительствоТехнологияТуризмФизикаФилософияФинансыХимияЧерчениеЭкологияЭкономикаЭлектроника






Определим потери мощности на тиристоре при токе, предшествующем






перегрузке

(1.8)

Определим потери мощности на тиристоре для тока, соответствующего перегрузке:

(1.9)

где i'tavпер =40, 32 А - ток через тиристор, соответствующий перегрузке.

Определяем тепловое сопротивление переход-среда для тиристора:

(1.10)

По графику зависимости Zthja = f(t) [2] определяем время перегрузки, допустимой для нашего тиристора tm=0, 15 с.

Определяем реальное время перегрузки tпеp равное времени пуска двигателя:

(1.11)

где Jпp - момент инерции привода, приведенный к валу двигателя, кгм2;

ω н - номинальная частота вращения двигателя, рад/с;

Мн - номинальный момент на валу двигателя;

, МС - статический момент на валу двигателя, принимаем МС = МН.

Jпр определяем как

Jпр=2Jд (1.12)

где Jд – момент инерции якоря двигателя, кгм2.

Подставив значение Jд мы получим:

Jпр=1, 2·0, 038=0, 046

Номинальный момент на валу двигателя определяется по формуле:

(1.13)

где РН – номинальная мощность двигателя, Вт.

Согласно формуле (1.15) номинальный момент двигателя равен:

После расчетов по формуле 1.13 получим:

с

Таким образом, видно, что tnep меньше, чем tm, т.е. время перегрузки, которую может выдержать тиристор больше, чем время реальной перегрузки, следовательно, тиристор проверку по перегрузочной способности проходят и выбраны верно.

 

1.4 Выбор СПП по напряжению

 

Произведем выбор СПП по напряжению, или, точнее, выберем класс тиристоров и диодов по напряжению. Класс по напряжению принимают исходя из того, чтобы повторяющееся импульсное напряжение в закрытом состоянии Udrm было больше, чем максимальное значение напряжения, прикладываемое к тиристору в схеме:

UDRM ≥ UmaxKзи . (1.14)

где UDRM – класс по напряжению;

Um – максимальное значение напряжения, прикладываемого к тиристору или диоду на схеме, В;

Kзи – коэффициент запаса по рабочему напряжению. Принимаем Кзи=1, 65.

Амплитуда напряжения вторичной обмотки трансформатора определяется как:

(1.15)

где U – фазное напряжение вторичной обмотки трансформатора, В;

Таким образом:

В

Максимальное значение напряжения, прикладываемого к тиристору (диоду) в схеме определяется по формуле

Um = Umn × Ксх, (1.16)

где Umn­ – амплитуда напряжения вторичной обмотки трансформатора, В;

Ксх – коэффициент схемы.

В

Тогда соотношение UDRM, согласно формуле (1.19), равно:

UDRM=727, 927·1, 65=1199, 982 В

Таким образом, из неравенства (1.21) выбираем тиристор 12 класса по напряжению, т.е. имеющий Udrm = 1200 В.

Окончательно выбираем тиристоры Т 122-25-12 с охладителем О221-60.


 

2 Расчет и выбор элементов силовой части преобразователя и элементов защиты СПП

 

Полная принципиальная схема силовых цепей трехфазного мостового выпрямителя приведена на рисунке 1. В соответствии с этой схемой силовые цепи содержат трехфазный трансформатор TV1; двигатель постоянного тока Ml; сглаживающий дроссель L1; тиристоры VS1-VS6; R-C цепочки R1-C1, R2-C2, R3-C3, R4-C4, R5-C5, R6-C6.

Трансформатор предназначен для согласования фазного напряжения сети с напряжением на входе выпрямителя и потенциальной развязки сети и силовой части выпрямителя.

Сглаживающий дроссель предназначен для ограничения зоны прерывистого тока на заданном уровне, а также для защиты тиристоров от токов КЗ и сглаживания помех поступающих от работы выпрямителя в сеть.

R-C цепочки предназначены для защиты СПП от перенапряжений и недопустимой скорости нарастания тока.

2.1 Расчет и выбор силового трансформатора.

 

Для выбора силового трансформатора необходимо рассчитать его полную мощность S, напряжение вторичной обмотки U, индуктивность вторичной обмотки Lтp и активное сопротивление вторичной обмотки Rтp. Методика расчета изложена в [1].

ЭДС вторичной обмотки трансформатора определяется по формуле:

(2.1)

Из этой формулы:

В

Определим напряжение во вторичной обмотке трансформатора:

U2КсКRКа (2.2)

где Кс – коэффициент, учитывающий возможность снижения напряжения в сети (Кс=1, 1);

КR – коэффициент, учитывающий напряжение на активных сопротивлениях трансформатора, падение на вентилях и падение из-за коммутации вентилей (КR=1, 05);

Ка – коэффициент, учитывающий неполное открывание вентилей (Ка=1, 1).

Рассчитав выражение (2.2), получаем, что:

В

Типовую мощность трансформатора определим из выражения:

Sт = Кр Р (2.3)

где Кр – коэффициент, учитывающий превышение типовой мощности над мощностью постоянный составляющих (Кр=1, 045);

Р – мощность трансформатора, ВА.

Мощность трансформатора рассчитывается согласно формуле:

(2.4)

где Рн – номинальная мощность двигателя, Вт;

hн – КПД двигателя, %.

Согласно формуле 2.4, мощность трансформатора равна:

Вт

Тогда типовая мощность:

Sт=1, 045·6626, 506=6924, 699 ВА

Находим полную мощность трансформатора:

S=K2cKRKiST (2.5)

где Ki – коэффициент не прямоугольности тока, учитывающий отклонение формы тока от прямоугольной (Кi=1, 1).

Вычислим полную мощность трансформатора:

ВА

Выбираем трансформатор ТС-16/0, 5 со следующими параметрами:

- полная мощность S = 16 кВ∙ А;

- первичная обмотка трехфазная, фазное напряжение первичной обмотки U = 220 В;

- вторичная обмотка трехфазная, фазное напряжение вторичной обмотки U = 133 В;

- потери холостого хода Δ Рхх = 125 Вт;

- потери короткого замыкания Δ Ркз = 200 Вт;

- напряжение короткого замыкания Uкз, = 4, 6 %.[3]

Рассчитаем параметры трансформатора.

Определяем максимально возможный ток нагрузки:

(2.7)

Находим полное сопротивление вторичной обмотки трансформатора:

(2.8)

Определяем активное сопротивление трансформатора:

(2.9)

 

2.2 Расчет и выбор сглаживающего дросселя

 

Сглаживающий дроссель выбирается исходя из требуемой индуктивности и тока, протекающего в якорной цепи.

Индуктивность сглаживающего дросселя определим исходя из индуктивности якорной цепи, необходимой для ограничения зоны прерывистого тока на уровне 20% от номинального. Тогда индуктивность якорной цепи:

; (2.10)

где Еo - максимально возможное напряжение на выходе выпрямителя;

m = 6 - пульсность схемы (число импульсов выпрямленного напряжения за период сетевой синусоиды);

f – частота питающей сети, f=50 Гц;

Iгрmax – заданное значение гранично-непрерывного тока.

Максимально возможное напряжение на выходе выпрямителя:

E0=U2фKсх (2.11)

E0=133·2, 34=311, 22

Заданное значение гранично-непрерывного тока:

Iгрmax=0, 1Iн (2.12)

Iгрmax=0, 1·30, 12=3, 012 А

Тогда согласно формулы (2.10) индуктивность якорной цепи:

Гн

Число пар полюсов рассчитывается по формуле:

(2.13)

Или в числовом виде:

Индуктивность якорной цепи определим из выражения:

(2.14)

где К – коэффициент пропорциональности, К=0, 6.

Гн

Индуктивность сглаживающего дросселя определим из выражения:

Lдр = Lяц - Lя = 0, 309 – 0, 014 = 0, 295 Гн; (2.15)

С учетом большой индуктивности, можно сделать допущение, что ток через дроссель равен номинальному току якоря двигателя Iн.

Выбираем дроссель ФРОС-8/0, 5 со следующими параметрами:

- Lдр = 0, 3 Гн;

- Iдр = 35 А.

 

2.3 Расчет и выбор коммутационной аппаратуры

 

Необходимо выбрать контакторы К1 и К2, а также кнопки SB1, SB2 и SB3. Контакторы выбираем исходя из того, что силовые контакты должны выдерживать как минимум номинальный ток двигателя, а катушка управления должна быть рассчитана на переменный ток. В итоге выбираем контакторы типа ПМЛ - 40 – 2А силовыми контактами, рассчитанными на напряжение 380В, ток 40А катушка управления, рассчитанная на 220В с потребляемым током 0, 5А. В качестве кнопок выбираем кнопки, имеющие размыкающие и замыкающие контакты, типа КП201, эти кнопки рассчитаны на напряжение 380В, ток через контакторную группу 1А.

 

2.4 Расчет и выбор элементов защиты СПП

 

В качестве защиты от перенапряжений используются согласно рисунка 1 R-C цепочки, включаемые параллельно тиристору.

Рассчитываем емкость конденсаторов С1-С6, предназначенных для защиты тиристоров:

(2.16)

где Iоб max - максимальный обратный ток тиристора, А;

Iпp max - максимальный ток через тиристор в прямом направлении, А;

Umax = Umax - максимальное обратное напряжение, прикладываемое к тиристору в схеме, В.

Вычислим ёмкость конденсатора:

пФ

Учитывая, что к конденсатору прикладывается напряжение, равное напряжению на тиристорах, конденсатор также должен иметь 14 класс по напряжению.

Окончательно выбираем конденсаторы С1-С6 типа КТ8-21-750пФ-1200В, с номинальной емкостью 750 пФ, номинальным напряжением 1200 В [3]

Определяем сопротивление резисторов R1-R6:

(2.17)

Определяем мощность резисторов R1-R6:

Вт (2.18)

Выбираем резисторы R1-R6 МЛТ-3, 0-270 кОм±5%, мощностью 3 Вт, сопротивлением 270 кОм, классом точности 5% [3].


3 Проектирование функциональной схемы СИФУ

На основании общих сведений о СИФУ, предполагаем использовать в нашем выпрямителе синхронную СИФУ вертикального типа, такие СИФУ нашли наиболее широкое применение. Данная СИФУ имеет изменяющееся опорное напряжение, строго синхронизированное с сетевым напряжением, сравниваемое с постоянным напряжением управления. Реализованная таким образом структурная схема СИФУ приведена на рисунке 3.1.

Рисунок 3.1. Функциональная схема СИФУ выпрямителя.

На данной функциональной схеме приняты следующие обозначения:

- УС — устройство синхронизации;

- ГОН - генератор опорного напряжения;

- НО - нуль-орган (компаратор);

- ФДИ - формирователь длительности импульсов;

- РИ - распределитель импульсов;

- ВФ - выходной формирователь;

- Uy1-3 - напряжение разрешения подачи импульсов на вентили:

- UСИН - напряжение синхронизации;

- UОП - опорное напряжение;

- UСМ - напряжение смещения;

- UY - напряжение управления;

- UНО - выходное напряжение нуль-органа;

- UФДИ - выходное напряжение ФДИ;

- UОТКР-последовательность открывающих импульсов.

Опишем принцип работы такой схемы и назначение каждого из ее блоков.

Устройство синхронизации УС обеспечивает связь с сетью и согласование напряжений, а также их фильтрацию, т.е. получение из напряжения, питающего выпрямитель неискаженного синусоидального напряжения, потенциально развязанного с сетью с соответствующей амплитудой и фазой. Помимо этого УС формирует последовательность импульсов UСИН которые строго синхронизированы с моментами естественного открывания тиристоров, а также последовательность импульсов Uy1-3, которые определяют порядок подачи открывающих импульсов на соответствующие тиристоры. Поскольку в трехфазной мостовой схеме моменты естественного открывания вентилей сдвинуты на p/6 относительно момента перехода соответствующей фазной синусоиды через ноль, то УС должно обеспечивать смещение соответствующей фазной синусоиды на этот угол, т.е. получение напряжений U'a, U'b и U'c- пороговые элементы УС в соответствии с полученными напряжениями U'a, U'b и U'c формируют напряжения Uy1, Uy2 и Uy3, определяющие моменты разрешения включения соответствующих тиристоров. В момент перехода напряжений Uy1, Uy2 и Uy3 через ноль, сравнивающее устройство УС формирует короткий импульс, последовательность этих импульсов и будет являться строго синхронизированной с моментами естественного открывания вентилей.

Формирование опорного напряжения (пилообразного) Uoп осуществляется генератором опорного напряжения ГОН, возврат которого в исходное состояние происходит в момент подачи синхроимпульса от УС.

Сумматор осуществляет алгебраическое суммирование сигналов опорного напряжения UОП, напряжения управления UY и напряжения смещения Ucm. Напряжение смещения ucm необходимо для того, чтобы поставить в соответствие увеличению напряжения управления увеличение выходной ЭДС выпрямителя, величина UСМ выбирается таким образом, чтобы при напряжении управления равном нулю, угол открывания тиристоров a был равен начальному углу открывания aнач, при котором обеспечивается работа выпрямителя в зоне непрерывного тока. Для трехфазного мостового полууправляемого выпрямителя начальный угол открывания равен 180°. В момент прохождения этого суммарного напряжения через ноль нуль-орган НО изменяет свое состояние на противоположное (с 0 на 1 или наоборот), выдавая последовательность импульсов UНО. При этом формирователь длительности импульсов ФДИ формирует управляющий импульс по длительности достаточной для надежного открытия тиристора, и имеет на выходе последовательность импульсов UФДИ.

Импульсы с ФДИ поступают на распределитель импульсов РИ, который в зависимости от разрешающих импульсов UY1-3 подает импульс, сформированный по длительности на тот или иной выходной формирователь ВФ, отвечающий за открытие того или иного тиристора. Выходной формирователь ВФ осуществляет формирование открывающего импульса по амплитуде и мощности


 

4 Расчет и выбор элементов СИФУ

 

4.1 Проектирование устройства синхронизации

 

Принципиальная схема УС приведена на рисунке 4.1, в соответствии с этой схемой выберем элементы, составляющие устройство синхронизации.

Рисунок 4.1. Схема принципиальная устройства синхронизации (УС).

Трансформатор TV1 необходим для согласования напряжения питающей сети с напряжением питания схемы управления, а также для осуществления потенциальной развязки цепи схемы управления с силовыми цепями. Считая напряжение в схеме управления равным 10 В, предполагаем на базе трансформатора ТСЗ-1-115-40/0, 38 [3] изготовить трансформатор, имеющий следующие параметры: напряжение первичной обмотки U= 220 В; напряжение вторичной обмотки U = 10 В; мощность 10 В-А.

Как видно из рисунка 4.1 УС состоит из трех одинаковых цепей, не считая элементов DD5 и DD4.4. Поэтому, расчет, выбор соответствующих элементов и описание работы будем производить для одной цепи.

Сначала выберем цифровые и аналоговые интегральные микросхемы. В качестве операционного усилителя будем использовать микросхему К140УД1Б, ее основные параметры приведены в таблице 4.1; для реализации логических функций И-НЕ будем использовать микросхемы серии К561, они имеют напряжение питания до 12 В, а следовательно высокие уровни входных сигналов, что обеспечивает хорошую помехоустойчивость, основные параметры используемых микросхем серии К561 приведены в таблице 4.2 ([4], [6]).

 

 

Таблица 4.1. Основные параметры операционного усилителя К140УД1Б.

Параметр   Значение  
Входной ток Iвх., А   9 • 10 6  
Напряжение источника питания Uп, В   7...15  
Выходное напряжение Uвых,, В   ±10  
Коэффициент усиления по напряжению Куu   1350….8000  
Максимальный выходной ток Iвых., А   2, 5 • 10 –3  

Таблица 4.2. Основные параметры используемых микросхем серии К561.

Параметр Значение
К561ЛА7 (четыре элемента 2И-НЕ)
Напряжение источника питания Uп, В питания Uп, ,.в    
Выходное напряжение низкого уровня Uвых0, В низкого уровня Uвых о, В   2, 5  
Выходное напряжение высокого уровня Uвых1, В   высокого уровня Uвых 1, В    
Входной ток Iвх, А     5 • 10 6  
Максимальный выходной ток Iвых, А ой ток I вых А   0, 55 • 10 3  
К561ЛА10 (три элемента 3И-НЕ)
Напряжение источника питания Uп, В  
Выходное напряжение низкого уровня Uвых о, В 2, 5
Выходное напряжение высокою уровня Uвых 1, В  
Входной ток Iвх, А 5 • 10 -6
Максимальный выходной ток Iвых, А 1 • 10-3

Далее приступим к выбору остальных элементов. Резистор R1 (R6, R11) ограничивает входной ток операционного усилителя DA1, а также, совместно с конденсатором С14, С7), составляет времязадерживающую цепочку, обеспечивая сдвиг по фазе сетевой синусоиды на угол p/6.

R-C цепочка сдвигает сетевую синусоиду на угол p/6, а операционный усилитель формирует прямоугольное периодическое напряжение, совпадающее с синусоидой по фазе и частоте, но имеющее постоянную амплитуду 10 В (напряжения Uy1, Uy2, Uy3).

Исходя из условия ограничения входного тока DA1, определим сопротивление резистора R1 (R6, R11):

R1= Uвх/Iвх=10/(9·10-6) =900 кОм, (4.1)

где Uвх - входное напряжение операционного усилителя, равное фазному напряжению вторичной обмотки трансформатора TV1, В;

Iвх - входной ток операционного усилителя, А.

Исходя из необходимости сдвига фазной синусоиды на угол p/6 рассчитаем емкость конденсатора С14, С7). Сдвиг синусоиды на угол p/6 будет соответствовать сдвигу на 1/12 периода сетевой синусоиды, а следовательно, 0, 0017 секунд временного интервала.. Как известно время задержки R-C цепочки определяется произведением емкости на сопротивление, следовательно:

С1 =t / R1 =0, 0017/(1·106)= 1, 7 нФ, (4.2)

где t - время задержки, с.

Резистор R2 (R7, R12) имеет сопротивление 10 кОм, в соответствие со схемой подключения операционного усилителя [4].

Резистор R3 (R8, R13) ограничивает входной ток логических элементов, исходя из этого рассчитаем его сопротивление:

R3= Uвх /I вх = 10/(5·10-б)=2 MOм, (4.3)

где Uвх - входное напряжение логического элемента, равное выходному напряжению операционного усилителя, В;

Iвх- входной ток логического элемента, А.

Диоды VD1-VD3 необходимы для отсечки отрицательной полуволны прямоугольного напряжения поступающего на логические элементы, т.к. подача на логику отрицательного потенциала недопустима. Выбираем диоды Д223 имеющий максимальное обратное напряжение 20 В, номинальный прямой ток 0, 05 А [5].

Цепочки R4-C2, R5-C3, R9-C5, R10-C6, R14-C8 и R15-C9 предназначены для осуществления временной задержки, соответствующей времени импульса напряжения синхронизации. Uсин. Поскольку большинство маломощных транзисторов имеют время надежного открывания меньше 10 мкс, то считаем, что ширина импульса напряжения синхронизации составит 10 мкс, следовательно, задаваясь емкостью конденсаторов равной 0, 001 мкФ, можно определить величину сопротивления резисторов:

R4 = t / С2 = 10 • 10 -6 / (0, 001·10-6) = 10 кОм. (4.4)

В итоге выбираем:

• в качестве резисторов R1, R6, R11 - резисторы С2-ЗЗН-0, 125-1 МОм±5% [3],

• в качестве резисторов R3, R8, R13 - резисторы С2-ЗЗН-0, 125-2 МОм±5% [3];

• в качестве резисторов R2, R4, R5, R7, R9, R10, R12, R14, R15 - резисторы

С2-ЗЗН-0, 125-10 кОм±5% [3];

• в качестве конденсаторов С1, С4, С7 - конденсаторы керамические КМ5-400-1, 7нф±10% [2];

• в качестве конденсаторов С2, С3, С5, С6, С8, С9 - конденсаторы керамические КМ5-400-0.001 мкф±10% [2].

 

4.2 Проектирование генератора опорного напряжения

 

Принципиальная схема генератора опорного напряжения приведена на рисунок 4.2, в соответствии с этой схемой выберем элементы составляющие ГОН и определим порядок работы схемы.

Рисунок 4.2 Схема принципиальная ГОН

Принцип работы этого генератора опорного напряжения заключается в следующем: на вход операционного усилителя подается ступенчатое напряжение с делителя напряжения R2-R4, равное максимальному значению опорного напряжения, операционный усилитель включен по интегрирующей схеме с конденсатором в цепи обратной связи, т.е. по мере зарядки конденсатора напряжение на выходе операционного усилителя линейно возрастает; в момент подачи импульса напряжения синхронизации Uсин открывается транзистор VTI и конденсатор разряжается через переход коллектор-эммитор транзистора, тем самым напряжение на выходе операционного усилителя сбрасывается до нуля, после закрытия транзистора (транзистор закроется после прекращения импульса, т.е. через время равное длительности импульса напряжения синхронизации) напряжение на выходе операционного усилителя снова начинает нарастать, пока на базу транзистора не попадет следующий импульс напряжения синхронизации; далее происходит аналогичный процесс.

В качестве операционного усилителя для унификации схемы выбираем микросхему К140УД1Б, параметры которой приведены в таблице 4.1.

Транзистор n-p-n типа выбираем серии КТ201 [5], он имеет следующие параметры:

- допустимое напряжение коллектора 15 В;

- допустимый ток перехода коллектор-эммитер 20 мА;

- допустимый ток базы 0, 5 мА.

Резистор R1 ограничивает ток базы на допустимом уровне, следовательно, зная максимально возможное напряжение на базе можно определить его сопротивление:

R1 = Uвх /I б = 10 / (5·10-3) = 2 кОм, (4.5)

где Uвх - напряжение на базе транзистора, поскольку выходное напряжение высокого уровня на выходе логических элементов равно 8 В, с запасом принимаем Uвх = 10В;

I б -входной ток базы транзистора, А.

Резисторы R2, R4 представляют собой делитель напряжения, с общей точки этих резисторов снимается максимальное значение опорного напряжения Uoп max. Считая максимальное опорное напряжение равным 10 В, т.е. равным напряжению питания схемы, получим, что отношение сопротивлений резисторов R2 и R4 равно единице, следовательно эти резисторы имеют равные сопротивления. Принимаем из практического опыта сопротивления резисторов R2, R4 равными 10 кОм.

Сопротивление резистора R5 также равно 10 кОм, исходя из схемы подключения операционного усилителя [4].

Резистор R3 и конденсатор С1 образуют времязадающую цепочку, которая определяет время нарастания выходного напряжения операционного усилителя от нуля до максимума, или период опорного напряжения. Поскольку частота опорного напряжения для трехфазного мостового выпрямителя в шесть раз больше, чем частота сетевого напряжения, то период опорного напряжения составит 0, 0033 секунды. Задаваясь емкостью конденсатора равной 0, 001 мкФ, определим сопротивление резистора R3:

R3 = t / С1 = 0, 0033 / (0, 001·10 -6) = 3, 3 МОм, (4.6)

где t - период опорного напряжения, с.

В итоге выбираем:

• в качестве резистора R1 - резистор С2-ЗЗН-0, 125-2 кОм±5% [3];

• в качестве резисторов R2, R4, R5 - резисторы С2-ЗЗН-0, 125-10 кОм±5% [3];

• в качестве резистора R3 - резистор С2-ЗЗН-0, 125-3, 2 МОм±5% [3];

• в качестве конденсатора С13 - конденсатор керамический КМ5-400-0.001 мкф±10% [3].

 

4.3 Проектирование сумматора и нуль-органа

 

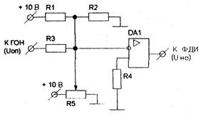
Принципиальная схема нуль-органа приведена на рисунком 4.3, в соответствии с этой схемой выберем элементы, составляющие нуль-орган и поясним порядок работы схемы.

Рисунок 4.3 Схема принципиальная НО

Принцип работы нуль-органа следующий: с делителя напряжения R1-R2 снимается напряжение смещения, с движка резистора R5 снимается напряжение управления, а с резистора R3, необходимого для ограничения входного тока операционного усилителя DA1 — опорное напряжение; в общей точке резисторов R1, R2, R3 и R5 происходит алгебраическое складывание потенциалов трех напряжений Uy, Uoп и Uсм, когда потенциал в этой точке становится равным нулю происходит опрокидывание операционного усилителя, т.е. уровень выходного сигнала меняется на противоположный (низкий на высокий и наоборот).

Чтобы рассчитать сопротивления резисторов R1 и R2 необходимо знать величину напряжения смещения. Напряжение смещения выбирается таким, чтобы при напряжении управления равном нулю, угол открывания вентилей a был равен начальному углу открывания aнач, т.е. соответствующему максимально возможному углу открывания в режиме непрерывного тока. Для трехфазного мостового полууправляемого выпрямителя aнач составляет 180°. Изменения опорного напряжения описываются следующим выражением:

U oп =a× (U oп max /p); (4.7)

где a- угол открывания тиристоров;

U oп max - максимальное значение опорного напряжения, равное 10В.

Нулевой потенциал в общей точке возможен при условии:

Uy + Ucм + Uoп = 0. (4.8)

Из уравнений 4.5 и 4.6, считая напряжение управления UY = 0, а угол открывания тирнсторов a = aнач, определим величину напряжения смещения:

ucm = -(aнач ·Uoп mах) / p= -10 В. (4.9)

В качестве операционного усилителя для унификации схемы выбираем микросхему К140УД1Б, параметры которой приведены в таблице 4.1.

Поскольку напряжение смещения попадает на вход операционного усилителя без ограничения тока, то общий ток через резисторы R1 и R2 не должен превышать входной ток операционного усилителя (см. таблицу 4.1), а следовательно, общее сопротивление этих резисторов можно определить как:

R1, 2=Uп/Iвх=10/(9× 10-6)=900 кОм; (4.10)

где Uп - напряжение питания схемы, равное 10 В.

Отношение напряжений UR1 и UR2 на резисторах R1 и R2 будет равно отношению сопротивлений этих резисторов, поэтому можно сделать вывод, что резистор R2 в данном случае не нужен, а напряжение питания -10 В подается сразу через резистор R1 с сопротивлением рассчитанным по формуле 4.8 на вход операционного усилителя.

Аналогичные выводы можно представить и для переменного резистора R5, поэтому, согласно формуле (4.8) его сопротивление будет составлять 1 МОм, но благодаря использованию переменного резистора мы сможем изменять напряжение на входе операционного усилителя.

Резистор R3 ограничивает входной ток операционного усилителя по цепи ГОН, зная, что максимальное напряжение на выходе ГОН составляет 10 В, определим сопротивление этого резистора:

R3 = Uoп max / Iвх= 10 / (9·10-6)=900 кОм. (4.11)

Сопротивление резистора R4 равно 10 кОм, исходя из схемы подключения операционного усилителя [4].

В итоге выбираем:

• в качестве резисторов R1, R3 - резисторы С2-ЗЗН-0, 125-1 МОм±5% [3];

• в качестве резистора R4 - резистор С2-ЗЗН-0, 125-10 кОм±5% [3];

• в качестве резистора R5 - переменный резистор СПЗ-29М-0, 5-1 МОм±5% [3].

 

4.4 Проектирование формирователя длительности импульсов

 

Принципиальная схема формирователя длительности импульсов ФДИ приведена на рисунке 4.4, в соответствии с этой схемой произведем расчет и выбор элементов ФДИ.

Рисунок 4.4 Схема принципиальная ФДИ

Для реализации логических элементов выберем микросхему К561ЛА7, ее параметры приведены в таблице 4.2. Резистор R1 ограничивает входной ток логического элемента на допустимом уровне, считая, что максимальное напряжение на выходе нуль-органа составляет 10 В, получим:

R1 = Uно / Iвх = 10 / (5·10-6) = 2 МОм. (4.12)

Диод VD1 необходим для отсечки отрицательной полуволны прямоугольного напряжения поступающего на логические элементы, т.к. подача на логику отрицательного потенциала недопустима. Выбираем диоды Д223 имеющий максимальное обратное напряжение 20 В, номинальный прямой ток 0, 05 А [5].

Резистор R2 и конденсатор С1 образуют времязадающую цепочку, которая определяет длительность открывающего импульса, подаваемого на тиристоры. Поскольку длительность открывающего импульса из паспортных данных составляет 10 мкс, для уверенности в надежном открытии тиристора увеличим длительность открывающего импульса. Примем длительность открывющего импульса равной 50 мкс. Задаваясь емкостью конденсатора равной 0, 001 мкФ, определим сопротивление резистора R2:

R2 = t / С1 = 50·10-6 / (0, 001·10-6) = 50 кОм, (4.13)

где t - длительность открывающего импульса, с.

В итоге выбираем:

• в качестве резистора R1 - резистор С2-ЗЗН-0, 125-2 МОм±5% [3];

• в качестве резистора R2 - резистор С2-ЗЗН-0, 125-51 кОм±5% [3];

• в качестве конденсатора С1 - конденсатор керамический KM5-400-0, 001 мкф±10% [3].

 

4.5 Проектирование распределителя импульсов

 

Принципиальная схема распределителя импульсов приведена на рисунке 4.5, в соответствии с этой схемой произведем выбор элементов, составляющих схему.

Рисунок 4.5 Схема принципиальная РИ

Для реализации логических элементов выберем микросхему К561ЛА7, ее параметры приведены в таблице 4.2.

 

4.6 Проектирование выходного формирователя

 

Принципиальная схема ВФ приведена на рисунке 4.6, в соответствии с этой схемой произведем расчет и выбор элементов ВФ.

Рисунок 4.6 Схема принципиальная ВФ

Принцип работы данной схемы заключается в следующем:

При поступлении с РИ импульса на базу транзистора, он открывается и через первичную обмотку импульсного трансформатора начинает протекать ток, при этом во вторичной обмотке трансформатора появляется импульс напряжения, которое, после выпрямления диодом, и является открывающим для тиристора и подается на его управляющий электрод.

Транзистор n-р-n типа выбираем серии КТ201 [5], он имеет следующие параметры:

- допустимое напряжение коллектора 15 В;

- допустимый ток перехода коллектор-эммитер 20мА

- допустимый ток базы 0, 5 мА.

Резистор R1 ограничивает ток базы на допустимом уровне, следовательно, зная максимально возможное напряжение на базе можно определить его сопротивление:

R1 =Uвх/Iб= 10/(5× 10-3)=2 кОм, (4.14)

где Uвх - напряжение на базе транзистора, принимаем Uвx = 10 В;

Iб, - входной ток базы транзистора, мА.

Диод VD1 препятствует появлению напряжения обратной полярности на переходе коллектор-эммитер транзистора. Выбираем диоды Д223 имеющий максимальное обратное напряжение 20 В, номинальный прямой ток 0, 05 А [5].

Диод VD2 предназначен для того, чтобы не допустить появления напряжения обратной полярности на управляющем электроде тиристора. Выбираем диоды Д223 имеющий максимальное обратное напряжение 20 В, номинальный прямой ток 0, 05 А [5].

Импульсный трансформатор для цепей постоянного тока предполагаем изготовить на базе трансформатора ТИ2-40-400 [3] с коэффициентом трансформации равным единице, напряжением первичной обмотки равным 10 В, мощностью 5 В× А.

Резистор R2 ограничивает ток управляющего электрода тиристора на допустимом уровне, следовательно, зная максимально возможное напряжение в цепи управляющего электрода можно определить его сопротивление;

R2=Uyэ/Iyэ =10/(10× 10 -3) = 1 кОм, (4.15)

где U - напряжение в цепи управляющего электрода иристора, принимаем Uуэ = 10 В;

Iуэ - максимальный ток управляющего электрода, мА.

Резистор R3 и конденсатор С1 представляют из себя R-C фильтр, из практического опыта выбираем резистор сопротивлением 10 кОм и конденсатор емкостью 0, 001 мкФ.

В итоге выбираем:

• в качестве резистора R1 - резистор С2-ЗЗН-0, 125-2 кОм±5% [3];

• в качестве резистора R2 - резистор С2-ЗЗН-0, 125-1 кОм±5% [3];

• в качестве резистора R3 - резистор С2-ЗЗН-0, 125-10 кОм±5% [3];

• в качестве конденсатора С1 - конденсатор керамический КМ5-400-0, 001 мкФ±10% [2].

 

5 Проектирование полной принципиальной схемы преобразователя

В соответствии с разработанными узлами СИФУ, и рассчитанными элементами, с учетом изменений в схемах этих узлов можно составить принципиальную схему СИФУ.

Для составления полной принципиальной схемы СИФУ необходимо соединить соответствующие выходы и входы различных узлов, учитывая изменения в схемах.

Соответственно изменится и нумерация элементов в схеме. Построенная таким образом полная принципиальная схема СИФУ представлена в графической части (КП 20П3б.ХХ.00.00.000Э3). Перечень элементов разработанной схемы представлен в приложении А (КП 20П3б.ХХ.00.00.000ПЭ3).

 

6 Расчет и построение внешней характеристики преобразователя

Внешней характеристикой выпрямителя называется зависимость выходной ЭДС выпрямителя Е от тока нагрузки I при постоянном угле открывания тиристоров α, или Е = f(I) при α = cost.

В общем случае, без учета зоны прерывистого тока, внешняя характеристика полуправляемого представляет собой семейство прямых, наклонных к оси абсцисс, описываемых уравнением:

(6.1)

где I - ток в якорной цепи двигателя, А;

∑ R - суммарное активное сопротивление якорной цепи, Ом;

∑ ∆ Uв - суммарное падение напряжения на СПП, В.

Однако, в области малых токов существует так называемая зона прерывистого тока, представляющая собой эллипс с полуосями равными соответственно Еo и Iгр mах. В зоне прерывистого тока внешние характеристики представляют собой отрезки параболы, соединяющей точку пересечения границы зоны прерывистого тока и прямой, описываемой уравнением 3.1 с точкой на оси ординат, имеющей значение Ео.

Зададимся диапазоном регулирования скорости двигателя D = 10, и построим внешние характеристики для значений угла открывания вентилей α, соответствующих скорости двигателя ω н, 0, 5ω н и 0, 1ω н.

Напряжение на якоре двигателя определяется выражением:

U=Сeω +IR; (6.2)

где Се - конструктивная постоянная двигателя при номинальном потоке возбуждения (здесь и далее считаем, что поток возбуждения соответствует номинальному значению);

ω - угловая скорость двигателя, рад/с;

I - ток в якорной цепи, А;

R - сопротивление якорной цепи, Ом.

Напряжение на якоре двигателя является выходным напряжением выпрямителя, которое равно:

Ево× (1+соsα)/2; (6.3)

где α - угол открывания тиристоров.

Исходя из формул 6.2 и 6.3 можно записать:

Ео ·(1 + cosα)/2 = Сеω + IR. (6.4)

Воспользовавшись номинальными значениями скорости двигателя, тока якоря, напряжения на якоре и сопротивления якоря из выражения 6.2 можно с достаточной точностью найти коэффициент Се:

(6.5)

Сопротивление якорной цепи двигателя будет равно:

Σ Rяц= Rя + Rдп + Rтp + Rдр + Rп; (6.6)

где Rя - сопротивление якоря двигателя, Ом;

Rдп - сопротивление дополнительных полюсов, Ом;

Rтр - активное сопротивление вторичной обмотки трансформатора, Ом;

Rдп - активное сопротивление сглаживающего дросселя, Ом;

Rп - сопротивление перекрытия анодов вентилей, Ом.

Определим значение сопротивления Rп:

; (6.7)

где Lяц - суммарная индуктивность якорной цепи, Гн.

Активное сопротивление сглаживающего дросселя равно:

(6.8)

После расчетов по формуле 6.6 получим:

Ом

В соответствии с формулой (6.5) получаем:

Выразив из выражения 6.4 значение cosα можно рассчитать углы открывания вентилей, соответствующие скоростям ω н, 0, 5ω н и 0, 1ω н:

Зная значения угла открывания α по формуле 6.1 рассчитаем значения напряжения на якоре двигателя для токов равных номинальному и 0, 5 номинального, т.е. по двум точкам построим внешнюю характеристику выпрямителя для каждого из значений угла открывания α.. Для этого примем падение напряжения на проводящих вентилях ∑ ∆ UB=2B. Учтем, что в зоне малых токов существует зона прерывистого тока, представляющая из себя эллипс с полуосями равными соответственно Еo и Iгрмах=0, 1·Iн=0, 1·30, 12 = 3, 012 А Рассчитанные по формуле 6.1 значения представим в виде таблицы 6.1, а построенные по результатам расчетов внешние характеристики показаны в графической части (КП 20П3б.ХХ.00.00.000Э7.1).

Таблица 6.1. Значения напряжения и тока якоря двигателя.

Значения углов открывания и тока якоря Значение напряжения на якоре U, B
α =65, 6050 I=0, 5IН=15, 06 А 208, 107
I=IН=30, 12А 198, 333
α =103, 3370 I=0, 5IН=15, 06 А 107, 94
I=IН=30, 12А 98, 166
α =144, 0970 I=0, 5IН=15, 06 А 17, 79
I=IН=30, 12А 8, 016

7 Расчет и построение регулировочной характеристики преобразователя

Регулировочная характеристика выпрямителя представляет из себя зависимость выходной ЭДС выпрямителя Ев от угла открывания вентилей a и описывается уравнением:

Ево (1 +cosa)/2, (7.1)

где Ео— максимально возможная выходная ЭДС выпрямителя.

Изменяя величину угла открывания a в пределах от 0 до 180° произведем расчет значений Ев по формуле (7.1), результаты расчетов сведем в таблицу 7.1. По результатам рассчитанных значений построен график регулировочной характеристики, приведенный в графической части (КП 20П3б.ХХ.00.00.000Э7.2).

Таблица 7.1. Данные для построения регулировочной характеристики выпрямителя.

Угол открывания вентилей, град   Выходная ЭДС выпрямителя, В  
  311, 22
  308, 856
  301, 835
  290, 372
  274, 814
  255, 634
  233, 4
  208, 832
  182, 631
  155, 61
  128, 58
  102, 388
  77, 8
  55, 586
  36, 406
  20, 848
  9, 384
  2, 364
   

 

8 Расчет и построение характеристики управления СИФУ

Характеристикой управления СИФУ называется зависимость угла открывания вентилей a от напряжения управления Uy на входе СИФУ. Характеристика управления СИФУ, с учетом напряжения смещения, описывается уравнением:

; (8.1)

где U - напряжение смещения, В;

Uoпmax - максимальное значение опорного напряжения, В.

Изменяя величину напряжения управления Uy в пределах от 0 до U произведем расчет значений a по формуле (8.1), результаты расчетов сведем в таблицу 8.1. По результатам рассчитанных значений построен график характеристики управления СИФУ, приведенный в графической части (КП 20П3б.ХХ.00.00.000Э7.3)

Таблица 8.1. Данные для построения характеристики управления СИФУ.

Напряжение управления, В   Угол открывания тиристоров, град
   
   
   
   
   
   
   
   
   
   
   

 

 

9 Расчет и построение характеристики управления преобразователя

Характеристикой управления выпрямителя называется зависимость выходной ЭДС выпрямителя от напряжения управления Uy на входе СИФУ. Характеристика управления выпрямителя, с учетом напряжения смещения, описывается уравнением:

; (9.1)

где Ucm - напряжение смещения, В;

Uoп max - максимальное значение опорного напряжения, В.

Изменяя величину напряжения управления Uy в пределах от 0 до Ucm произведем расчет значений Ев по формуле (9.1), результаты расчетов сведем в таблицу 9.1. По результатам рассчитанных значений построен график характеристики управления выпрямителя, приведенный в графической части (КП 20П3б.ХХ.00.00.000Э7).

Таблица 9.1. Данные для построения характеристики управления выпрямителя.

Напряжение управления, В   Выходная ЭДС выпрямителя, В  
   
  7, 616
  29, 719
  64, 145
  108, 524
  155, 61
  203, 696
  247, 075
  281, 501
  303, 584
  311, 22

 


 

Заключение

В данном курсовом проекте, в соответствии с заданием на проектирование, был разработан трехфазный мостовой полностью управляемый выпрямитель.

В ходе работы над проектом было изучено большое количество литературы как по теме проекта, так и по параллельным дисциплинам (например, по курсам «Электрические машины», «Основы электропривода»). Были приняты соответствующие технические решения, обеспечивающие работоспособность схемы. Разработана документация на проектируемый выпрямитель, в том числе: пояснительная записка, содержащая подробные расчеты и выводы с обоснованием принимаемых решений, схема электрическая принципиальная с перечнем элементов, содержащая полностью информацию, необходимую для изготовления выпрямителя. Были рассчитаны и построены различные характеристики, дающие представления о взаимозависимостями между различными величинами.

 

 

Литература

1. П.В. Шорохова Методические рекомендации по выполнению курсового проекта по специальности 2-53 01 05 «Автоматизированные электроприводы» - Мн., 2008г.

2. Чебовский О. Г. и др. Силовые полупроводниковые приборы: Справочник / О. Г. Чебовский, Л. Г. Моисеев, Р. П. Недошивин. ‑ 2-е изд., перераб. и доп. ‑ М.: Энергоатомиздат, 1985г.

3. Резисторы, конденсаторы, трансформаторы, дроссели, коммутационные устройства в РЭА: Справочник.- Мн.: 1994г.

4. Богданович М.И. Аналоговые интегральные схемы: Справочник.- Мн.: 1996г.

5. Галкин В. И. И др. Полупрооводниковые приборы: справочник: Мн.: 1996г.

6. Богданович М.И. и др. Цифровые интегральные микросхемы: Справочник.-Мн.: Беларусь, 1992г.

 

 


Поделиться с друзьями:

mylektsii.su - Мои Лекции - 2015-2026 год. (2.028 сек.)Все материалы представленные на сайте исключительно с целью ознакомления читателями и не преследуют коммерческих целей или нарушение авторских прав Пожаловаться на материал