Студопедия

Главная страница Случайная страница

КАТЕГОРИИ:

АвтомобилиАстрономияБиологияГеографияДом и садДругие языкиДругоеИнформатикаИсторияКультураЛитератураЛогикаМатематикаМедицинаМеталлургияМеханикаОбразованиеОхрана трудаПедагогикаПолитикаПравоПсихологияРелигияРиторикаСоциологияСпортСтроительствоТехнологияТуризмФизикаФилософияФинансыХимияЧерчениеЭкологияЭкономикаЭлектроника






Водоподготовка для тепловых сетей






Для обеспечения надежной, долговечной и безаварийной работы системы теплоснаб­жения необходима качественная подготовка сетевой и подпиточной воды. Особенно важ­ное значение имеет водоподготовка в от­крытых системах теплоснабжения, где рас­ход подпиточной воды велик, поскольку он восполняет кроме утечек воды из сети также расход воды на горячее водоснабжение,.

Подпиточная вода не должна вызывать накипеобразования и шламовыделения в подогревателях, трубопроводах и местных системах, а также коррозию металла [73].

В открытых системах подпиточная вода должна согласно требованиям санитарного надзора соответствовать ГОСТ 2874-82* «Вода питьевая» по всем показателям, кроме температуры.

 

Согласно Правилам технической эксплуатации (ПТЗ) [80] сетевая и подпиточная вода теплосетей должна удовлетворять следующим нормам: - содержание кислорода не более 0, 05 мг/л;

- содержание взвешенных частиц не более 5, 0 мг/л;при наличии в системе теплоснабжения пиковых водогрейных котлов остаточная карбонатная жесткость должна быть не более 400 мкг-экв/л при нулевом содержании свободной углекислоты;при отсутствии в системе пиковых водогрейных котлов остаточная карбонатная жесткость может быть выше, но не более 700 мкг- экв/л [80], содержание свободной углекислоты не нормируется

значение рН для закрытых систем теплоснабжения в пределах 8, 39, 5; для открытых систем 8, 39, 0; при этом верхний предел рН допускается при глубоком умягчении воды, а нижний с разрешения энергосистемы может корректироваться в зависимости от интенсивности коррозионных явлений в системе теплоснабжения. Для закрытых систем верхний предел рН допускается поддерживать на уровне до 10, 5 при одновременном уменьшении карбонатного индекса до 0, 1 (мг-экв/дм3)2. -

Необходимость более глубокой обработки подпиточной воды в системах с пиковыми водогрейными котлами объясняется более высокой температурой поверхности нагрева котлов по сравнению с пароводяными подогревателями.

Кроме того, для обеспечения в открытых системах теплоснабжения требуемого качества горячей воды, подаваемой абонентам в соответствии с ГОСТ 2874-82 «Вода питьевая», исходная вода, используемая для приготовления подпиточной воды, должна иметь низкую окисляемость (не более 4 мг/л).

 

Опыт эксплуатации открытых систем теплоснабжения показывает, что при повышенной окисляемости сетевой воды в застойных зонах системы возникают сульфидные загрязнения, сообщающие воде неприятный запах и цветность.

Для удовлетворения норм ПТЭ вода, используемая для подпитки тепловых сетей и СЦТ, должна быть предварительно обработана. Под обработкой подпиточной воды подразумевается удаление из нее раство-ренных газов, главным образом кислорода О2 и диоксида углерода СО2 — основных коррозионных агентов, и создание таких условий, при которых соли временной жесткости, если таковые в воде имеются, не распадались бы в системе и не вызывали образования накипи и шлама. Для подпитки тепловых сетей должна применяться деаэрированная вода (природная или умягченная содово-известковым, катионитным или другим методом) или вода со стабилизированной жесткостью.

Умягчение воды. Снижение карбонатной (временной) жесткости воды, используемой для подпитки тепловых сетей, производится в большинстве случаев в катионитных фильтрах, т.е. фильтрах, заполненных катионными материалами (сульфоуголь, сильнокислотный катионит КУ-2-8, леватит 8-100 и др.). Только при мягких водах с содержанием карбонатной жесткости Жк< 1, 0 мг-эвк/л применяются более простые методы обработки — термическая стабилизация и последующая фильтрация.

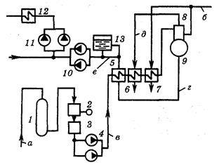
Действующими нормами [73] в открытых системах теплоснабжения допускается обработка подпиточной воды посредством ее подкисления улучшенной контактной серной кислотой (ГОСТ 2184-77*) при автоматическом дозировании кислоты и автоматической защите от перекисления воды. На рис. 7.7 показана принципиальная схема установки для обработки подпиточной воды, состоящая из Н-катионитного фильтра 1, атмосферногодеаэратора 8 и аккумулятора деаэрированной воды 13.

 

 

 

 

Рис. 7.7. Принципиальная схема установки для


Поделиться с друзьями:

mylektsii.su - Мои Лекции - 2015-2026 год. (2.858 сек.)Все материалы представленные на сайте исключительно с целью ознакомления читателями и не преследуют коммерческих целей или нарушение авторских прав Пожаловаться на материал