Студопедия

Главная страница Случайная страница

КАТЕГОРИИ:

АвтомобилиАстрономияБиологияГеографияДом и садДругие языкиДругоеИнформатикаИсторияКультураЛитератураЛогикаМатематикаМедицинаМеталлургияМеханикаОбразованиеОхрана трудаПедагогикаПолитикаПравоПсихологияРелигияРиторикаСоциологияСпортСтроительствоТехнологияТуризмФизикаФилософияФинансыХимияЧерчениеЭкологияЭкономикаЭлектроника






Расчет принципиальной тепловой схемы отопительно – производственной котельной






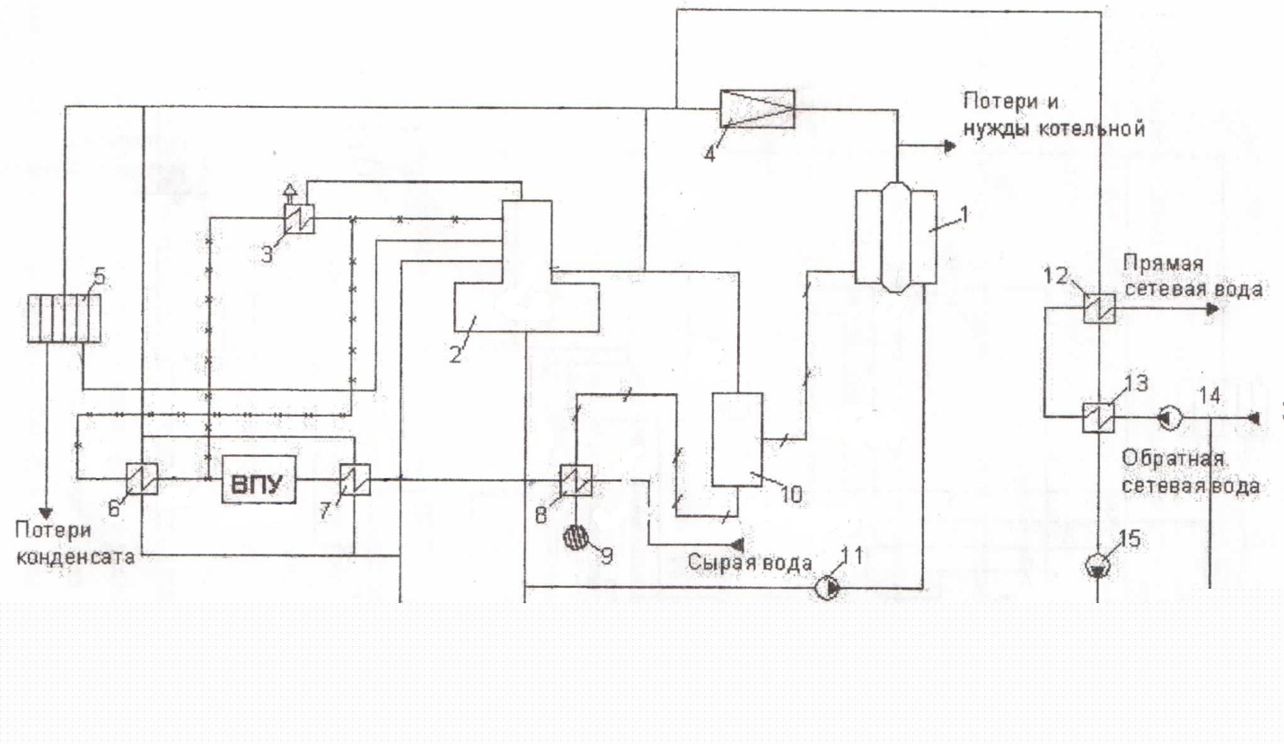
Принципиальная тепловая схема отопительно-производственной котельной: 1 - паровой котёл; 2 - деаэратор; 3 - охладитель выпара (ОВ); 4 - РОУ; 5 - здесь пар поступает на технологические нужды; 6, 7 - пароводяные подогреватели; 8 -охладитель продувки (ОН); 9 - дренажный колодец; 10 - сепаратор непрерывной продувки (СНП); 11 - питательные насосы; 12 - верхний сетевой подогреватель; 13 -нижний сетевой подогреватель; 14 - сетевые насосы; 15 - конденсатный насос; 16-подпиточные насосы.

Основной целью расчета тепловой схемы теплогенерирующей установки является определение всех тепловых и массовых потоков и суммарной теплопроизводительности котельной и расходов теплоты на собственные нужды. На основании результатов расчета осуществляются выбор оборудования теплогенерирующей установки и определение ее технико-экономических показателей.

1. Предварительно выбранное число котлов позволяет определить теплопроизводительность котельной без учета потерь на собственные нужды (кг/с), то есть

где Дед - номинальная производительность котла, кг/с; n- число котлов, шт.

2. Общее количество возвращаемого в котельную конденсата (кг/с):

Квозв - доля возвращаемого конденсата, % (температура его принимается равной 90°С).

3. Доля котловой воды, идущей на продувку П (%), меняется в пределах от 3 до 8% от Дмакс.; тогда расход продувочной воды (кг/с):

4. Количество пара, образующееся в сепараторе непрерывной продувки 10 (кг/с):

где - энтальпия котловой воды при давлении в барабане котла, кДж/кг; - энтальпия воды при давлении в сепараторе, кДж/кг; - энтальпия пара при давлении в сепараторе, кДж/кг; х - степень сухости пара, выходящего из сепаратора (обычно равна 0, 98).

5. Количество продувочной воды на выходе из СНП (кг/с):

6. Количество воды, добавляемой для питания котлов, кг/с:

7. Количество сырой воды (кг/с), подвергаемой химической обработке, с учетом затрат воды на собственные нужды (взрыхление, регенерация, отмывка фильтров и другие нужды) (%), составляющие 10-25% производительности водоподготовки, можно определить как

8. Количество питательной воды, поступающей из деаэратора в водяной экономайзер котла с учетом непрерывной продувки, кг/с:

10. Энтальпия исходной сырой воды после нагрева ее в охладителе продувочной воды 8 (кДж/кг):

- энтальпия сырой воды на входе в охладитель, кДж/кг; - энтальпия продувочной воды на выходе из охладителя, кДж/кг.

11. Расход редуцированного пара на пароводяной подогреватель сырой воды 7 после охладителя продувки (кг/с)

и - энтальпия воды соответственно на входе и выходе из теплообменника; и - энтальпия греющего пара и его конденсата, кДж/кг.

12. Расход пара на пароводяной подогреватель химически очищенной воды 6 (кг/с)

где и - энтальпия греющего пара и его конденсата, кДж/кг; и - энтальпия воды соответственно на входе и выходе из теплообменника 6.

14. Суммарное количество воды и пара, поступающее в деаэратор питательной воды, за вычетом греющего пара (кг/с):

где ;

Средняя энтальпия входящих в деаэратор потоков (кДж/кг):

Эти расчеты позволяют определить расход пара на деаэратор питательной воды (кг/с) по формуле:

где и - энтальпия воды соответственно на выходе и входе в деаэратор кДж/кг; - энтальпия греющего пара, кДж/кг.

15. Суммарный расход редуцированного пара внутри котельной для собственных нужд (кг/с):

свежего пара (кг/с):

Здесь и - энтальпия соответственно редуцированного и свежего пара, кДж/кг.

16. Паропроизводительность котельной с учетом внутренних затрат (кг/с)

где - суммарный расход свежего пара для внешних потребителей, кг/с.

Расхождение между первоначально принятой величиной затрат на собственные нужды (7-10)% * Дт. и найденной величиной не должна превышать > 3%, < 3%; в противном случае требуется выполнить изменения в схеме и ее перерасчет.

 

 

Заключение

 

В ходе выполнения расчётно-графической работы, были рассмотрены принципиальные схемы теплогенерирующих установок. Освоены методики предварительного выбора числа теплогенераторов и расчёта принципиальной тепловой схемы отопительно-производственной котельной. Основной целью расчета тепловой схемы теплогенерирующей установки было определение всех тепловых и массовых потоков и суммарной теплопроизводительности котельной и расходов теплоты на собственные нужды.

 

 

Список использованной литературы

 

1. Теплогенерирующие установки. Методические указания по выполнению курсового роекта для студентов специальности «Теплогазоснабжение и вентиляция», Составители В.А. Баширин. Н.Г. Захарьева. - Иркутск: Изд.-во ИрГТУ. 2005. — 52 с.

2. Бузников Е.Ф.. Роддатис К.Ф.. Берзинып Э.Я. Производственные и отопительные отельные. - М.: Энергоиздат. 1984. - 248 с.

3. Гусев Ю.Л. Основы проектирования котельных установок. - М.: Стройиздат. 1973.- 48с.

4. Делягин Г.Н.. Лебедев В.Н.. Пермяков Б.А. Теплогенерирующие установки. -М.: Cтройиздат, 1986. - 560 с.

5. Лифшиц О.В. Справочник по водоподготовке котельных установок. -М.: Энергия, 976. -288 с.

6. СНиП П-35-76. Котельные установки. Глава 35. - Стройиздат, 1977. - 49 с.

7. Соколов Е.Я. Теплофикация и тепловые сети. - М.: МЭИ 2001. - 472 с.

 

 


Поделиться с друзьями:

mylektsii.su - Мои Лекции - 2015-2026 год. (0.654 сек.)Все материалы представленные на сайте исключительно с целью ознакомления читателями и не преследуют коммерческих целей или нарушение авторских прав Пожаловаться на материал