Студопедия

Главная страница Случайная страница

КАТЕГОРИИ:

АвтомобилиАстрономияБиологияГеографияДом и садДругие языкиДругоеИнформатикаИсторияКультураЛитератураЛогикаМатематикаМедицинаМеталлургияМеханикаОбразованиеОхрана трудаПедагогикаПолитикаПравоПсихологияРелигияРиторикаСоциологияСпортСтроительствоТехнологияТуризмФизикаФилософияФинансыХимияЧерчениеЭкологияЭкономикаЭлектроника






Описание экспериментальной установки. В работе используется вакуумный диод (кенотрон В 4-200) с вольфрамовым катодом, для которого на вольтамперной характеристике наблюдается явно выраженный






 

В работе используется вакуумный диод (кенотрон В 4-200) с вольфрамовым катодом, для которого на вольтамперной характеристике наблюдается явно выраженный участок насыщения. Максимальное анодное напряжение кенотрона равно 500 В, максимальный ток 200 мА, максимальная мощность рассеивания на аноде 50 Вт. Анодное напряжение и напряжение накала подается на кенотрон от универсального источника питания УИП-2, который позволяет регулировать постоянное напряжение на аноде в диапазоне от 10 до 300 В с плавным перекрытием переключаемых поддиапазонов при токе нагрузки до 250 мА. Напряжение накала переменное и равно 12, 6 В с предельным током нагрузки до 3, 0 А.

Соотношение радиусов анода и катода для этого кенотрона таково, что значение величины b2 можно считать равным единице.

Схема экспериментальной установки показана на рис. 34.5.

Регулировка анодного напряжения производится при помощи переключателя 1 и регулятора 2 на передней панели УИП-2. Переключатель 1 должен быть первоначально установлен для диапазона 20 – 70 В. При этом анодное напряжение можно плавно изменять от 10 до 70 В при помощи регулятора 2. Сняв необходимые показания в этом диапазоне, уменьшают выходное напряжение до минимума, а переключатель 1 переводят в диапазон 70 – 140 В. Регулятором 2 устанавливают напряжение, на котором было прервано снятие показаний, и продолжают снимать вольтамперную характеристику. Указанную процедуру продолжают до получения режима насыщения.

Нужный ток накала диода устанавливают реостатом R и контролируют по амперметру АН.

 

  Рис.34.5

 

Порядок выполнения работы:

1. Собрать электрическую схему установки.

2. Установить ток накала кенотрона IН = 3, 0 А. Снять вольтамперную характеристику диода, изменяя анодное напряжение от 10 до 200 В и записывая значения анодного тока через 5 В.

3. Снять вольтамперные характеристики диода при токах накала

4. IН = 2, 9A и IН = 2, 8А. Анодное напряжение при снятии этих характеристик изменять от 10 до 200 В через 10 В.

5. В ходе измерений нужно следить, чтобы IН оставался постоянным. (Непостоянство тока накала обусловлено увеличением сопротивления нити накала при ее нагревании, а также небольшими скачками напряжения источника питания накала.)

6. Полученные данные записать в рабочую тетрадь в виде таблиц.

Содержание отчета

1. Графики вольтамперных характеристик диода для трех вышеуказанных токов накала.

2. График зависимости IА = f(UА3/2) для вольтамперной характеристики, измеренной при IН = 3, 0 А.

3. По графику зависимости IА = f (UA3|2) определить линейную часть этой зависимости и найти значения анодного напряжения, соответствующие начальной и конечной части линейного участка. В этом диапазоне выполняется «закон трех вторых». Найти по графику тангенс угла наклона линейной части.

4. Обработать экспериментальные точки, лежащие на линейной части графика, указанного в п. 3, по методу наименьших квадратов и определить тангенс угла наклона прямолинейного участка графика и его доверительные границы.

5. По найденному значению tg j и формуле (34.4) найти величину удельного заряда электрона и вычислить его доверительные границы, исходя из доверительных границ tg j.

 

ПРИМЕЧАНИЕ При расчете использовать следующие размеры анода кенотрона и значение электрической постоянной: rА = 0, 525 см, lА = 1, 400 см, eо = 8, 85 ∙ 10-12 Ф/м.

Контрольные вопросы

s Почему закон Ома несправедлив для тока в вакуумном диоде?

s Какова физическая природа отклонения вольтамперной характеристики диода от «закона степени трех вторых?


Лабораторная работа 35

ИЗУЧЕНИЕ ТРЕХЭЛЕКТРОДНОЙ ЛАМПЫ

Задачи работы

1. Получение анодных и сеточных характеристик триода в статическом и динамическом режимах.

2. Графическое определение характеристик триода

3. Проверка основного уравнения триода.

Физическое обоснование эксперимента

Прежде чем приступать к выполнению работы рекомендуется ознакомиться с описанием устройства и принципом действия двухэлектродной лампы (работа 34 в данном учебном пособии).

Трехэлектродная вакуумная лампа называется триодом. В ней наряду с катодом и анодом присутствует третий управляющий электрод – сетка, расположенный вблизи катода. С его помощью можно управлять формированием объемного пространственного заряда вблизи катода и распределением падения потенциала по межэлектродному пространству. Благодаря этому триод может использоваться для усиления слабых переменных токов и напряжений. Так как сетка располагается вблизи катода, напряженность электрического поля Е между ней и катодом даже при малых разностях потенциалов между ними (Е = - grad j) может быть больше, чем между катодом и анодом. Рассмотрим работу триода, включенного в схему, изображенную на рис. 35.1.

Рис. 35.1.

Обозначения на рисунке: А – анод, С – сетка, К – катод, RА – сопротивление, включенное в анодную цепь, ЕА – источник анодного питания, Е – напряжение, подаваемое в анодную цепь, ЕС – источник питания сетки, создающий отрицательное напряжение на ней относительно катода, UА и UС – напряжения между анодом и катодом и катодом и сеткой соответственно, UН – напряжение накала, mА – миллиамперметры, включенные в анодную и сеточную цепи. Между катодом и сеткой также может подаваться слабое переменное напряжение, которое необходимо усилить (на схеме не обозначено).

Из нагретого до достаточной температуры катода в результате термоэлектронной эмиссии вылетают электроны, которые ускоряются электрическим полем к аноду и в цепи анода появляется ток. Однако, как уже указывалось, поле между сеткой и катодом может быть такой величины, что окажется достаточным для экранирования (ослабления) положительного анодного напряжения.

Поэтому между катодом и анодом необходимо рассматривать действие управляющего напряжения UУ:

UУ = UС + DUА,

где D < 1 – проницаемость сетки. В общем случае величина D зависит как от величины сеточного, так и от величины анодного напряжений.

 

 
Рис. 35.2 Рис. 35.3

 

Рассмотрим основные параметры, которыми характеризуется триод. Обратимся к схеме на рис. 35.1 и будем считать, что анодное напряжение не изменяется (UА = const). Всякое изменение отрицательного напряжения между катодом и сеткой UC вызовет соответствующее изменение анодного тока IА . Зависимость анодного тока от сеточного напряжения называется сеточной характеристикой триода. Примеры таких характеристик приведены на рис. 35.2.

Зависимость анодного тока от анодного напряжения при постоянном напряжении на сетке называется анодной характеристикой триода. Такие зависимости приведены на рис. 35.3.

Внутреннее уравнение триода

Выведем уравнение, которое называется внутренним уравнением триода. В общем случае анодный ток триода зависит от двух напряжений: анодного и сеточного, которые могут изменяться одновременно, т.е. IА = f (UС; UА). Тогда полный дифференциал анодного тока равен:

   

Перепишем это выражение следующим образом:

(35.1)  

Величина:

(35.2)

называется крутизной сеточной характеристики. S – характеризует скорость изменения анодного тока при изменении потенциала сетки, при постоянном анодном напряжении.

Внутренним сопротивлением триода называется величина:

(35.3)

Проницаемость сетки определяется как

 

Знание внутреннего сопротивления, крутизны характеристики, проницаемости сетки или обратной ей величины m = 1/D необходимо для использования триодов в усилительных схемах. Для всех типов триодов они приводятся в справочниках.

Предположим, что IА = const (если соответствующим образом подобрать противоположные по знаку изменения UА и UС, то dIА = 0) получим:

, или  
Тогда: ; ,   35.4  
   
     

Уравнение (35.4) называется внутренним уравнением триода. Величина m называется коэффициентом усиления триода.

 

Усиление триодом токов и напряжений

Слабые сигналы, требующие усиления, подаются на сетку триода. Изменение сеточного напряжения DUC вызывает изменение анодного тока на величину DIА.

По закону Ома Е = UА + IАRА, где UA – падение напряжения между катодом и анодом внутри лампы, а RА – сопротивление в цепи анода (анодная нагрузка), Е – напряжение, подаваемое в анодную цепь (рис. 35.4). Анодная нагрузка постоянна, следовательно, падение напряжения на ней дается формулой

IARA = Е - UA (35.5)

 

Рис. 35.4.

 

При изменении анодного тока на величину DIА падение напряжения на анодной нагрузке изменится на величину RADIA = - DUA (Е = const), т.е. оно будет равно изменению анодного напряжения, но с обратным знаком.

Изменение анодного тока может быть вызвано как изменением сеточного напряжения, так и изменением анодного напряжения. Заменим в формуле (35.1) бесконечно малые приращения dIA, dUA и dUC реальными изменениями этих величин DIA, DUA и DUС:

, но ,  
следовательно: ;    

 

  (35.6)  

 

Если выбрать примерно линейный участок одной из анодных характеристик, для которого RA> > RI, то

(35.7)

Из внутреннего уравнения триода (35.4) находим SRI = 1/D = m и уравнение (35.7) можно переписать в виде:

; (35.8)

В этом случае триод работает как усилитель напряжения.

 

Если выполняется условие RI> > RA, то уравнение (35.6) можно переписать в виде:

;   (35.9)

 

В этом случае триод работает как усилитель тока. Усиленный сигнал снимается с анодной нагрузки и через конденсатор подается на следующий каскад усиления.

 

Статический и динамический режимы

Триод работает в статическом режиме, когда RА = 0. Обычно характеристики триодов даются в справочниках для статического режима.

Если анодная нагрузка не равна нулю, то триод работает в динамическом режиме.

Графическое определение параметров триода

Рис. 35.5

Рассмотрим, как вычислить параметры триода по его статической сеточной характеристике (рис. 35.5).

Выберем на линейном участке зависимости, снятой при среднем значении анодного напряжения, рабочую точку А с параметрами:

UС = - 5 В,

UA = 40 В,

IA = 50 мА.

Чтобы определить RI, проведем вертикальную пунктирную прямую линию через рабочую точку А и точку на оси абсцисс, соответствующую напряжению на сетке (- 5 В). Эта линия удовлетворяет условию UС = - 5 В = const и пересекает соседние характеристики в точках 1 и 2. От точки 1 к точке 2 изменение анодного напряжения, как видно из рисунка, составляет DUА = (50 –30 = 20)В, а изменение анодного тока DIA = (65 – 36 = 29)мА. Таким образом, внутреннее сопротивление триода:

 

Для определения крутизны характеристики отметим две точки на сеточной характеристике по обе стороны от рабочей точки А (точки 3 и 4 на рис 35.5). Для этих точек выполняется условие UA = 40 В = const. Изменение анодного тока от точки 3 до точки 4 равно DIА = (65 – 35 = 30) мА. Изменение сеточного напряжения между этими точками DUС = 10 В. Тогда

 

Для определения коэффициента усиления проведем через рабочую точку прямую, параллельную оси абсцисс. Эта линия удовлетворяет условию IA = 50 мА = const. Она пересекает соседние характеристики в точках 5 и 6. Для них DUА = (50 – 30 =20) В, а изменение сеточного напряжения между этими точками равно:

DUС = (-11 – 0 = - 11) В. Тогда

 

Далее необходимо провести проверку основного уравнения триода:

; .  

Таким образом, основное уравнение триода примерно выполняется.

 

Аналогично можно определить параметры триода по статическим анодным характеристикам, а также по сеточным и анодным характеристикам, полученным в динамическом режиме. Параметры динамического режима связаны с параметрами статического режима следующим образом:

 

RД = RI+RА, , . (35.10)

 

Порядок выполнения работы

 

1. Собрать электрическую схему (рис. 35.6), состоящую из цепи накала, анодной цепи и цепи сетки.

В статическом режиме работы лампы, когда RА = 0, ключ К1, шунтирующий RA, должен быть замкнут. В динамическом режиме ключ К1 следует разомкнуть.

Рис. 35.6.

В лаборатории имеются две установки для изучения триодов. В одной из них изучается триод 6С19П (пальчикового типа). Анодная нагрузка для этого триода равна RА = 400 Ом. На второй установке исследуют триод 6Н5С. Анодная нагрузка для этого триода равна RА = 600 Ом.

2. Снять анодные характеристики в статическом режиме. Анодные характеристики IA = f(UA) снимаются при трех постоянных сеточных напряжениях: UC = - 25В, UC = - 20B, UC = - 15B. Анодное напряжение изменяют от 40 до 120 В через 10 В. Анодный ток измеряется миллиамперметром с тремя пределами измерений: 50, 100 и 150 мА. Начинать измерения всегда следует с малых анодных напряжений, а значит на меньшем пределе миллиамперметра. По мере увеличения анодного тока необходимо переходить на большие пределы измерений.

3. Снять сеточные характеристики в статическом режиме. Сеточные характеристики триода IA = f(UC) снимаются для трех постоянных анодных напряжений UА1, UА2, UА3, выбранных по указанию преподавателя. Сеточное напряжение изменяют от –30 В до 0 В через 5 В.

4. Снять сеточные характеристики в динамическом режиме. Динамические характеристики снимают при включенной в анодную цепь нагрузке RА для трех постоянных анодных напряжений, выбранных также по указанию преподавателя. UC изменяют в пределах –30 ÷ 0 В через 5 В.

5. Построить по снятым показаниям графики характеристик триода и по ним определить его параметры: внутреннее сопротивление RI, крутизну SСТ и SД, коэффициент усиления mСТ и mД для выбранных рабочих точек А (UA, IA, UC).

6. Рассчитать SД и mД по формулам (35.10) и сравнить с данными, полученными из графиков.

7. Проверить выполнение основного уравнения триода в статическом и динамическом режиме, используя параметры, определенные графически.

 

Формулы для расчета погрешности результатов измерений

 

Для оценки относительной погрешности параметров, входящих в основное уравнение триода, можно воспользоваться формулами:

 

 

Множитель 2 возникает из-за того, что изменение токов и напряжений вычисляется по двум их значениям.

Погрешности определения токов и напряжений вычисляются по классу точности амперметров и вольтметров.

Точность выполнения основного уравнения триода можно оценить следующим образом:

 

Содержание отчета

 

1. Три графика анодных характеристик триода для трех постоянных сеточных напряжений в статическом режиме.

2. Три графика сеточных характеристик триода для трех постоянных анодных напряжений в статическом режиме.

3. Три графика сеточных характеристик для трех постоянных анодных напряжений в динамическом режиме.

4. Расчеты всех параметров в статическом и динамическом режимах.

5. Проверка основного уравнения триода в статическом и динамическом режимах.

6. Расчет погрешностей параметров, входящих в основное уравнение триода, для статического режима, а также погрешность выражения .

 

 

Контрольные вопросы

 

 

s Что представляют собой анодные и сеточные характеристики триода?

s Чем отличается статический режим от динамического?

s Напишите формулы для всех параметров триода и его внутреннее уравнение.

s В каких случаях триод служит для усиления токов, а в каких для усиления напряжений?

 


Лабораторная работа 36

 

ИЗУЧЕНИЕ РАБОТЫ ОДНОЛУЧЕВОГО ЭЛЕКТРОННОГО ОСЦИЛЛОГРАФА С1-54

 

Физическое обоснование эксперимента

 

Электронный осциллограф является одним из универсальных приборов для непосредственного наблюдения, исследования и фотографирования различных электрических процессов (а также неэлектрических, если они могут быть преобразованы в соответствующие сигналы). Наблюдаются эти процессы на экране электронно-лучевой трубки, являющейся визуальным индикатором осциллографа.

Основные достоинства электронного осциллографа:

  • наглядность изображения исследуемого процесса, особенно необходимая при рассмотрении быстропротекающих переменных, импульсных и других кратковременных процессов, а также возможность фотографирования этих процессов
  • возможность наблюдать форму электрических колебаний, измерять постоянные и переменные напряжения и токи, анализировать фазовые соотношения в цепях переменного тока, наблюдать и регистрировать разные функциональные зависимости (например, частотные и амплитудные характеристики элементов радиоустройств, вольтамперные характеристики различных нелинейных элементов - электронных ламп, диодов, транзисторов и др.), измерять частоту колебаний и многое другое.

Электронный осциллограф используется в различных областях современной техники, физики, а также медицине, биологии, химии и других отраслях науки.

Задачи работы

 

  1. общее знакомство с устройством и принципом действия электронных осциллографов,
  2. определение чувствительности осциллографа,
  3. проведение некоторых измерений в цепи переменного тока при помощи осциллографа.

 

Общие сведения об устройстве и работе электронного осциллографа

С катода электронно-лучевой трубки осциллографа испускается поток электронов, который формируется в трубке в узкий пучок, направленный к экрану. Сфокусированный на экране трубки электронный пучок вызывает в месте падения светящееся пятно, яркость которого зависит от энергии пучка (экран покрыт специальным люминесцирующим составом, светящимся под воздействием пучка электронов). Электронный луч является практически безынерционным, поэтому световое пятно можно практически мгновенно перемещать в любом направлении по экрану, если воздействовать на электронный пучок электрическим полем. Поле создается с помощью двух пар плоскопараллельных пластин, называемых отклоняющими пластинами. Малая инерционность луча обуславливает возможность наблюдения быстропеременных процессов с частотой 109 Гц и более.

Рассматривая существующие осциллографы, разнообразные по конструкции и назначению, можно увидеть, что функциональная схема их примерно одинакова. Основными и обязательными узлами должны быть:

– электронно-лучевая трубка для визуального наблюдения исследуемого процесса;

– источники питания для получения необходимых напряжений, подаваемых на электроды трубки;

– устройство для регулировки яркости, фокусировки и смещения луча;

– генератор развертки для перемещения электронного луча (и соответственно, светящегося пятна) по экрану трубки с определенной скоростью;

– усилители (и аттенюаторы), используемые для усиления или ослабления напряжения исследуемого сигнала, если оно недостаточно для заметного отклонения луча на экране трубки или, напротив, слишком велико.

 

Устройство электронно-лучевой трубки

Прежде всего, рассмотрим устройство электронно-лучевой трубки (рис. 36.1). Обычно это стеклянная колба 3, откачанная до высокого вакуума. На внутренней конической части поверхности корпуса колбы имеется углеродное покрытие 11. Этот проводящий слой необходим для получения однородного электростатического поля внутри трубки и экранирования ее от внешних электростатических полей. В узкой ее части расположен нагреваемый катод 4, из которого вылетают электроны за счет термоэлектронной эмиссии Система цилиндрических электродов 5, 6, 7 фокусирует электроны в узкий пучок 12 и управляет его интенсивностью. Далее следуют две пары отклоняющих пластин 8 и 9 (горизонтальные и вертикальные) и, наконец, экран 10 – дно колбы 3, покрытое люминесцирующим составом, благодаря которому становится видимым след электронного луча.

В состав катода входит вольфрамовая нить – нагреватель 2, расположенная в узкой трубке, торец которой (для уменьшения работы выхода электронов) покрыт слоем окиси бария или стронция и собственно является источником потока электронов.

 

 

Рис.36.1

 

Процесс формирования электронов в узкий луч с помощью электростатических полей во многом напоминает действие оптических линз на световой луч. Поэтому система электродов 5, 6, 7 носит название электронно-оптического устройства.

Электрод 5 (модулятор) в виде закрытого цилиндра с узким отверстием находится под небольшим отрицательным потенциалом относительно катода и выполняет функции, аналогичные управляющей сетке электронной лампы. Изменяя величину отрицательного напряжения на модулирующем или управляющем электроде, можно изменять количество электронов, проходящих через его отверстие. Следовательно, с помощью модулирующего электрода можно управлять яркостью луча на экране. Потенциометр, управляющий величиной отрицательного напряжения на модуляторе, выведен на переднюю панель осциллографа с надписью ”яркость”.

Система из двух коаксиальных цилиндров 6 и 7, называемых первым и вторым анодами, служит для ускорения и фокусировки пучка. Электростатическое поле в промежутке между первым и вторым анодами направлено таким образом, что отклоняет расходящиеся траектории электронов снова к оси цилиндра, подобно тому, как оптическая система из двух линз действует на расходящийся пучок света. При этом катод 4 и модулятор 5 составляют первую электронную линзу, а первому и второму анодам соответствует другая электронная линза.

В итоге пучок электронов фокусируется в точке, которая должна лежать в плоскости экрана, что оказывается возможным при соответствующем выборе разности потенциалов между первым и вторым анодами. Ручка потенциометра, регулирующего это напряжение, выведена на переднюю панель осциллограф с надписью ”фокус”.

При попадании электронного луча на экран на нем образуется резко очерченное светящееся пятно (соответствующее сечению пучка), яркость которого зависит от количества и скорости электронов в пучке. Большая часть энергии пучка при бомбардировке экрана превращается в тепловую. Во избежание прожога люминесцирующего покрытия не допустима большая яркость при неподвижном электронном луче. Отклонение луча осуществляется с помощью двух пар плоскопараллельных пластин 8 и 9, расположенных под прямым углом друг к другу.

При наличии разности потенциалов на пластинах одной пары однородное электрическое поле между ними отклоняет траекторию пучка электронов в зависимости от величины и знака этого поля. Расчеты показывают, что величина отклонения луча на экране трубки D (в миллиметрах) связана с напряжением на пластинах UD и напряжением на втором аноде Ua2 (в вольтах) следующим образом:

, (36.1)

где l – длина отклоняющих пластин, b – расстояние между ними, L -путь электронов от пластин до экрана.

Следовательно, для данной трубки отклонение D пропорционально приложенному к пластинам напряжению и обратно пропорционально напряжению на втором аноде.

Обычно для характеристики трубки используется величина электростатической чувствительности S, измеряемой в мм·В-1 при некотором стандартном напряжении на втором аноде Ua2:

(36.2)

Если напряжение UD синусоидальное и измеряется вольтметром, градуированным в эффективных значениях, а отклонение луча пропорционально удвоенному амплитудному значению, то следует использовать формулу

(36.3)

В распространенных типовых осциллографах применяются трубки с напряжением Ua2 до 3000 В и чувствительностью .

Формирование изображения на экране осциллографа

Рассмотрим теперь взаимодействие узлов осциллографа при подаче на его вход исследуемого напряжения U. Пусть исследуемое переменное напряжение UY (например, напряжение осветительной сети с частотой 50 Гц) подается на вход Y к вертикально отклоняющим пластинам трубки. Оно может быть подведено к этим пластинам непосредственно или через усилитель вертикального отклонения луча. Усилителями пользуются в тех случаях, когда исследуемое напряжение мало и оно не обеспечивает необходимого отклонения луча (светящегося пятна) на экране трубки. При достаточной величине исследуемого напряжения его подводят непосредственно к отклоняющим пластинам. Если при этом к горизонтально отклоняющим пластинам (X - пластинам) напряжение не подведено, то световое пятно за один период колебания от центра экрана отклонится сначала вверх на величину, соответствующую амплитуде U0, а затем пятно начнет двигаться обратно, пройдя через центр экрана, дойдет до нижней точки и снова возвратится к центру. Поскольку частота колебаний рассматриваемого напряжения равна 50 Гц, то за одну секунду световое пятно совершит 50 полных движений и благодаря инерции светового восприятия изобразится на экране в виде сплошной вертикальной линии (рис. 36.2, а).

Длина этой линии в определенном масштабе, зависящем от чувствительности трубки, равна удвоенной амплитуде приложенного переменного напряжения. Очевидно, что аналогичная ситуация будет иметь место, если переменное напряжение подвести только к горизонтально отклоняющим пластинам X, при этом будет наблюдаться горизонтальная линия (рис. 36.2, б). Если одновременно к пластинам Y и X (при одинаковой чувствительности каналов Sx = Sy) подвести два переменных напряжения одной и той же частоты и фазы, то перемещение луча будет вызвано одновременным воздействием двух сил, направленных в двух взаимно перпендикулярных направлениях.

Рис. 36.2.

Таким образом, в каждый момент времени луч находится в точке экрана, соответствующей векторной сумме двух напряжений UX и UY. В итоге, как это видно из рис. 36.2, в, световое пятно будет двигаться по прямой линии под углом 450 к осям X и Y если UX = UY и φ = 0, π. Угол наклона зависит от соотношения амплитуд UX и UY. Если же при равных частотах изменять фазовый сдвиг φ между UX и UY, то на экране сформируется эллипс, вырождающийся в прямую линию при φ = 0, π, а при φ = π /2 и при равных амплитудах - в окружность (рис. 36.2, г, д). При неравных, но кратных между собой частотах напряжений UX и UY на экране луч описывает более сложные фигуры – так называемые фигуры Лиссажу. Например, при соотношении частот 1: 2 и различных фазовых соотношениях наблюдается ряд фигур, изображенных на рис. 36.2, е. Фигура Лиссажу неподвижна лишь при строго кратных соотношениях частот FX и FY, в противном случае фигура начинает совершать периодическое движение с частотой, равной разности частот / FX - FY/ = Δ F. Например, при Δ F =0, 1 Гц, полный период движения фигуры составляет 10 с, что легко может быть определено визуально и даже измерено секундомером. Таким образом, с помощью фигур Лиссажу, имея в своем распоряжении источник образцовой (эталонной) частоты, можно с высокой степенью точности измерять неизвестные частоты и оценивать их стабильность.

Рассмотрим теперь, каким образом на экране осциллографа можно наблюдать саму форму кривой изменения исследуемого напряжения, т.е. получить на экране график зависимости исследуемой периодической функции от времени. При этом очевидно, что отклонения по оси ординат получаются непосредственно, если используемое напряжение UY приложить к вертикально отклоняющим пластинам Y.

Для обеспеченияже временного масштаба, т.е. развертки по оси X, необходимо отдельно сформировать такое напряжение, которое бы вызвало движение луча по экрану в горизонтальном направлении с постоянной скоростью. Такое движение может быть обеспечено линейно-растущим напряжением (рис. 36.3, а, участок ОА). При этом луч равномерно движется по экрану от его левого края (исходное напряжение в точке О меньше нулевого уровня, соответствующего положению луча в центре экрана) до правого (напряжение в точке А), после чего должен быть возвращен по возможности быстро в исходное положение, т.е. напряжение должно быть скачком уменьшено до исходного уровня U0 (участок АО ', рис. 36.3, а).

Участок ОА называется прямым ходом развертки, а скачкообразное уменьшение – участок АО ' – обратным ходом развертки, так как луч возвращается в исходное состояние. Будем полагать, что начало прямого хода развертки совпадает с нулевой точкой исследуемого синусоидального напряжения (рис. 36.3, б). Тогда при удачном выборе длительности прямого хода развертки к моменту окончания ее обратного хода луч может попасть точно в ту же точку 0, с которой началось его первое движение при прямом ходе развертки.

В этом случае при периодическом повторении развертки луч проходит все время по своему следу, тем самым, формируя на экране неподвижное изображение одного периода синусоиды (рис. 36.3, в). Правда, небольшой ее отрезок в конце (участок АО ', рис. 36.3, в) попадает на обратный ход развертки, что несколько нарушает полную картину – на экране прочерчивается линия АО, соответствующая обратному ходу развертки.

 

Рис.36.3

Однако в схеме осциллографа обычно предусмотрено устройство, вырабатывающее на время обратного хода отрицательное напряжение (импульсы отрицательной полярности на рис. 36.3, г), запирающие электронно-лучевую трубку, так что в эти моменты времени электронный луч отсутствует, и линия обратного хода не высвечивается.

Следовательно, период развертывающего напряжения (UР) должен быть выбран таким, чтобы за это время уложился целый период или несколько периодов N исследуемого напряжения UY, т.е. частота UY должна быть кратна частоте напряжения развертки. Если N не целое число, то каждому началу развертки соответствует другая фаза исследуемого напряжения и, следовательно, изображение перемещается в ту или другую сторону по экрану. Это перемещение будет тем медленнее, чем ближе N к целому числу. При N < 1 на экране видна лишь часть периода исследуемого напряжения. Напряжение развертки, так называемое пилообразное напряжение, формируется в специальном блоке осциллографа – генераторе развертки и через переключатели подается на усилитель горизонтального отклонения. С усилителя снимается напряжение пилообразной формы такой амплитуды, чтобы обеспечить полное отклонение луча от одного края экрана до другого. Амплитуда пилообразного напряжения регулируется потенциометром на передней панели с надписью “ усиление X “.

Следует отметить, что вследствие неизбежных нестабильностей частоты, как генератора развертки, так и исследуемого сигнала практически бывает трудно добиться стабильной картины на экране осциллографа при указанных выше условиях. Поэтому в осциллографе, как правило, применяется принудительная синхронизация генератора развертки. Для этой цели служит переключатель синхронизации. При его включении к генератору развертки подается напряжение исследуемого сигнала, под воздействием которого пилообразное напряжение (UС) вырабатывается синхронно с исследуемым, даже если их частоты развертки немного не совпадают, например, вследствие неточной установки частоты развертки или ее нестабильности.

Если исследуемое напряжение синхронизовано напряжением питающей сети 50 Гц или напряжением другой частоты от какого-либо внешнего генератора, то возможна синхронизация частоты развертки генератора от питающей сети или от внешнего генератора. Таким образом, можно подбирать наиболее выгодный по устойчивости источник синхронизации.

Питание ламп усилителей и генератора развертки, а также электронно-лучевой трубки осуществляется от выпрямителей, составляющих блок питания осциллографа.

 

Назначение универсального импульсного осциллографа С1-54

Универсальный импульсный осциллограф С1-54 предназначен для исследования импульсных и периодических процессов в лабораторных условиях. Прибор позволяет наблюдать и измерять непрерывные и импульсные электрические колебания в диапазоне амплитуд от 0, 01 до 500 В. Диапазон импульсных сигналов от 200 Гц до 500 кГц и выше; длительность сигналов от 0, 05 мкс до 5 с.

 

Инструкция по эксплуатации осциллографа

Назначение органов управления. На лицевой панели прибора (рис. 36.4) расположены следующие средства управления. Регуляторы яркости 1, фокуса 2 и астигматизма 6 служат для установки необходимой яркости и четкости изображения. Регулятор освещения шкалы 7. Регуляторы 3 и 4 служат для перемещения изображения по вертикали и горизонтали. Горизонтальная регулировка имеет два регулятора: большего диаметра служит для грубой установки луча, а меньшего – для точной. Плавная регулировка чувствительности усилителя вертикального отклонения 5 служит для точной установки калиброванной чувствительности в соответствии со шкалой переключателя 14. Шлиц 10 служит для балансирования усилителя вертикального отклонения “ Y “. Сдвоенные регуляторы чувствительности 14: больший - для переключения диапазонов и меньший – переключения полосы усилителя. Большой регулятор имеет девять положений, которые служат для установки нужной чувствительности усилителя в соответствии с указанными на лицевой панели значениями. Одновременно с переключением диапазонов чувствительности рукоятка переключает и напряжение калибратора амплитуды. Движковый тумблер 20 служит для переключения входа усилителя “Y“. В левом положении включается “открытый“ вход, а в правом – “закрытый“. В последнем случае сигнал подается на усилитель через разделительный конденсатор, который ограничивает нижний предел полосы частот от 15 Гц. Тумблер 20 должен быть установлен в положение “открытый“ вход, если в подаваемом сигнале присутствует постоянная составляющая. Коаксиальное гнездо 21 - вход усилителя “ Y “. Регулятор 22, выключатель над ним усилителя и коаксиальное гнездо входа 23 принадлежит усилителю сигнала, модулирующего яркость луча. Минимальное усиление сигнала получается в среднем положении регулятора 22, а максимальное - в крайних положениях. Два неоновых индикатора прямо под электронной трубкой с надписью “ луч “ служат для определения местонахождения луча по горизонтали для облегчения вывода луча в центр экрана. Клавиша 12 с надписью “сеть“ служит для включения и выключения питания прибора. В рабочем положении клавиша освещается.

Переключатель 17 устанавливает вид запуска или синхронизации в восьми положениях. Для внутренней синхронизации служат три положения “от сети“ - для синхронизации сигналов с частотой сети; “= “ для синхронизации низких частот от 0 до 500 Гц, а также процессов, связанных с изменением постоянной составляющей; “~“ для синхронизации в диапазоне частот от 20 Гц до 3 МГц.

Четвертое положение “ калибр “. В этом положении работает внутренняя синхронизация “ ~ “ и одновременно подается напряжение питания на движковый тумблер “ калибратор “ 15. Если этот тумблер находится в верхнем положении “100 кГц “, то включен кварцевый генератор 100 кГц для калибровки длительности развертки.

Сигнал снимается с верхнего гнезда 11, расположенного над тумблером. В нижнем положении тумблера включен калибратор амплитуды для калибровки чувствительности усилителя “Y“ 16. При калибровке на широкой полосе усилителя сигнал снимается с верхнего гнезда “1: 1 “, на узкой – с нижнего гнезда “ 1: 10 “.

Далее следуют три положения для внешней синхронизации:

“ = “ для синхронизации в полосе частот от 0 до 5МГц;

“ ~ “ для синхронизации сигналов от 5 Гц до 5 МГц напряжением до 160 В;

“вч“ для синхронизации высокочастотных периодических сигналов в диапазоне частот от 5 до 40 МГц.

 

Рис.36.4

Восьмое положение “ Ус.X “ включает при соответствующем положении рукоятки “ множитель“ 13 усилитель горизонтального отклонения луча. Регулятор длительности развертки 19: крайнее правое положение его фиксировано и обозначено “калибр“. В этом положении длительность развертки калибрована и соответствует установленным значениям регулятора 9 на лицевой панели. Малая рукоятка 19 “Режим запуска“ регулирует чувствительность запуска генератора развертки, устанавливая последовательно (при вращении слева направо) сначала ждущий режим, переходящий затем в автоколебательный.

Движковый тумблер 26 включает делитель напряжения сигнала, поданного на входное гнездо 27 синхронизации и усилителя “ X “ в отношении 1: 10 или 1: 1.

Регулятор 25 регулирует уровень напряжения сигнала запуска, при котором происходит срабатывание генератора развертки и начинается рабочий ход луча по горизонтали. При включении усилителя “ X “ эта рукоятка регулирует его усиление. В крайнем левом положении этой рукоятки усиление “ X “ минимально, но линейность амплитудной характеристики при этом будет максимальной.

Гнездо 8 “ выход “ служит для выхода подсветного импульса генератора развертки для синхронизации электронных коммутаторов.

Движковый тумблер 18 в верхнем положении включает однократный режим запуска развертки. Кнопка “ готов “ под тумблером 18 служит для подготовки развертки к однократному запуску. Сдвоенный движковый тумблер 24 служит для переключения полярности сигнала.

Изучение работы осциллографа С1-54 и его основных характеристик

Выполнение всего набора предлагаемых заданий в работе № 36 не является обязательным. Номера заданий определяет преподаватель.

Задание 1. Изучение передней панели управления осциллографа и наблюдение на экране синусоидального сигнала.

Собрать схему, изображенную на рис. 36.5.

Регуляторы лицевой панели осциллографа установить следующим образом (см. рис. 36.4).

Ручку плавной регулировки чувствительности усилителя вертикального отклонения 5 – в максимально правом положении (точка напротив указателя).

Сдвоенные регуляторы чувствительности 14: большая ручка для переключения диапазонов - на цифре 50, а малая для переключения полосы усилителя – до упора вправо на узкой полосе усилителя.

Переключатель 17 – в положении “=” от сети.

Рукоятка “ Режим запуска“ 19 – большая ручка в начале стрелки “ Ждущий ” налево, малая ручка - напротив отметки “ Калибр. ”.

Рукоятку “ Множитель“ усилителя горизонтального отклонения луча 13 – на множителе х2.

Регулировка длительности 9 – на цифре 1. Регулятор уровня напряжения сигнала запуска 25 – посередине на 0.

Включить осциллограф нажатием кнопки “ Сеть “ - 12. При этом под кнопкой загорается красный свет. Затем дать прогреться осциллографу 5-10 минут.

Регуляторами для перемещения изображения по вертикали и горизонтали 3 и 4 вывести луч в центр экрана и сфокусировать луч в маленькую светящуюся точку при помощи регуляторов яркости 1, фокуса 2 и астигматизма 6. Регулятором 7 включить освещение шкалы. Затем подать переменное напряжение ~ 25 В на схему (рис.36.5) и потенциометром П добиться ширины размаха сигнала на экране порядка 4-5 см. Регулятором 19 (большим и малым) добиться устойчивого положения синусоиды на экране.

Рис.36.5

Перед сборкой следующей схемы осциллограф не выключать, но обесточить схему, вынув вилку из розетки.

 

Задание 2. Определение электростатической чувствительности электронно-лучевой трубки осциллографа.

Собрать схему, изображенную на рис. 36.6.

Регуляторы лицевой панели осциллографа установить следующим образом (см. рис. 36.4).

Ручку плавной регулировки чувствительности усилителя вертикального отклонения 5 и сдвоенные регуляторы чувствительности 14 – в произвольном положении.

 

 

 

 


Рис. 36.6

 

Переключатель 17 – в положении “Ус.X“.

Рукоятку “ Множитель“ усилителя горизонтального отклонения луча 13 – в положении “Ус.X“.

Регулировка длительности 9 – на цифре 1.

Регулятор уровня напряжения сигнала запуска 25 – посередине на 0.

Рукоятка “ Режим запуска“ 19 – большая ручка в начале стрелки “ Ждущий ” налево, малая ручка - напротив отметки “ Калибр ”.

После этого необходимо клеммы А и В подключить к розетке, имеющейся в люке на левой стороне осциллографа, а выключатель, имеющийся там же, переключить от себя в сторону задней панели осциллографа. Затем включить вилку напряжения “~ 25 В“ и потенциометром П изменять напряжение от 0 до 10 В, при этом ширина размаха отклонения луча на экране осциллографа не должна выходить за пределы 5 см при максимальном подаваемом напряжении.

Снять зависимость отклонения луча по шкале экрана от напряжения, подаваемого на “Y“ пластины. Это напряжение больше величины, измеряемой вольтметром, в n раз, где n - коэффициент трансформации трансформатора Тр1. Значение n указано на самом трансформаторе.

По полученным данным вычислить методом наименьших квадратов среднее значение электростатической чувствительности трубки для “ Y пластин“ и ее доверительные границы (см. формулу (36.3)).

НАПОМИНАНИЕ! Выключатель, который находится в люке на левой стороне осциллографа, верните в исходное положение после завершения выполнения задания 2, т.е. в сторону к себе.

 

Задание 3. Градуировка вертикального усилителя “ Y“. Определение чувствительности этого усилителя для максимального усиления.

 

Собрать схему рис. 36.7; R1 установить равным 800 Ом, а R2 изменять от 0 до 9 Ом.

Регуляторы лицевой панели осциллографа установить следующим образом (см. рис. 36.4).

Ручку плавной регулировки чувствительности усилителя вертикального отклонения 5 – в максимально правом положении (точка напротив указателя).

 

Рис. 36.7

Сдвоенные регуляторы чувствительности 14: большая ручка для переключения диапазонов - в положении “ 1 “, а малая повернута вправо до отказа (узкая полоса).

Переключатель 17 – в положении “Ус.X.

Рукоятку “ Множитель“ усилителя горизонтального отклонения луча 13 – в положении “Ус.X“.

Регулировка длительности 9 – на цифре 1.

Регулятор уровня напряжения сигнала запуска 25 – посередине на 0.

Рукоятка “ Режим запуска“ 19 – большая ручка в начале стрелки “ Ждущий ” налево, малая ручка - напротив отметки “ Калибр ”.

Затем включить вилку напряжения “~ 25 В“ и потенциометром П установить напряжение на вольтметре 15 В. После чего изменять напряжение, подаваемое на вход усилителя “Y“, изменением сопротивления R2 от 0 до 9 Ом через 1 Ом, и при каждом значении сопротивления R2 записать величину отклонения луча (в миллиметрах шкалы) на экране трубки. Напряжение, подаваемое на вход усилителя, вычислить по формуле

, так как R2 < < R1,

В нашем случае V = 15 В. Значение этого напряжения можно сделать меньше, если при R2 = 9 Ом отклонение луча на экране будет выходить за пределы шкалы. Построить график зависимости отклонения луча осциллографа на экране в миллиметрах от напряжения, подаваемого на вход усилителя “ Y“ - D= f(U). Затем обработать полученные результаты по методу наименьших квадратов и определить среднее значение tgφ - тангенс угла наклона прямой и его дисперсию. Так как чувствительность вертикального усилителя необходимо определить максимальную, т.е. при “ большой “ рукоятке 14, стоящей на делении “ 0, 1 “, то полученный тангенс угла наклона и дисперсию необходимо увеличить в 10 раз. Тогда чувствительность вертикального усилителя необходимо найти по формуле

 

.

 

Коэффициент усиления вертикального усилителя k= SU/S, где S – чувствительность осциллографической трубки осциллографа С1-54.

 

Задание 4. Измерение с помощью осциллографа неизвестного сопротивления, напряжений электрического тока и мощности.

 

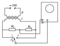
Собрать электрическую схему, изображенную на рис. 36.8.

Напряжение“~25В“ подать на вторичную обмотку повышающего трансформатора с коэффициентом трансформации k= 3, 2. Напряжение с первичной обмотки подать на схему.

Регуляторы лицевой панели осциллографа устанавливать следующим образом (см. рис. 36.4).

Ручку плавной регулировки чувствительности усилителя вертикального отклонения 5 – в правом положении (точка напротив указателя).

Сдвоенные регуляторы чувствительности 14: большая ручка для переключения диапазонов - на цифре 50, а малая - до упора вправо,

Переключатель 17 – в положении “Ус.X.

Рукоятку “ Множитель“ усилителя горизонтального отклонения луча 13 – в положении “Ус.X“.

Регулировка длительности 9 – на цифре 1.

Регулятор уровня напряжения сигнала запуска 25 – посередине на 0.

Рукоятка “ Режим запуска“ 19 – большая ручка в начале стрелки “ Ждущий ” налево, малая ручка - напротив отметки “ Калибр ”.

 

 

Рис. 36.8

Переключатель Пр поставить сначала в положение 2 и определить отклонение луча осциллографа, DН соответствующее падению напряжения на нормальном сопротивлении RН. Затем аналогично при положении переключателя Пр в положении 1 определить отклонение луча осциллографа DX, соответствующее падению напряжения на неизвестном сопротивлении RX. .

 

Величину неизвестного сопротивления найти по формуле:

.

Значения падений напряжений на сопротивлениях RН и RX определить по величинам отклонений луча DН и DX по графику, построенному после выполнения задания 3. Необходимо только полученные напряжения UН и UX увеличить в 50 раз.

Значение величины тока, протекающего по сопротивлениям RН и RX, , найти по формуле I = UН / RН.

Мощность, выделяющуюся на сопротивлениях RН и RX, найти по формулам

 

; .

Задание 5. Определение частоты напряжения при помощи наблюдения фигур Лиссажу.

 

Собрать электрическую схему, изображенную на рис. 36. 9.

Регуляторы лицевой панели осциллографа устанавливать следующим образом (см. рис. 36.4):

Ручку плавной регулировки чувствительности усилителя вертикального отклонения 5 – в максимальном положении.

 
 

 


Рис. 36.9

Сдвоенные регуляторы чувствительности 14: большая ручка для переключения диапазонов - на цифре 50, а малая - до упора вправо (узкая полоса).

Переключатель 17 – в положении внешней синхронизации на значке “ = “.

Регулировка длительности 9 – любое положение.

Рукоятку “ Множитель“ усилителя горизонтального отклонения 13 - в положение “ Ус.X “.

Рукоятка “ Режим запуска“ 19 – любое положение.

Включить вилку напряжения “ ~ 25 В “ и вилку генератора звуковой частоты в сеть “220 В “. Размер вертикального изображения на экране регулировать потенциометром П и регулятором 5. Размер изображения по горизонтали установить регулятором выходного напряжения звукового генератора и ручкой 25 на панели осциллографа. Кроме того, размер изображения может делиться делителем 26 в отношении 1: 1 или 1: 10.

Наблюдать 8 фигур Лиссажу для 8 разных частот. Чтобы фигуры не плыли, их можно остановить, немного вращая лимб генератора звуковой частоты возле данной частоты генератора.

Наблюдаемую частоту генератора определить по формуле

,

где fЭ - эталонная частота, равная 50 Гц, подаваемая на осциллограф из сети “ ~ 25 В “, nв - число пересечений данной фигуры с вертикальной линией, nг - число пересечений данной фигуры с горизонтальной линией.

Задание 6. Определение сдвига фаз между двумя напряжениями.

Задание может быть выполнено двумя способами.

  1. Наблюдение на экране осциллографа эллипса, вписанного в квадрат.

Собрать схему, изображенную на рис. 36.10.

 

Рис. 36.10.

Регуляторы лицевой панели осциллографа установить следующим образом (см. рис. 36.4):

Ручку плавной регулировки чувствительности усилителя вертикального отклонения 5 – в среднем положении.

Сдвоенные регуляторы чувствительности 14: большая ручка на делении “20 “, малая - до упора вправо.

Переключатель 17 - в положении “ Ус.X “.

Рукоятку “ Множитель“ усилителя горизонтального отклонения 13 - в положении “Ус.X “.

Движковый тумблер 26 делителя напряжений - в положении “ 1: 10 “, регулятор 25 – до упора направо.

Подать напряжение на схему, потенциометром П установить напряжение на вольтметре порядка 4 В. Наблюдают эллипс на экране.

 

Рис. 36.11

 

Регуляторами 5 и 25 необходимо вписать его в квадрат со стороной 40 мм.Определить отрезки вг и аб в делениях шкалы экрана (аб должно быть равно 40 мм). Сдвиг фазы между двумя напряжениями определить по формуле

  1. Последовательное наблюдение на экране осциллографа двух синусоидальных сигналов при одном и том же режиме развертки.

 

Собрать электрическую схему, изображенную на рис. 36.12.

 

Рис. 36.12

 

На вход “ Y “ подать напряжение, снимаемое со входа цепочки “ R1C1 “.

Положение регуляторов 5, 14, 17 оставить прежним. Но при этом включить развертку: регулятор 9, 13 и 19. С их помощью длительность развертки подобрать так, чтобы один период синусоидального сигнала занимал длину, например, 9 см. При этом сигнал должен быть симметричным по вертикали относительно нулевой линии. С помощью ручки 25 определенную точку кривой совместить с началом шкалы или с иной выбранной точкой. Затем на вход “ Y “ подать напряжение с точек 2 и 3 электрической схемы (см. рис.12). При этом положение 25 не изменяется. Найти смещение той же самой выбранной точки сигнала синусоиды в делениях шкалы (мм). Если длина периода равна В мм, а сдвиг фазы φ равен А мм, то φ =(А/ В)·360º .

Желательно амплитуды обоих сигналов подобрать равными. Погрешность измерений зависит от симметричности изображения относительно нулевой горизонтальной линии шкалы.

Измеренный сдвиг фаз на цепочке “ R1C1 “ может быть сопоставлен со сдвигом фаз, вычисленным по теоретической формуле, если точно известны величины R1, C1, f0 (величины R1, C1 указаны на схеме).

.

Содержание отчета

  1. График для определения электростатической чувствительности “ Y “ пластин (зависимости D=f(UY)) и вычисленное значение чувствительности S с указанием погрешности.
  2. График градуировки вертикального усилителя и расчет чувствительности усилителя при максимальном усилении SU с погрешностью.
  3. Значение коэффициента усиления k вертикального усилителя с погрешностью.
  4. Значения RX, PX, PН , I, определенные в задании 4.
  5. Таблицу частот генератора ГЗШ-63 для точек, обозначенных на лимбе генератора (8 частот) и наиболее простые рисунки фигур Лиссажу, соответствующие этим частотам.
  6. Значение фазового сдвига φ для данной RC - цепочки и сравнение его с расчетным значением. Фазовый сдвиг φ определяется двумя способами и находят среднее значение угла сдвига φ, которое и сопоставляют с расчетным значением.

 

 



Поделиться с друзьями:

mylektsii.su - Мои Лекции - 2015-2026 год. (2.264 сек.)Все материалы представленные на сайте исключительно с целью ознакомления читателями и не преследуют коммерческих целей или нарушение авторских прав Пожаловаться на материал