Студопедия

Главная страница Случайная страница

КАТЕГОРИИ:

АвтомобилиАстрономияБиологияГеографияДом и садДругие языкиДругоеИнформатикаИсторияКультураЛитератураЛогикаМатематикаМедицинаМеталлургияМеханикаОбразованиеОхрана трудаПедагогикаПолитикаПравоПсихологияРелигияРиторикаСоциологияСпортСтроительствоТехнологияТуризмФизикаФилософияФинансыХимияЧерчениеЭкологияЭкономикаЭлектроника






Изучение работы осциллографа С1-54 и его основных характеристик






Выполнение всего набора предлагаемых заданий в работе № 36 не является обязательным. Номера заданий определяет преподаватель.

Задание 1. Изучение передней панели управления осциллографа и наблюдение на экране синусоидального сигнала.

Собрать схему, изображенную на рис. 36.5.

Регуляторы лицевой панели осциллографа установить следующим образом (см. рис. 36.4).

Ручку плавной регулировки чувствительности усилителя вертикального отклонения 5 – в максимально правом положении (точка напротив указателя).

Сдвоенные регуляторы чувствительности 14: большая ручка для переключения диапазонов - на цифре 50, а малая для переключения полосы усилителя – до упора вправо на узкой полосе усилителя.

Переключатель 17 – в положении “=” от сети.

Рукоятка “ Режим запуска“ 19 – большая ручка в начале стрелки “ Ждущий ” налево, малая ручка - напротив отметки “ Калибр. ”.

Рукоятку “ Множитель“ усилителя горизонтального отклонения луча 13 – на множителе х2.

Регулировка длительности 9 – на цифре 1.

Регулятор уровня напряжения сигнала запуска 25 – посередине на 0.

Включить осциллограф нажатием кнопки “ Сеть “ - 12. При этом под кнопкой загорается красный свет. Затем дать прогреться осциллографу 5-10 минут.

Регуляторами для перемещения изображения по вертикали и горизонтали 3 и 4 вывести луч в центр экрана и сфокусировать луч в маленькую светящуюся точку при помощи регуляторов яркости 1, фокуса 2 и астигматизма 6. Регулятором 7 включить освещение шкалы. Затем подать переменное напряжение ~ 25 В на схему (рис.36.5) и потенциометром П добиться ширины размаха сигнала на экране порядка 4 -5 см. Регулятором 19 (большим и малым) добиться устойчивого положения синусоиды на экране.

Рис.36.5

 

Перед сборкой следующей схемы осциллограф не выключать, но обесточить схему, вынув вилку из розетки.

 

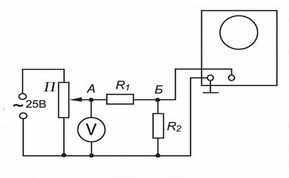
Задание 2. Определение электростатической чувствительности электронно-лучевой трубки осциллографа.

Собрать схему, изображенную на рис. 36.6.

 

 


Рис. 36.6

 

 

Регуляторы лицевой панели осциллографа установить следующим образом (см. рис. 36.4).

Ручку плавной регулировки чувствительности усилителя вертикального отклонения 5 и сдвоенные регуляторы чувствительности 14 – в произвольном положении.

Переключатель 17 – в положении “Ус.X“.

Рукоятку “ Множитель“ усилителя горизонтального отклонения луча 13 – в положении “Ус.X“.

Регулировка длительности 9 – на цифре 1.

Регулятор уровня напряжения сигнала запуска 25 – посередине на 0.

Рукоятка “ Режим запуска“ 19 – большая ручка в начале стрелки “ Ждущий ” налево, малая ручка - напротив отметки “ Калибр. ”.

После этого необходимо клеммы А и В подключить к розетке, имеющейся в люке на левой стороне осциллографа, а выключатель, имеющийся там же, переключить от себя в сторону задней панели осциллографа. Затем включить вилку напряжения “~ 25 В“ и потенциометром П изменять напряжение от 0 до 10 В, при этом ширина размаха отклонения луча на экране осциллографа не должна выходить за пределы 5 см при максимальном подаваемом напряжении.

Снять зависимость отклонения луча по шкале экрана от напряжения, подаваемого на “Y“ пластины. Это напряжение больше величины, измеряемой вольтметром, в n раз, где n - коэффициент трансформации трансформатора Тр1. Значение n указано на самом трансформаторе.

По полученным данным вычислить методом наименьших квадратов среднеквадратичное значение электростатической чувствительности трубки для “ Y пластин“ и ее доверительные границы (см. формулу (36.3)).

 

 

Задание 3. Градуировка вертикального усилителя “ Y“. Определение чувствительности этого усилителя для максимального усиления.

Собрать схему рис. 36.7; R1 установить равным 800 Ом, а R2 изменять от 0 до 9 Ом.

Рис. 36.7

Регуляторы лицевой панели осциллографа установить следующим образом (см. рис. 36.4).

Ручку плавной регулировки чувствительности усилителя вертикального отклонения 5 – в максимально правом положении (точка напротив указателя).

Сдвоенные регуляторы чувствительности 14: большая ручка для переключения диапазонов - в положении “ 1 “, а малая повернута вправо до отказа (узкая полоса).

Переключатель 17 – в положении “Ус.X.

Рукоятку “ Множитель“ усилителя горизонтального отклонения луча 13 – в положении “Ус.X“.

Регулировка длительности 9 – на цифре 1.

Регулятор уровня напряжения сигнала запуска 25 – посередине на 0.

Рукоятка “ Режим запуска“ 19 – большая ручка в начале стрелки “ Ждущий ” налево, малая ручка - напротив отметки “ Калибр. ”.

Затем включить вилку напряжения “~ 25 В“ и потенциометром П установить напряжение на вольтметре 15 В. После чего изменять напряжение, подаваемое на вход усилителя “Y“, изменением сопротивления R2 от 0 до 9 Ом через 1 Ом, и при каждом значении сопротивления R2 записать величину отклонения луча (в миллиметрах шкалы) на экране трубки. Напряжение, подаваемое на вход усилителя, вычислить по формуле

, так как R2 < < R1,

В нашем случае V = 15 В. Значение этого напряжения можно сделать меньше, если при R2 = 9 Ом отклонение луча на экране будет выходить за пределы шкалы. Построить график зависимости отклонения луча осциллографа на экране в миллиметрах от напряжения, подаваемого на вход усилителя “ Y“ - D= f(U). Затем обработать полученные результаты по методу наименьших квадратов и определить среднее значение tgφ - тангенс угла наклона прямой и его дисперсию. Так как чувствительность вертикального усилителя необходимо определить максимальную, т.е. при “ большой “ рукоятке 14, стоящей на делении “ 0, 1 “, то полученный тангенс угла наклона и дисперсию необходимо увеличить в 10 раз. Тогда чувствительность вертикального усилителя необходимо найти по формуле

 

.

 

Коэффициент усиления вертикального усилителя k= SU/S, где S – чувствительность осциллографической трубки осциллографа С1-54.

 

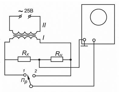
Задание 4. Измерение с помощью осциллографа неизвестного сопротивления, напряжений электрического тока и мощности.

Собрать электрическую схему, изображенную на рис. 36.8.

Напряжение“~25В“ подать на вторичную обмотку повышающего

трансформатора с коэффициентом трансформации k= 3, 2. Напряжение с первичной обмотки подать на схему.

Регуляторы лицевой панели осциллографа устанавливать следующим образом (см. рис. 36.4).

Ручку плавной регулировки чувствительности усилителя вертикального отклонения 5 – в правом положении (точка напротив указателя).

Сдвоенные регуляторы чувствительности 14: большая ручка для переключения диапазонов - на цифре 50, а малая - до упора вправо,

Переключатель 17 – в положении “Ус.X.

Рукоятку “ Множитель“ усилителя горизонтального отклонения луча 13 – в положении “Ус.X“.

Регулировка длительности 9 – на цифре 1.

Регулятор уровня напряжения сигнала запуска 25 – посередине на 0.

Рукоятка “ Режим запуска“ 19 – большая ручка в начале стрелки “ Ждущий ” налево, малая ручка - напротив отметки “ Калибр. ”.

 

 

Рис. 36.8

Переключатель Пр поставить сначала в положение 2 и определить отклонение луча осциллографа, DН соответствующее падению напряжения на нормальном сопротивлении RН. Затем аналогично при положении переключателя Пр в положении 1 определить отклонение луча осциллографа DX, соответствующее падению напряжения на неизвестном сопротивлении RX. .

 

Величину неизвестного сопротивления найти по формуле:

.

Значения падений напряжений на сопротивлениях RН и RX определить по величинам отклонений луча DН и DX по графику, построенному после выполнения задания 3. Необходимо только полученные напряжения UН и UX увеличить в 50 раз.

Значение величины тока, протекающего по сопротивлениям RН и RX, , найти по формуле I = UН / RН.

Мощность, выделяющуюся на сопротивлениях RН и RX, найти по формулам

 

; .

Задание 5. Определение частоты напряжения при помощи наблюдения фигур Лиссажу.

Собрать электрическую схему, изображенную на рис. 36. 9.

Регуляторы лицевой панели осциллографа устанавливать следующим образом (см. рис. 36.4):

Ручку плавной регулировки чувствительности усилителя вертикального отклонения 5 – в максимальном положении.

 

 


Рис. 36.9

Сдвоенные регуляторы чувствительности 14: большая ручка для переключения диапазонов - на цифре 50, а малая - до упора вправо (узкая полоса).

Переключатель 17 – в положении внешней синхронизации на значке “ = “.

Регулировка длительности 9 – любое положение.

Рукоятку “ Множитель“ усилителя горизонтального отклонения 13 - в положение “ Ус.X “.

Рукоятка “ Режим запуска“ 19 – любое положение.

Включить вилку напряжения “ ~ 25 В “ и вилку генератора звуковой частоты в сеть “220 В “. Размер вертикального изображения на экране регулировать потенциометром П и регулятором 5. Размер изображения по горизонтали установить регулятором выходного напряжения звукового генератора и ручкой 25 на панели осциллографа. Кроме того, размер изображения может делиться делителем 26 в отношении 1: 1 или 1: 10.

Наблюдать 8 фигур Лиссажу. Чтобы фигуры не плыли, их можно остановить, немного вращая лимб генератора звуковой частоты возле данной частоты генератора.

Наблюдаемую частоту генератора определить по формуле

,

где fЭ - эталонная частота, равная 50 Гц, подаваемая на осциллограф из сети “ ~ 25 В “, nв - число пересечений данной фигуры с вертикальной линией, nг - число пересечений данной фигуры с горизонтальной линией.

Задание 6. Определение сдвига фаз между двумя напряжениями.

Задание может быть выполнено двумя способами.

 

  1. Наблюдение на экране осциллографа эллипса, вписанного в квадрат.

Собрать схему, изображенную на рис. 36.10.

 


РисРи

Рис. 36.10

 

Регуляторы лицевой панели осциллографа установить следующим образом (см. рис. 36.4):

Ручку плавной регулировки чувствительности усилителя вертикального отклонения 5 – в среднем положении.

Сдвоенные регуляторы чувствительности 14: большая ручка на делении “20 “, малая - до упора вправо.

Переключатель 17 - в положении “ Ус.X “.

Рукоятку “ Множитель“ усилителя горизонтального отклонения 13 - в положении “Ус.X “.

Движковый тумблер 26 делителя напряжений - в положении “ 1: 10 “, регулятор 25 – до упора направо.

Подать напряжение на схему, потенциометром П установить напряжение на вольтметре порядка 4 В. Наблюдают эллипс на экране.

Рис. 36.11

Регуляторами 5 и 25 необходимо вписать его в квадрат со стороной 40 мм.Определить отрезки вг и аб в делениях шкалы экрана (аб должно быть равно 40 мм). Сдвиг фазы между двумя напряжениями определить по формуле

  1. Последовательное наблюдение на экране осциллографа двух синусоидальных сигналов при одном и том же режиме развертки.

 

Собрать электрическую схему, изображенную на рис. 36.12.

 

Рис. 36.12

 

На вход “ Y “ подать напряжение, снимаемое со входа цепочки “ R1C1 “.

Положение регуляторов 5, 14, 17 оставить прежним. Но при этом включить развертку: регулятор 9, 13 и 19. С их помощью длительность развертки подобрать так, чтобы один период синусоидального сигнала занимал длину, например, 9 см. При этом сигнал должен быть симметричным по вертикали относительно нулевой линии. С помощью ручки 25 определенную точку кривой совместить с началом шкалы или с иной выбранной точкой. Затем на вход “ Y “ подать напряжение с точек 2 и 3 электрической схемы (см. рис.12). При этом положение 25 не изменяется. Найти смещение той же самой выбранной точки сигнала синусоиды в делениях шкалы (мм). Если длина периода равна В мм, а сдвиг фазы φ равен А мм, то φ =(А/ В)·360º .

Желательно амплитуды обоих сигналов подобрать равными. Погрешность измерений зависит от симметричности изображения относительно нулевой горизонтальной линии шкалы.

Измеренный сдвиг фаз на цепочке “ R1C1 “ может быть сопоставлен со сдвигом фаз, вычисленным по теоретической формуле, если точно известны величины R1, C1, f0 (величины R1, C1 указаны на схеме). .

Содержание отчета

  1. График для определения электростатической чувствительности “ Y “ пластин (зависимости D=f(UY)) и вычисленное значение чувствительности S с указанием погрешности.
  2. График градуировки вертикального усилителя и расчет чувствительности усилителя при максимальном усилении SU с погрешностью.
  3. Значение коэффициента усиления k вертикального усилителя с погрешностью.
  4. Значения RX, PX, PН , I, определенные в задании 4.
  5. Таблицу частот генератора ГЗШ-63 для точек, обозначенных на лимбе генератора (8 частот) и наиболее простые рисунки фигур Лиссажу, соответствующие этим частотам.
  6. Значение фазового сдвига φ для данной RC - цепочки и сравнение его с расчетным значением. Фазовый сдвиг φ определяется двумя способами и находят среднее значение угла сдвига φ, которое и сопоставляют с расчетным значением.

Поделиться с друзьями:

mylektsii.su - Мои Лекции - 2015-2026 год. (1.276 сек.)Все материалы представленные на сайте исключительно с целью ознакомления читателями и не преследуют коммерческих целей или нарушение авторских прав Пожаловаться на материал