Студопедия

Главная страница Случайная страница

КАТЕГОРИИ:

АвтомобилиАстрономияБиологияГеографияДом и садДругие языкиДругоеИнформатикаИсторияКультураЛитератураЛогикаМатематикаМедицинаМеталлургияМеханикаОбразованиеОхрана трудаПедагогикаПолитикаПравоПсихологияРелигияРиторикаСоциологияСпортСтроительствоТехнологияТуризмФизикаФилософияФинансыХимияЧерчениеЭкологияЭкономикаЭлектроника






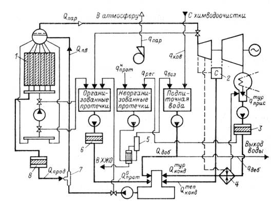
Пароводяной баланс одноконтурной АЭС






 

Рис. 1. Схема движения воды и пара одноконтурной АЭС:

1 – реактор; 2 – сепаратор-пароперегреватель; 3 – конденсатоочистка;

4– подогреватель низкого давления; 5 – установка очистки воды неорганизованных протечек; 6 – установка очистки воды организованных протечек; 7 – смеситель;

8 – установка очистки продувочной воды

 

АЭС, как и тепловые станции, имеют замкнутый цикл рабочего тела, то есть воды и пара. Пар поступает в турбину, отработав в которой в виде конденсата поступает в деаэратор. Отобранный пар отдает теплоту в различных теплообменниках и в виде конденсата тоже поступает в деаэратор.

 

– организованные протечки. После очистки возвращаются в пароводяной цикл.

 

*********************************************************

Про­теч­ки те­п­ло­но­си­те­ля могут по­яв­ля­ться в ре­зуль­та­те не­плот­но­стей во флан­це­вых разъ­е­мах, саль­ни­ко­вых уп­лот­не­ни­ях ар­ма­ту­ры и на­со­сов, свар­ных со­еди­не­ни­ях и т.д.

Во из­бе­жа­ние по­сту­п­ле­ния ра­дио­ак­тив­но­го те­п­ло­но­си­те­ля в про­из­вод­ст­вен­ные по­ме­ще­ния наи­бо­лее ве­ро­ят­ные про­теч­ки от­во­дят­ся в за­кры­тую сис­те­му, со­стоя­щую из тру­бо­про­во­дов и при­ем­ных ба­ков, и по­это­му но­сят на­зва­ние ор­га­ни­зо­ван­ных про­те­чек. К ним от­но­сит­ся слив во­ды из воз­душ­ни­ков и дре­на­жей обо­ру­до­ва­ния и тру­бо­про­во­дов, из про­бо­от­бор­ных то­чек, при про­дув­ке им­пульс­ных ли­ний дат­чи­ков КИП, про­теч­ке саль­ни­ков ар­ма­ту­ры и др.

Про­теч­ки тех­но­ло­ги­че­ско­го обо­ру­до­ва­ния на пол про­из­вод­ст­вен­ных по­ме­ще­ний но­сят на­зва­ние не­ор­га­ни­зо­ван­ных и со­би­ра­ют­ся в сис­те­му тра­пов, со­стоя­щую так­же из сис­те­мы тру­бо­про­во­дов и при­ем­ных ба­ков. Тра­па­ми (в ви­де во­рон­ки в по­лу) обо­ру­ду­ют­ся, как пра­ви­ло, все про­из­вод­ст­вен­ные и ла­бо­ра­тор­ные по­ме­ще­ния, в ко­то­рых воз­мож­на про­теч­ка ак­тив­но­го те­п­ло­но­си­те­ля или по­па­да­ние на пол рас­тво­ров, за­гряз­нен­ных ра­дио­нук­ли­да­ми. В сис­те­му не­ор­га­ни­зо­ван­ных про­те­чек за­во­дят­ся так­же не­ко­то­рые «гряз­ные» сбро­сы от тех­но­ло­ги­че­ско­го обо­ру­до­ва­ния, на­при­мер пе­ре­ли­вы ба­ка био­ло­ги­че­ской за­щи­ты и бас­сей­нов вы­держ­ки от­ра­бо­тан­ных ТВС.

 

**************************************************************

 

 

Поступающая в реакторный контур вода после деаэратора называется питательной и обозначается .

Вода реакторного контура очищается продувкой – . Продувочная вода непрерывно очищается на внутриконтурной очистке и смешивается с питательной водой в смесителе.

В идеальном случае при отсутствии потерь воды и пара сумма всех перечисленных потоков должна равняться расходу питательной воды.

Однако в цикле станции существуют потери, которые должна восполняться добавочной водой .

 

В этой связи баланс питательной воды имеет вид:

 

= + + + + .

 

При установившемся режиме работы блока ориентировочно:

= 88 %; = 10 %; = 1 %;

= 0, 5 %; = 0, 5 %.

 

Добавка складывается из возврата воды после очистки неорганизованных протечек и присосов воды в конденсаторах турбин :

 

= + .

 

Пароводяные потери блока складываются из сбросов воды при регенерации и промывке фильтров , неорганизованных протечек контуров через неплотности, воздушники, дренажи, потерь при опорожнении контуров, отборе проб и т. д. , На одноконтурной АЭС вследствие загрязнения радиоактивными нуклидами всех технологических стоков сброс их в открытый водоем без предварительной очистки запрещен, поэтому их направляют на переработку с целью дезактивации. После переработки сточных вод концентрированный раствор солей и радионуклидов направляется на захоронение в хранилище жидких отходов (ХЖО), а очищенная вода возвращается в цикл. На захоронение направляется примерно 0, 25 % общего количества сточных вод, что для блока мощностью 1000 МВт составляет в среднем около 80 л/ч. Образующийся при протечках основных контуров пар удаляется вентиляцию.

Таким образом, потери равны:

= + + .

 

В свою очередь, потери равны суммарным добавкам:

= , откуда из этого выражения

 

+ + = + . (1)

 

Если равенство (1) не выполняется, на блоке наблюдается дебаланс воды, который считается отрицательным, если

> .

 

Недостаток восполняется химически обессоленной водой.

Дебаланс считается положительным, если

< .

В этом случае дебаланс сбрасывается в открытый водоем. При этом должны соблюдаться «Нормы радиационной безопасности НРБ» и «Правила охраны поверхностных вод от загрязнения сточными водами».

 

***********************************************************

Положительный дебаланс может возникнуть в результате значительных присосов охлаждающей воды в конденсаторах турбин и теплообменниках или вследствие большой утечки технической воды из трубопроводов зоны строгого режима. Эта вода не сбрасывается, а отправляется на переработку, увеличивая возврат воды.

**********************************************************

 

 


Поделиться с друзьями:

mylektsii.su - Мои Лекции - 2015-2026 год. (2.751 сек.)Все материалы представленные на сайте исключительно с целью ознакомления читателями и не преследуют коммерческих целей или нарушение авторских прав Пожаловаться на материал