Студопедия

Главная страница Случайная страница

КАТЕГОРИИ:

АвтомобилиАстрономияБиологияГеографияДом и садДругие языкиДругоеИнформатикаИсторияКультураЛитератураЛогикаМатематикаМедицинаМеталлургияМеханикаОбразованиеОхрана трудаПедагогикаПолитикаПравоПсихологияРелигияРиторикаСоциологияСпортСтроительствоТехнологияТуризмФизикаФилософияФинансыХимияЧерчениеЭкологияЭкономикаЭлектроника






Расчет зануления






  1. Выбор Iном ТЗ

- Iном установки

- Iпуск=k1 Iном, k1 =1.2 –для активной нагрузки,

k1 = 5 – 6 –электродвигатель

- Выбирают устройство ТЗ Iном ТЗ ³ Iпуск

  1. Расчет тока замыкания

-

- Iкз> k Iном принимают k > 1.25 … 3

 

  1. выбор провода

 

При этом по условиям механической прочности S > Smin, мм2:

 

 

28. Защита от перехода высокого напряжения на сторону низкого напряжения. Назначение, область применения, способы реализации.

 

 

 

Защита в сетях с изолированной нейтралью

- осуществляется путем заземления одного полюса вторичной обмотки трансформатора

 

 

 

 

Защита в сетях с глухим заземлением нейтрали

- путем зануления одного полюса вторичной обмотки понижающего трансформатора

 

 

29. Уравнивание и выравнивание потенциалов. Назначение, области применения, способы реализации.

 

Уравнивание потенциалов - электрическое соединение проводящих частей для достижения равенства их потенциалов.

 

Правила выполнения системы уравнивания потенциалов определены стандартом МЭК 364-4-41 и пп. 7.1.87 и 7.1.88 ПУЭ

 

 

Выравнивание потенциалов - снижение разности потенциалов (шагового напряжения) на поверхности земли или пола при помощи защитных проводников, проложенных в земле, в полу или на их поверхности и присоединенных к заземляющему устройству, или путем применения специальных покрытий земли.

 

 

30. Нарисовать примеры схем уравнивания потенциалов.

 

Важное значение для обеспечения условий электробезопасности в конкретной электроустановке имеет выполнение системы уравнивания потенциалов.

Правила выполнения системы уравнивания потенциалов определены стандартом МЭК 364-4-41 и пп. 7.1.87 и 7.1.88 ПУЭ 7-го изд. Эти правила предусматривают подсоединение всех подлежащих заземлению проводников к общей шине (рис. 10.3).

Рис 10.3. Пример выполнения системы уравнивания потенциалов

Такое решение позволяет избежать протекания различных непредсказуемых циркулирующих токов в системе заземления, вызывающих возникновение разности потенциалов на отдельных элементах электроустановки.

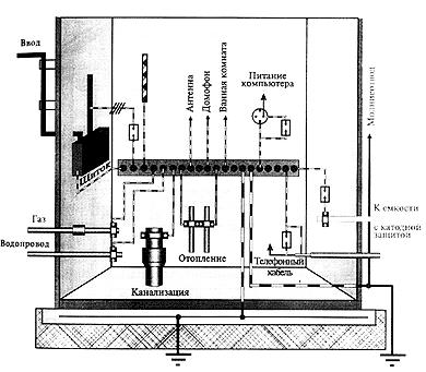
На рис. 10.4 приведен пример выполнения системы уравнивания потенциалов в электроустановки жилого дома.

Рис 10.4. Пример выполнения системы уравнивания потенциалов электроустновки здания

В последнее время, с повышением оснащенности современных жилых домов и производственных зданий различными электроприборами и постоянным развитием их электроустановок все чаще стали наблюдаться явления ускоренной коррозии трубопроводов систем водоснабжения и отопления. За короткое время - от полугода до двух лет на трубах как подземной, так и воздушной прокладки образуются точечные свищи, быстро увеличивающиеся в размерах. Причиной ускоренной точечной (питтинговой) коррозии труб в 98 % случаев является протекание по ним блуждающих токов.

Применение УЗО в комплексе с правильно выполненной системой уравнивания потенциалов позволяет ограничить и даже исключить протекание токов утечки, блуждающих токов по проводящим элементам конструкции здания, в том числе и по трубопроводам.

 

 

31. Двойная изоляция. Назначение, область применения, способы реализации.

 

Двойная изоляция - совокупность рабочей и дополнительной изоляции, при которой доступные прикосновению части не приобретают опасного потенциала при повреждении только рабочей или только дополнительной изоляции.

 

 

Изоляционная оболочка – предусмотрена дополнительно для защиты т поражения электрическим током в случае повреждения изоляции токоведущей жилы

Изоляция токоведущей жилы – изоляция токоведущих частей электроустановки, обеспечивающая ее нормальную работу и защиту от поражения электрическим током.

 

Наиболее просто двойная изоляция осуществляется путем покрытия металлических корпусов и рукояток электрооборудования слоем электроизоляционного материала и применением изолирующих ручек.. Поверхностный слой изоляции подвержен механическим воздействиям и повреждениям. При разрушении этого слоя открывается доступ к металлическим частям, которые могут оказаться под напряжением,. Повреждение и даже полное разрушение второго слоя изоляции не препятствует продолжению работы и не подает, таким образом, сигнала о потере защиты. Поэтому такой способ выполнения двойной изоляции не обеспечивает надежной защиты и может быть рекомендован лишь в редких случаях — для оборудования, неподвергающегося ударной нагрузке. Более совершенный способ—изготовление корпуса из изолирующего материала. Такой корпус несет на себе все токоведущие части, металлические нетоковедущие части и механическую часть. При разрушении корпуса освобождается доступ к металлическим токоведущим и нетоковедущим частям, но электрооборудование работать не может, так как нарушено взаимное расположение его частей.

 

Наличие двойной изоляции не исключает возможности поражения током при прикосновении к токоведущим частям в случае разрушения основной фазной изоляции.

Защитная двойная изоляция может обеспечить безопасность при эксплуатации любого электрооборудования. Однако из-за наличия некоторых недостатков у пластмасс, таких, как недостаточная механическая прочность, возможность значительных деформаций, ненадежность соединений с металлом, изменение в сторону ухудшения механических свойств по мере старения, область применения двойной изоляции ограничивается электрооборудованием небольшой мощности. Двойная изоляция не может быть применена там, где она подвергается нагреву из-за малой термической стойкости пластмасс.

 

32. Индукторный мегомметр. Назначение. Принцип действия.

 

Периодическое измерение сопротивления изоляции электрооборудования и электрических сетей при снятом рабочем напряжении производится переносным мегомметром. При отсутствии гальванической связи между фазными проводами измеряется эквивалентное сопротивление изоляции каждой фазы относительно земли и между фазами. При наличии гальванической связи между фазами (например, когда подключена нагрузка) измеряется эквивалентное сопротивление изоляции сети R относительно земли. При этом , где r­­­a, rb, rc – сопротивления изоляции фаз относительно земли.

Для производства измерений зажим Л мегомметра необходимо подключить к фазе сети (к токоведущей части контролируемого электротехнического изделия), а зажим З – к заземлителю (корпусу). Напряжение, развиваемое генератором, прикладывается к контролируемой изоляции, и через нее протекает ток, зависящий от значения сопротивления изоляции. Так как напряжение генератора может изменяться (привод его ручной и поэтому скорость вращения якоря не стабилизирована), то для повышения точности измерений в мегомметре использован не микроамперметр, а логометр, имеющий две подвижные катушки. Катушка 1 через резистор R1 подключается к якорю генератора Г, т.е. ток в ней зависит от текущего значения измерительного напряжения. Катушка 2 включена последовательно с ограничительным резистором R2 и измеряемым сопротивлением изоляции Rиз, т.е ток I2 в ней зависит как от текущего значения измеряемого напряжения, так и от измеряемого сопротивления изоляции. Катушки 1 и 2 жестко скреплены между собой, а магнитная система прибора сконструирована таким образом, чтобы угол из поворота зависел только от значения сопротивления изоляции.

 

33. Асимметр. Назначение. Принцип действия.

 

Основным элементом асимметра, применяемого в сетях с изолированной нейтралью, является фильтр напряжений нулевой последовательности. Последний представляет собой соединенные в звезду резисторы R1-R3 (см. рис), либо конденсаторы, вольтметры, сигнальные лампы и др. элементы с равными значениями их сопротивлений. В ассиметре общая точка звезды присоединяется к заземлителю О1 через обмотку реле напряжения К. Обязательным условием является равенство сопротивлений в плечах фильтра. Тогда потенциал общей точки (узла фильтра) равен потенциалу нейтрали источника электроэнергии О. Поэтому узел фильтра зачастую называют искусственной нейтралью.

 

Если сопротивления изоляции фаз равны, т.е. r­­­a=rb=rc, то потенциалы земли и нейтрали источника электроэнергии одинаковы, при этом напряжение между узлом фильтра и заземлителем U0 равно нулю. При снижении сопротивления изоляции одной из фаз сети, н-р ra, т.е. при несимметрии сопротивлений изоляции, потенциал узла фильтра становится отличным от потенциала заземлителя. Когда ra< 0.25rф, U­0 достигает значения 0, 5Uф, срабатывает реле К, включая световую сигнализацию.

Схема с ассимтером полезна при оценке зависимости напряжения фаз относительно земли от значения сопротивлений изоляции фаз.

 

34. Принцип действия каких из защитных средств заключается в ограничении времени действия электрического тока на человека?

 

Принцип действия УЗО. (вопрос 14)

 

35. Нарисовать эпюры напряжений на рабочем нулевом проводе при отсутствии и наличии его повторного заземления.

 

Распределение потенциалов вдоль нулевого провода:

I – без повторного заземления Uнп/з= 0 - Uф/2

II- с повторным заземлением Uнп/з= 0 - Uф/4

 

Повторное заземление нулевого защитного проводника снижает напряжение на запуленных корпусах в период замыкания фазы на корпус.

 

 

 

 

36. Нарисовать график зависимости напряжения однополюсного прикосновения от изоляционных свойств индивидуальных средств защиты для однофазной сети с заземленным полюсом.

 

Сеть с заземленным полюсом или фазой можно рассматиривать как сеть, у которой сопротивление одного из проводов относительно земли равно сопротивлению Rз заземления этого провода, а ток через человека, касающегося изолированного провода Ih=U/Rch. Сеть с заземленным полюсом или фазой подобна изолированной сети в режиме глухого замыкания на землю. В нормальном режиме ток, проходящий через человека, прикоснувшегося к заземленному проводу, определяется падением напряжения в сопротивлении этого провода от рабочего тока: Ih=dU/Rch=Iраб*(Zпров/Rch), где dU- падение напряжения в сопротивлении провода от рабочего тока, Iраб – рабочий ток, Zпро – сопротивление провода. Падение напряжения в проводе от рабочего тока составляет лишь несколько процентов номинального напряжения. Поэтому ток, проходящий через человека, невелик, случай опасности не представляет. (Учебник). Из чего делаю вывод, что напряжение прикосновения от состояния средств защиты не зависит. Но, возможно, ошибаюсь.

 


Поделиться с друзьями:

mylektsii.su - Мои Лекции - 2015-2026 год. (0.552 сек.)Все материалы представленные на сайте исключительно с целью ознакомления читателями и не преследуют коммерческих целей или нарушение авторских прав Пожаловаться на материал