Студопедия

Главная страница Случайная страница

КАТЕГОРИИ:

АвтомобилиАстрономияБиологияГеографияДом и садДругие языкиДругоеИнформатикаИсторияКультураЛитератураЛогикаМатематикаМедицинаМеталлургияМеханикаОбразованиеОхрана трудаПедагогикаПолитикаПравоПсихологияРелигияРиторикаСоциологияСпортСтроительствоТехнологияТуризмФизикаФилософияФинансыХимияЧерчениеЭкологияЭкономикаЭлектроника






Понятия посадки и видов посадок






Исходные положения нормирования точности элементов деталей машин: номинальный и предельные размеры, предельные отклонения, допуск, поля допусков, посадки, система отверстия и система вала.

Геометрические параметры элементов деталей определяют при проектировании (конструировании) изделий исходя из назначения деталей, расчетов различного рода и результатов экспериментальных исследований. При выполнении размерных расчетов деталей и сопряжений деталей исходят из понятия номинального размера.

Номинальный размер (D, d, l, h, b и др.) – основной размер, определяемый исходя из функционального назначения детали или сборочной единицы, он проставляется на чертеже и служит началом отсчета отклонений (рисунок 2.1, а). Номинальные размеры определяют величину и форму детали исходя из расчетов на прочность, жесткость, а также с позиций совершенства геометрических форм, определения габаритов, обеспечения технологичности конструкции и т. д.

Рисунок 2.1 – Параметры, определяющие точность размеров и характер соединения деталей  
б)
а)

С целью унификации и стандартизации изделий, сокращения типоразмеров заготовок для изготовления деталей, номенклатуры технологической оснастки и инструмента величина номинального размера округляется до ближайшего по величине значения из стандартного ряда нормальных размеров. Эти ряды закономерно построены по геометрической прогрессии с коэффициентами прогрессии φ:

ряд R5φ = 100, 5 ≈ 1, 6 (числа 10; 16; 25; …, 100; 160; 250; … и т. д.);

ряд R10φ = 100, 1 ≈ 1, 25 (числа 10; 12, 5; 16; 20; …; 100; 125; 160; 200; …; и т. д.);

ряд R20φ = 100, 05 ≈ 1, 12 (числа 10; 11, 2; 12, 5; …; 100; 112; 125; … и т. д.);

ряд R40φ = 100, 025 ≈ 1, 06 (числа 10; 10, 6; 11, 2; …; 100; 106; 112; …; и т. д.).

В обоснованных случаях применяют ряд R80 или комбинации чисел из указанных выше рядов.

Иногда размеры, получаемые расчетным путем, не подлежат округлению, например шаг зубьев на зубчатом колесе, средний диаметр резьбы.

Как уже сказано, требуемый размер не может быть выполнен абсолютно точно и достигается с погрешностью, образующей действительный размер.

б)
а)
Действительный размер – размер, установленный измерением с допускаемой погрешностью (абсолютно точного измерения также не существует).

Предельные размеры – два предельно допускаемых размера, между которыми должен находиться или которым может быть равен действительный размер годной детали (рисунок 2.1, а).

Различают наибольший и наименьший предельный размер (обозначение для отверстий Dmax, Dmin, для валов dma x , dmin). Сравнение действительного размера с предельными позволяет судить о годности детали.

Предельные отклонения (рисунок 2.1, а)от номинального размеравведены для упрощения чертежей, чтобы избежать простановки предельных размеров. Различают верхнее предельное отклонение (ES, es) – алгебраическую разность между наибольшим предельным и номинальным размерами и нижнее предельное отклонение (EI, ei) – алгебраическую разность между наименьшим предельным и номинальным размерами.

Соответственно, для размеров отверстий (охватывающих поверхностей):

 

ES = Dmax– D; EI = Dmin– D (используются прописные буквы) (1.1)

 

Для размеров валов (охватываемых поверхностей):

 

es = dmax – d; ei = dmin– d (используются строчные буквы) (1.2)

 

Термины отверстие и вал применяются не только для элементов деталей цилиндрической формы круглого сечения, но и для элементов деталей другой формы, например, призматических шпонок, пазов прямоугольного сечения.

Предельные отклонения (в миллиметрах) проставляются на чертеже в виде:

 

Ø 40+0, 023; Ø 25±0, 01; 28-0, 025; 42-0, 02; 10+0, 01; 600±10

 

В таблицах ГОСТ 25346-89 и справочников предельные отклонения указаны в мкм.

Нулевое значение отклонения не проставляется, при этом положительное по знаку верхнее отклонение проставляется вверху, а отрицательное по знаку нижнее – внизу. Симметричные относительно номинального размера отклонения проставляются в одной строке с номинальным размером.

Действительное отклонение – алгебраическая разность между действительным и номинальным размером.

Допуск (Т) – разность между наибольшим и наименьшим допускаемыми значениями того или иного параметра. Допуск размера (рисунок 2.1, а) – соответственно абсолютное значение алгебраической разности между наибольшим и наименьшим предельными размерами и в соответствии с зависимостями (1.1) и (1.2) – между верхним и нижним отклонениями. Именно величина допуска определяет заданную точность изготовления поверхности детали, с уменьшением допуска и соответственно увеличением точности качество изделий, как правило, улучшается, а стоимость изготовления увеличивается.

Для упрощения точностных расчетов размеров и сопряжений поверхностей деталей используют графические схемы полей допусков (рисунок 2.1, б).При этомось сопрягаемых поверхностей располагают под схемой и условно не показывают. Поле допуска на схеме ограничено между верхним и нижним отклонением, оно определяется значением допуска и его положением относительно номинального размера, обозначаемого на схеме как нулевая линия – линия отсчета отклонений (положительных – вверх, отрицательных – вниз).

Предел максимума материала – понятие, относящееся к тому из предельных размеров, которому соответствует наибольшая масса материала, т. е это наибольший допускаемый предельный размер вала и наименьший допускаемый предельный размер отверстия. По нормативной интерпретации пределу максимума материала соответствует размер элемента правильной соответствующей формы, который должен быть наибольшим прилегающим для отверстия и наименьшим прилегающим для вала. При обработке поверхности со снятием материала данные размеры достигаются первыми.

Противоположное по смыслу понятие – предел минимума материала. По стандарту размер, соответствующий минимуму материала, определяется при двухточечной схеме измерения, т. е при измерении расстояния между двумя точками. Выбирают наибольший результат измерений для отверстия и наименьший результат для валов.

 

Понятия посадки и видов посадок

 

Поверхности двух или нескольких подвижно или неподвижно соединяемых в изделии деталей называют сопрягаемыми, другие поверхности – несопрягаемыми ( свободными ). Основные вопросы, которые решают при нормировании точности геометрических параметров и обеспечении взаимозаменяемости, связаны с вопросами соединения деталей, т. е. с образованием посадок.

В соединении двух деталей, входящих одна в другую, участвуют охватывающая и охватываемая поверхности. Вне зависимости от конфигурации первую принято называть «отверстием», вторую «валом», и, как указано выше, эти понятия относятся как к гладким цилиндрическим соединениям с размерными параметрами «диаметр отверстия» и «диаметр вала», так и к соединениям, ограниченным плоскими поверхностями.

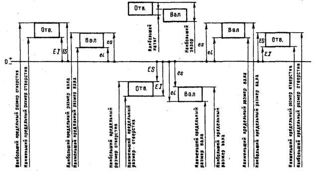
Посадкой называют характер соединения поверхностей деталей, определяемый величиной получающихся в нем зазоров или натягов. Способ представления графического изображения посадки показан на рисунке 2.1.

Зазор (S) – разность размеров отверстия и вала, если размер отверстия больше размера вала. Зазор дает возможность относительного перемещения собранных деталей. Посадка с гарантированным зазором образуется, если наименьший предельный размер отверстия больше наибольшего предельного размера вала или равен ему (в последнем случае значения EI и es совпадают, зазор равен нулю). На графическом изображении такой посадки (рисунок 2.2, 2.5, а) поле допуска отверстия расположено всегда над полем допуска вала.

Рисунок 2.2 – Соотношение предельных размеров и полей допусков валов и отверстий в посадках с зазором

Натяг (N) – разность размеров вала и отверстия до сборки, если размер вала больше размера отверстия. Натяг обеспечивает взаимную неподвижность деталей после их сборки. Посадка с гарантированным натягом образуется, если наименьший размер вала больше наибольшего размера отверстия или равен ему (в последнем случае значения ES и ei совпадают, натяг равен нулю). На графическом изображении такой посадки (рисунок 2.3, 2.5, б) поле допуска вала расположено всегда над полем допуска отверстия.

 

Рисунок 2.3 – Соотношение предельных размеров и полей допусков валов и отверстий в посадках с натягом

 

В машиностроении широко применяются переходные посадки, сопряжение поверхностей деталей в них может характеризоваться как зазором, так и натягом в зависимости от сочетания размеров этих поверхностей. На графическом изображении таких посадок поля допусков валов и отверстий перекрываются частично или полностью (рисунок 2.4, 2.5, в).

 

Рисунок 2.4 – Соотношение предельных размеров и полей допусков валов и отверстий в переходных посадках

 

в)
б)
а)

Рисунок 2.5 – Поля допусков отверстия 1 и вала 2 (для размера 40 мм; предельные отклонения в мкм)

 

Переходные посадки характеризуются наибольшим зазором, когда на сборку попадает отверстие с наибольшим предельным размером и вал с наименьшим предельным размером, и наибольшим натягом при обратном сочетании размеров отверстия и вала. Минимальный зазор, как и минимальный натяг при такой посадке равны нулю, так как возникает теоретическая возможность сборки отверстия и вала одинаковых размеров.

Значения наибольшего и наименьшего зазора (натяга) при любых видах посадок определяются зависимостями (1.3) и (1.4) соответственно.

 

Smax= Dmax- dmin= ES – ei; Smin= Dmin- dmax= EI – es; (1.3)

 

Nmax = dmax - Dmin = esEI; Nmin = dmin - Dmax = eiES. (1.4)

 

Допуск посадки – разность между наибольшим и наименьшим допускаемыми зазорами (допуск зазора ТS в посадках с зазором) или наибольшим и наименьшим допускаемыми натягами (допуск натяга ТN в посадках с натягом): ТS = Smax – Smin; ТN = Nmax – Nmin.

В переходных посадках допуск посадки – сумма наибольшего натяга и наибольшего зазора, взятых по абсолютному значению, TSN = Smax + Nmax. Для всех типов посадок допуск посадки численно равен сумме допусков отверстия и вала, т. е. ТS (ТN) = ТD + Тd.

Признаки построения Единой системы допусков и посадок (ЕСДП): диапазоны и интервалы размеров, единица допуска, квалитет, основное отклонение, основной набор полей допусков, предпочтительные посадки. Обозначение допусков и посадок на чертежах. Общие допуски, форма записи на чертеже.


Поделиться с друзьями:

mylektsii.su - Мои Лекции - 2015-2026 год. (1.487 сек.)Все материалы представленные на сайте исключительно с целью ознакомления читателями и не преследуют коммерческих целей или нарушение авторских прав Пожаловаться на материал