Студопедия

Главная страница Случайная страница

КАТЕГОРИИ:

АвтомобилиАстрономияБиологияГеографияДом и садДругие языкиДругоеИнформатикаИсторияКультураЛитератураЛогикаМатематикаМедицинаМеталлургияМеханикаОбразованиеОхрана трудаПедагогикаПолитикаПравоПсихологияРелигияРиторикаСоциологияСпортСтроительствоТехнологияТуризмФизикаФилософияФинансыХимияЧерчениеЭкологияЭкономикаЭлектроника






Классификации и назначение резервуаров






Содержание

1. Введение

2.1 Классификация и назначение резервуаров

2.2 Материал изделия

2.3 Выбор и обоснование способа сварки

3.1 Расчет режимов сварки

3.2 Контроль качества сварных соединений

3.3 Методы борьбы со сварочными деформациями

3.4 Безопасность жизнедеятельности

4. Организационно-экономический раздел

5. Выводы

6. Литература

Введение:

На сегодняшний день практически ни одно крупное предприятие не может обойтись без использования промышленных емкостей, баков, резервуаров и специальных хранилищ. Большинство емкостей изготавливается из нержавеющей стали, так как этот материал отвечает всем требованиям по безопасности и надежному хранению. Выбор марки стали осуществляется, исходя из целевых задач, которые будет выполнять резервуар и климатической зоны, в которой он будет эксплуатироваться. Для того чтобы емкость отвечала всем требованиям, требуется квалифицированный подход опытных специалистов. Во время производства следует соблюдать все параметры, нормы и ГОСТы, которые регламентируют процессы проектирования и производства резервуаров. При проектировании следует учитывать и дополнительное оборудование, которые используется для контроля и обеспечения безопасности. Рассмотрим цилиндрические резервуары:

В зависимости от расположения в пространстве, цилиндрические резервуары делятся на вертикальные и горизонтальные. Горизонтальные цилиндрические резервуары используются для хранения нефти и нефтепродуктов, как под давлением (до 70 кПа 7000 мм вод. столба), так и без него. Резервуары имеют простую форму, удобно при транспортировке по железной дороге, но ограничивает диаметр до 3, 25 м. В отдельных случаях диаметр резервуара может доходить до 4, 0 м. Наиболее распространенные резервуары объемом 5, 10, 25, 50, 75 и 100 м3. Горизонтальные резервуары могут быть надземного и подземного расположения.

 

В дипломном проекте мы рассмотрим вертикальные резервуары объемом до 50000 м3. На рис.1 представлена нефтебаза с резервуарами емкостью от 1000 до 50000 м3.

 

 

Рис.1. Резервуары цилиндрические, вертикальные, предназначенные для хранения воды, нефтепродуктов, химических продуктов.

 

Резервуары в основном выполняются методом рулонирования, но существует еще один способ – полистовой, который используется при постройке резервуаров размером 50000 м3 и более. Первый способ осуществляется непосредственно на монтаже, второй – в два этапа. Вначале на заводе свариваются монтажные заготовки дна, образующей и крыши. После чего эти элементы рулонируют и перевозят на место монтажа. Там производят сборку и сварку.

 

 

 

Задачи проекта:

· Выбор способов сварки;

· Выбор оборудования;

· Выбор материалов;

· Назначение методов контроля качества;

· Организация испытаний готовых изделий;

· Организация безопасной жизнедеятельности при изготовлении и монтаже;

· Расчет технико-экономической эффективности проекта.

Классификации и назначение резервуаров

По конструктивным особенностям резервуары подразделяются на следующие типы:

- со стационарной крышей без понтона (РВС);

- со стационарной крышей и понтоном (РВСП);

- с плавающей крышей (РВСПК). Резервуары (РВС) с плавающей крышей используют для хранения нефтепродуктов (нефть, бензины, керосины, реактивное топливо) с давлением насыщенных паров (ДНП) от 26, 6 кПа до 93, 3 кПа и температурой воспламенения менее 61° С. Плавающие крыши применяются в резервуарах без стационарной крыши в районах с нормативной снеговой нагрузкой до 1, 5 кПа.

Выбор типа резервуара осуществляется в зависимости от классификации хранимого продукта по температуре вспышки и давлению насыщенных паров при температуре хранения:

а) для ЛВЖ при давлении насыщенных паров свыше 26, 6 кПа (200 мм рт. ст.) до 93, 3 кПа (700 мм рт. ст.) (нефть, бензины, авиакеросин, реактивное топливо) применяются:

- резервуары с плавающей крышей;

- резервуары со стационарной крышей и понтоном;

- резервуары со стационарной крышей без понтона, оборудованные газовой обвязкой (ГО) или установкой улавливания легких фракций (УЛФ);

б) для ЛВЖ при давлении насыщенных паров менее 26, 6 кПа (200 мм рт. ст.), а также для ГЖ с температурой вспышки выше 61°С (мазут, дизельное топливо, бытовой керосин, битум, гудрон, масла, пластовая вода) применяются резервуары со стационарной крышей без понтона, ГО и УФЛ.

В зависимости от номинального объема резервуары рекомендуется подразделять на четыре класса опасности:

класс I - резервуары номинальным объемом более 50000 *;

класс II - резервуары номинальным объемом от 20000 до 50000 * включительно, а также резервуары номинальным объемом от 10000 до 50000 * включительно, расположенные непосредственно по берегам рек, крупных водоемов и в черте городской застройки;

класс III - резервуары номинальным объемом от 1000 и менее 20000 *;

класс IV - резервуары номинальным объемом менее 1000 *.

­­­­­­­­­­­­­­­­­________________________________________________________________________________________________

*При проектировании класс опасности рекомендуется учитывать при назначении специальных требований в рабочей документации к материалам и объемам контроля, коэффициента надежности по назначению и выборе методов расчета.

 

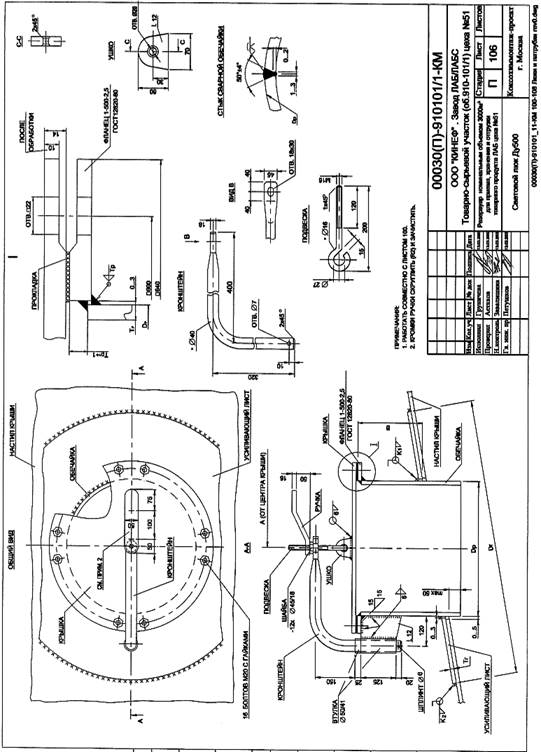
В дипломном проекте необходимо разработать технологию приварки люка к стенке цилиндрического резервуара. На рис.2, 3 представлены чертежи люка приваренного к стенке резервуара.

 

 

 

 

1. Края отверстий, вырезанных в стенке резервуара, для люка должны быть очищены и не иметь шероховатостей, превышающих 1 мм, а для конструкций возводимых или эксплуатируемых в районах с расчетной температурой ниже - 40 °С - 0, 5 мм.

2. Отверстие для установки люка должно быть усиленно накладкой (воротником), расположенным по периметру отверстия.

- Минимальная площадь поперечного сечения накладки (в вертикальном направлении, совпадающем с диаметром отверстия), должна быть не менее произведения величины диаметра отверстия на толщину листа стенки резервуара. Рекомендуется выбирать толщину накладки, равную толщине стенки.

- Усиление стенки в зоне врезки может не производиться в случае применения в данной зоне стенки вставок - листов большей толщины, которая определяется соответствующим расчетом.

3. Прочность материала накладки предпочтительно должна быть такой же, как и у материала стенки. Допустимо применение материала накладки с характеристиками прочности до 80 % основного металла стенки при условии сохранения эффективности усиления. Использование материала для накладок с прочностью большей, чем у материала стенки не должно учитываться в запас прочности.

4. Катет (К) сплошных угловых швов крепления накладки к стенке резервуара в зоне люка должен быть равен толщине стенки при t = 4 ÷ 6 мм; k = t - 1 мм при t = 7 ÷ 10 мм; k = t - 2 м при t = 11 ÷ 15 мм; k = t - 3 мм при t = 16 ÷ 22 мм; k = t - 4 мм при t ≥ 23 мм.

·Усиливающая накладка должна иметь контрольное отверстие М 10,

раззенкованное с обратной стороны и расположенное на горизонтальной оси люка

 


Поделиться с друзьями:

mylektsii.su - Мои Лекции - 2015-2026 год. (0.543 сек.)Все материалы представленные на сайте исключительно с целью ознакомления читателями и не преследуют коммерческих целей или нарушение авторских прав Пожаловаться на материал