Студопедия

Главная страница Случайная страница

КАТЕГОРИИ:

АвтомобилиАстрономияБиологияГеографияДом и садДругие языкиДругоеИнформатикаИсторияКультураЛитератураЛогикаМатематикаМедицинаМеталлургияМеханикаОбразованиеОхрана трудаПедагогикаПолитикаПравоПсихологияРелигияРиторикаСоциологияСпортСтроительствоТехнологияТуризмФизикаФилософияФинансыХимияЧерчениеЭкологияЭкономикаЭлектроника






Основная схема населенных мест из поверхностного источника и ее элементы






Под схемой водоснабжения понимают генеральный план объекта водоснабжения с указанными на нем всеми водопроводными сооружениями. Проектирование схем водоснабжения осуществляется на основе генеральных планов городов (первая очередь на срок 8-10 лет и перспектива на срок 20-25 лет) и промышленных предприятий. Схема водоснабжения зависит от многих факторов, из которых главными являются следующие: расположение, мощность и качество воды источника водоснабжения, рельеф местности и кратность использования воды на промышленных предприятиях.

Схема водоснабжения города состоит из следующих основных элементов: 1) водоприемных сооружений; 2) водоподъемных сооружений, т.е. насосных станций, подающих воду к очистным сооружениям (насосная станция I подъема) или потребителям (насосная станция II подъема); 3) очистных сооружений; 4) башен и резервуаров, накапливающих запасы воды или регулирующих напоры и расходы; 5) водоводов и сети трубопроводов, предназначенных для транспортирования воды от сооружения к сооружению или к потребителям.

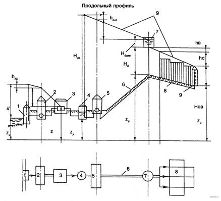
На рис. 1 показана схема водоснабжения города с поверхностным источником. Из источника вода забирается водоприемным сооружением и подается насосами насосной станции I подъема на очистные сооружения. После очистки и обеззараживания вода собирается в резервуарах чистой воды. Затем насосами насосной станции II подъема вода подается по водоводам 6 в сеть трубопроводов 8, разводящую воду потребителям.

Рисунок 1. Схема водоснабжения с поверхностным источником: 1 - водоприемное сооружение; 2 - насосная станция I подъема; 3 - очистные сооружения; 4 - РЧВ; 5 - насосная станция II подъема; 6 - водоводы; 7 - водонапорная башня; 8 - магистральная водопроводная сеть; 9 - пьезометрические линии в период максимального водопотребления

Потребление воды в городах и на промышленных предприятиях в течение суток неравномерно. В городах в ночное время вода потребляется значительно меньше, чем днем. На промышленных предприятиях в начале и конце смен воды для производственных целей расходуется меньше, чем в середине смен.

Для сокращения размеров и обеспечения стабильной работы, водоприемных и очистных сооружений, а также насосных станций I подъема их проектируют на равномерную производительность. Насосные станции II подъема проектируют с учетом необходимости изменения их производительности. Подаваемый ими в отдельные часы суток объем воды должен быть близок к потребляемому расходу.

Производительность водоприемных и очистных сооружений и насосных станций I подъема больше минимальной и меньше максимальной производительности насосных станций II подъема. В часы минимальной производительности насосных станций II подъема (в часы минимального водопотребления) излишек воды, поступающей от очистных сооружений, накапливается в резервуарах чистой воды; в часы максимальной производительности насосных станций II подъема (в часы максимального водопотребления) накопившийся излишек воды расходуется потребителями. Таким образом, резервуары чистой воды являются регулирующими емкостями. Кроме того, в резервуарах чистой воды хранят запас воды для пожаротушения и собственных нужд очистных станций.

Для регулирования расходов воды, подаваемой насосными станциями II подъема и расходуемой потребителями, служат водонапорные башни. Водонапорные башни представляют собой утепленные резервуары, поднятые над землей на специальных конструкциях, называемых стволами. Высота водонапорных башен определяется исходя из условий обеспечения подачи потребителям воды с необходимыми напорами.

Состав сооружений системы водоснабжения зависит от вида источника водоснабжения и качества воды в нем требований, предъявляемых к качеству воды потребителями, и ряда других факторов. При определенных условиях необходимость в некоторых сооружения) может отпасть, а некоторые сооружена могут быть совмещены.

На рис. 2 представлена схема водоснабжения города с подземным источником. Для забора подземных вод служат трубчатые колодцы с размещенными в них насосами. В этой схеме насосная станция I подъема совмещена с водоприемными сооружениями, а очистные сооружение вообще отсутствуют. Возможность последнего решения объясняется высоким качеством подземных вод.

Рисунок 2. Схема водоснабжения с подземным источником: 1 - трубчатые колодцы, совмещенные с насосной станцией I подъема; 2 и 6 - водоводы; 3 - РЧВ; 4 - всасывающие трубопроводы; 5 - насосная станция II подъема; 7 - магистральная водопроводная сеть; 8 - водонапорная башня (контррезервуар); 9 -пьезометрические линии в период максимального водопотребления; 10 - пьезометрические линии в период минимального водопотребления (период транспортирования воды в водонапорную башню)

Для обеспечения необходимой надежности работы системы водоснабжения в ней проектируют по два и более однотипных сооружения, а также создают резерв насосного и механического оборудования.

На представленных схемах показаны лишь основные сооружения. Система водоснабжения, как правило, имеет много дополнительных сооружений, обеспечивающих бесперебойную подачу воды потребителям. Между основными сооружениями располагают камеры переключения или распределительные устройства, обеспечивающие отключение или включение отдельных сооружений, насосов или оборудования. На водопроводной сети устраивают смотровые колодцы, в которых располагают задвижки для отключения отдельных участков сети, гидранты, служащие для пожаротушения, водоразборные колонки и другое оборудование.

Пересечение водопроводной сети с реками и оврагами, железными или автомобильными дорогами выполняют путем прокладки труб по мостам, в туннелях или дюкерами, представляющими собой две нитки труб, уложенных по дну реки в траншее.

Источником водоснабжения могут служить поверхностные водоемы (реки, озера, моря) и подземные воды. Место забора воды и местоположение водоприемного сооружения и станции I подъема определяются санитарными соображениями - стремлением получить из источника наиболее чистую воду. При заборе воды из рек эта цель достигается расположением водоприемного сооружения выше по течению реки относительно объекта водоснабжения и других населенных пунктов и промышленных предприятий, т. е. выше мест возможного загрязнения воды водоема; при заборе воды из озер и морей - удалением водоприемного сооружения от объекта водоснабжения и других населенных мест и промышленных предприятий. При заборе подземных вод эта задача может быть решена удалением водоприемного сооружения от населенных пунктов и промышленных предприятий или получением воды из глубоких водоносных слоев. В последнем случае водоприемные сооружения могут располагаться даже в черте объекта водоснабжения.

Очистные сооружения можно размещать как вблизи водоприемников, так и вблизи объектов водоснабжения. В первом случае оказывается целесообразным совмещение насосных станций I и II подъема (расположение их в одном здании).

Воду необходимо подавать потребителям не только в требуемом количестве, но и под определенным напором, который называется свободным напором Нсв. Этот напор должны обеспечивать насосная станция II подъема и водонапорная башня, так как в часы максимального водопотребления вода подается в сеть и из водонапорных башен. В целях сокращения высоты водонапорных башен их располагают на наиболее высоких точках местности. В связи с этим они могут оказаться расположенными в начале сети (см. рис. 1), в середине ее и в конце (см. рис. 2). В последнем случае башня называется контррезервуаром.

На рис. 1 и 2 показаны продольные профили-развертки схем водоснабжения с нанесенными на них пьезометрическими линиями. Они иллюстрируют взаимосвязь между напорами в отдельных элементах системы и высказанное выше положение о минимальной высоте башен.

Если водонапорная башня расположена в начале сети, то снабжение объекта водой, как в период максимального водопотребления, так и в период минимального водопотребления происходит по одному направлению - от башни. При любых условиях работы системы водоснабжения потребляемая вода проходит в сеть, минуя башню. В бак башни поступают лишь излишки воды, подаваемой насосной станцией II подъема в часы минимального водопотребления. В часы максимального водопотребления эти излишки расходуют для дополнительного снабжения объекта водой.

Самыми неблагоприятными местами в отношении обеспечения напора являются наиболее удаленные от башен и наиболее высоко расположенные точки сети. Такие точки называют диктующими. В рассматриваемой схеме водоснабжения (см. рис. 1) диктующей будет точка д. Из схемы на рис. 1 следует, что

Отсюда может быть определена высота башни, т. е. высота расположения дна бака над поверхностью земли:

где Нсв - свободный напор в сети, требуемый для обеспечения подачи воды ко всем водоразборным точкам в зданиях, в м;

? hc - потери напора в водопроводной сети в м;

h" в - потери напора в водоводе от башни до сети в м;

zб и zв - отметки поверхности земли соответственно в точке, где установлена башня, и в диктующей точке в м.

Из этой формулы видно, что, расположив башню на самой высокой отметке z6, получим (при прочих равных условиях) наименьшую высоту ее.

Если водонапорная башня расположена в конце сети, то снабжение объекта водой в периоды максимального и минимального водопотребления происходит по-разному. В период минимального водопотребления весь объект снабжается водой от насосной станции II подъема, а излишек подаваемой ею воды (сверх потребляемой) транспортируется транзитом через всю сеть в башню. В период максимального водопотребления объект снабжается водой с двух сторон: часть объекта от насосной станции II подъема, а остальная часть объекта от башни. Требуемый напор Нсв в диктующей точке д, расположенной в середине сети (см. рис. 2), обеспечивается при определенной высоте башни. Из схемы на рис.2 ясно, что наименьшая высота башни в данном случае получается при расположении ее в конце сети в самой высокой точке местности.

Существенным недостатком работы сети с контррезервуаром является чрезмерно большая величина напора в трубах в начале сети по сравнению с требуемой в период минимального водопотребления. Иногда величина напора превышает допустимую для труб, выпускаемых промышленностью (чугунных, асбестоцементных и др.).

Уменьшение напора в сети может быть достигнуто зонированием системы водоснабжения. Зонирование может осуществляться по последовательной или параллельной схемах.

В первом случае отдельные высотные зоны соединяются последовательно (рис. 3), а во втором случае они включаются параллельно (рис. 4). При последовательном зонировании каждая насосная станция подает количество воды, потребляемое всеми вышележащими зонами. Насосные станции верхних зон могут забирать воду или непосредственно из сети нижних зон, или из промежуточного резервуара. Такой резервуар может служить одновременно источником питания насосной станции верхней зоны и контррезервуаром для нижней зоны. При параллельном зонировании каждая насосная станция подает количество воды, потребляемое только одной зоной.

Рисунок 3. Схема последовательного зонирования: 1 – насосная станция нижней зоны; 2 – насосная станция верхней зоны; 3 - водонапорная башня; 4 – пьезометрические линии

Рисунок 4. Схема параллельного зонирования: 1 - совмещенная насосная станция верхней и нижней зоны; 2 - водонапорные башни; 3 – пьезометрические линии

При зонировании системы водоснабжения количество насосных станций увеличивается, но размер их уменьшается. Зонирование позволяет уменьшать общие затраты энергии на транспортирование воды в сеть, а также снижать себестоимость водоснабжения.

Рассмотренные схемы водоснабжения являются общими для городских и промышленных водопроводов. Однако в схемах водоснабжения промышленных предприятий имеется ряд особенностей, присущих только производственным водопроводам, эти особенности связаны с многократным использованием или оборотом воды в промышленности.

Выбор схемы водоснабжения - важнейший этап проектирования, который должен решаться с учетом технических и санитарных требований и экономических соображений. Оптимальной является такая схема водоснабжения, при которой потребитель снабжается водой требуемого качества и в необходимом количестве при минимальной стоимости.


Поделиться с друзьями:

mylektsii.su - Мои Лекции - 2015-2026 год. (1.113 сек.)Все материалы представленные на сайте исключительно с целью ознакомления читателями и не преследуют коммерческих целей или нарушение авторских прав Пожаловаться на материал