Студопедия

Главная страница Случайная страница

КАТЕГОРИИ:

АвтомобилиАстрономияБиологияГеографияДом и садДругие языкиДругоеИнформатикаИсторияКультураЛитератураЛогикаМатематикаМедицинаМеталлургияМеханикаОбразованиеОхрана трудаПедагогикаПолитикаПравоПсихологияРелигияРиторикаСоциологияСпортСтроительствоТехнологияТуризмФизикаФилософияФинансыХимияЧерчениеЭкологияЭкономикаЭлектроника






Водоснабжение и канализация НПЗ






На современных нефтеперерабатывающих заводах вода ис­пользуется для производственных, хозяйственно-питьевых и про­тивопожарных целей. Учитывая, что в производственных про­цессах нефтепереработки вода является прямым технологическим агентом и прекращение подачи воды в процесс вызывает его на­рушение, все системы водоснабжения нефтеперерабатывающих заводов должны быть высоконадежными и должны обеспечивать бесперебойную подачу воды потребителям в необходимом коли­честве и требуемого качества. В зависимости от качества воды в источнике водоснабжения и назначения водопровода следует предусматри­вать различную степень иметоды водоочистки.

Для обеспечения водопотребления на современных НПЗ создаются различные системы водоснабже­ния. Основной системой, обеспечивающей производственное водопотребление, является система оборотного водоснабжения. Многократное использование воды в системе оборотного водоснабже­ния резко снижает количество свежей воды, потребляемой заводом, и количество сточных вод, сбрасываемых заводом в водоем.

На современном НПЗ предусматри­ваются следующие системы канализации:

- I система производственно-ливневой канализации — для от­ведения и очистки производственных и ливневых нейтральных сточных вод, загрязненных нефтепродуктами;

- II система канализации — для отведения и последующей очистки эмульсионных и химически загрязненных сточных вод (загрязненных нефтью и нефтепродуктами, реагентами, солями и другими органическими и неорганическими веществами);

- ливневая канализация — для отведения и последующей очистки ливневых и талых вод с дорог, незастроенных террито­рий и крыш зданий, расположенных вне установок;

- хозяйственно-фекальная канализация — для отведения и по­следующей очистки этого вида стоков. [2]

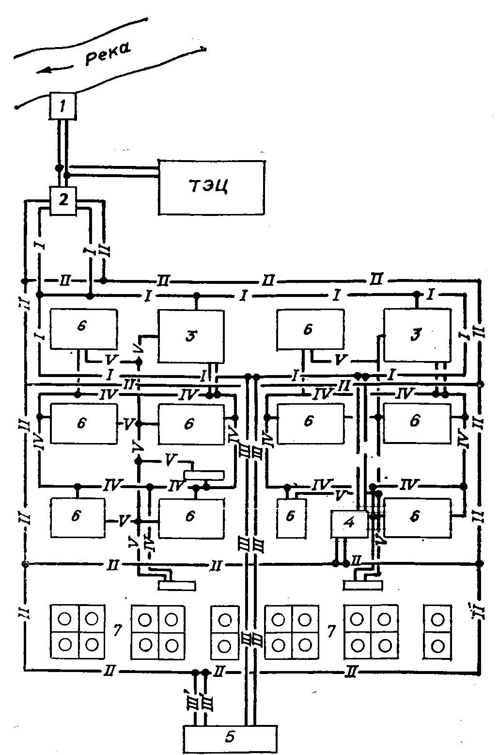
Рис. 8. Принципиальная схема водоснабжения:

1 — береговая насосная станция; 2 насосная станция второго подъема; 3 — узлы обо­ротного водоснабжения; 4 — пожарная насосная станция; 5 — насосная станция очи­щенных стоков; 6 — технологические установки; 7 — резервуарные парки товарно-сырь­евой базы;

I — свежая вода низкого напора; II — противопожарно-производственный водопровод: III — очищенные стоки низкого напора; III’ — очищенные стоки высокого напора; IV оборотная охлажденная вода; V — оборотная горячая вода.

 

 

3. ЭКОЛОГИЧЕСКИЕ ПРОБЛЕМЫ ТЕХНОЛОГИИ ПЕРВИЧНОЙ ПЕРЕГОНКИ НЕФТИ

3.1. Загрязнители окружающей среды

Переработка нефти на любом нефтеперерабатывающем заводе (НПЗ), которая начинается на АВТ установках, связана с по­треблением целого ряда побочных веществ и реагентов, выпол­няющих определенные технологические функции.

К таким веществам для АВТ установок относятся: вода, используемая для различных целей; водяной пар, используемый как технологический компонент и как теплоноситель; деэмульгаторы для обезвоживания нефти; аммиак для нейтрализации сероводорода в потоках паров бензина и предотвращения коррозии шлемовых труб и конден­саторов; щелочь и серная кислота для очистки светлых дистиллятов.

Все эти вещества могут служить источниками вредных отхо­дов производства, загрязняющих окружающую среду.

Самым крупным источником загрязнения атмосферного воз­духа являются заводские резервуары для нефти и нефте­продуктов. Выброс осуществляется через специальные дыхатель­ные клапаны, через открытые люки, возможные неплотности в кровле резервуаров и при заполнении резервуаров нефтью или нефтепродуктами, в резуль­тате испарения нефти и нефтепро­дуктов с открытых поверхностей очистных сооружений. Загрязняют атмосферу и оборотные воды — при уносе и испарении с гради­рен. Сточные воды от барометрических конденсаторов, сбросы охлаждающей воды из конденсато­ров смешения паров и др. являются источниками загрязнения атмосферы сероводородом.

В таблице приведен перечень выбросов, поступающих в ат­мосферу от НПЗ. Основными источниками загрязнения атмосфер­ного воздуха оксидом углерода на НПЗ служат следующие объекты: трубчатые печи, реакторы каталитических крекингов, выхлопы газовых компрессоров, битумные установки, факелы.

Водоснабжение НПЗ в целом состоит из нескольких различных систем, отличающихся друг от друга своим назначением и соот­ветственно качеством исходной воды, а также составом отходя­щей воды и образуемых ею стоков. Количество потребляемой технологическими установками воды зависит от конкретной технологии переработки нефти или ее фракций, а также от доли использования воздушного охлаждения (экологически более предпочтительного) для конденса­ции или охлаждения технологических потоков.

Водяной пар используют на установках переработки нефти как греющий теплоноситель и как технологический агент, в ре­зультате он превращается в технологический конденсат, загряз­ненный нефтепродуктами и другими веществами, образуя за­метный поток загрязненных стоков.

В канализационную сеть завода сбрасываются вода и конден­саты только из незамкнутых систем водоснабжения, и в зависи­мости от того, от каких технологических процессов сбрасывает­ся вода и чем она загрязнена, на НПЗ существует несколько изолированных друг от друга систем канализации: 1-я - производственно-ливневая канализация; 2-я - сбор, отвод и очистка сточных вод; 2-я, а- отвод и очистка сернисто-щелочных стоков; 3-я - ливневая канализация; 4-я - хозяйственно-фекальная канализация. Водные стоки с АВТ установок направляются в каждую из этих систем, причем стоки ЭЛОУ, сбрасываемые во 2-ю си­стему, относятся к наиболее загрязненным и трудно под­дающимся обезвреживанию. В их составе содержится большое количество неорганических солей, и поэтому они даже после очистных сооружений не могут быть возвращены в систему обо­ротного водоснабжения НПЗ.

Состав сточной воды обычно характеризуют содержанием в ней примесей нефтепродуктов и химических соединений, а так­же показателями окисляемости содержащихся в ней органиче­ских соединений - БПК и ХПК. Соотношение БПК/ХПК характеризует биохимическую окисляемость органических веществ.

Содержание примесей в сточных водах по системам в сред­нем по НПЗ приведено в таблице.

 

 

Также в процессе эксплуатации систем водоснабжения и канализа­ции на НПЗ из воды выделяются нефть и нефтепродукты, нефтесодержащий шлам и избыточный активный ил биологических очистных сооружений.

Один из основных видов твердофазных отходов некоторых НПЗ — кислые гудроны. Это смолообразные высоковязкие массы различной степени подвижности, содержащие в основном серную кислоту, воду и разнообразные органические вещества (от 10 до 93%). В зависимости от содержания основных веществ кис­лые гудроны обычно делятся на два вида; с большим содержанием кислоты (> 50% моногидрата) и с высоким содержанием органи­ческой массы (> 50%).

Количества кислых гудронов на НПЗ весьма значительны, однако степень использования их пока не превышает 25%. [2]

 


Поделиться с друзьями:

mylektsii.su - Мои Лекции - 2015-2026 год. (3.917 сек.)Все материалы представленные на сайте исключительно с целью ознакомления читателями и не преследуют коммерческих целей или нарушение авторских прав Пожаловаться на материал