Студопедия

Главная страница Случайная страница

КАТЕГОРИИ:

АвтомобилиАстрономияБиологияГеографияДом и садДругие языкиДругоеИнформатикаИсторияКультураЛитератураЛогикаМатематикаМедицинаМеталлургияМеханикаОбразованиеОхрана трудаПедагогикаПолитикаПравоПсихологияРелигияРиторикаСоциологияСпортСтроительствоТехнологияТуризмФизикаФилософияФинансыХимияЧерчениеЭкологияЭкономикаЭлектроника






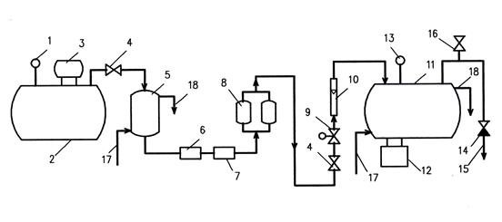
Схема озонаторной установки






1 – манометр; 2 – рессивер сжатого воздуха; 3 – компрессор; 4 – регулировочный вентиль; 5 – водоводяной теплообменник; 6 – фильтр для задержания механических примесей; 7 – фильтр для задержания масел; 8 влагопоглотительные фильтры, загруженные активированной окисью алюминия; 9 редукционный клапан; 10 – расходомер (ротаметр); 11 – генератор озона; 12 – блок питания; 13 – термостат; 14 обратный клапан; 15 – подача озона в контактную камеру; 16 – патрубок для отбора проб озонированного воздуха; 17, 18 – подача и отвод охлаждающей воды.

Одной из важнейших задач при озонировании является диспергирование и наиболее полное растворение газообразного озона в воде, подлежащей очистке или обеззараживанию, так как чаще всего только в растворенной форме озон способен воздействовать на загрязнения.

Для этой цели используются различные устройства для диффузии озона в воду, среди которых можно назвать колонны, заполненные гранулированным материалом, позволяющим увеличить площадь контакта газа с водой, механические турбины для диспергирования озона, фильтросные трубы, пористые диски и т. д.

В нашей стране широкое распространение получили мелкопузырчатые распылители озоновоздушной смеси, выполняемые в виде фильтросных пластин или труб.

На практике диффузию озона осуществляют в контактных камерах, работающих при атмосферном или повышенном давлении.

 

Время контакта воды с озоном в камере принимается 5 – 10 мин. Воздух с непрореагировавшим озоном выпускается организованно через трубопроводы, установленные на перекрытии камер озонирования.

С учетом утечек количество непрореагировавшего озона составляет 8 – 12%.

Озон – сильный яд, поэтому должна быть предусмотрена система отвода и обработки остаточного озона.

Санитарная норма содержания озона в воздухе рабочих помещений не должна превышать 0, 1 мг/м3.

Обеззараживание воды бактерицидным облучением (УФ – излучением)

Из безреагентных методов обеззараживания воды наибольший интерес представляет использование бактерицидных ультрафиолетовых лучей с длиной волны 205-315 нм.

В этой области ультрафиолетовое излучение обладает выраженным биоцидным действием на различные микроорганизмы, в том числе бактерии, вирусы и грибы.

Максимум бактерицидного эффекта УФ-излучения наблюдается в диапазоне 250-290 нм.

К достоинствам УФ-облучения можно отнести:

- незначительное время контакта;

- отсутствие образования токсичных и канцерогенных продуктов;

- отсутствие необходимости хранения и применения опасных материалов и реагентов.

В качестве источников УФ-излучения используют специальные ртутно-кварцевые и ртутно-аргоновые лампы с увиолевым стеклом, которое обладает повышенной прозрачностью в области УФ-спектра.

Для обработки воды УФ-излучением применяют установки с погружными и непогружными источниками излучения, а также комбинированные установки.

Наиболее простые и маломощные установки напорного типа (рис. 11.21) состоят из корпуса, в котором размещена УФ-лампа, заключенная в защитный кварцевый чехол.

 

 

В Санкт-Петербурге применено комбинированное обеззараживания воды. На стадии первичного обеззараживания - гипохлорит натрия, а на стадии вторичного обеззараживания (перед подачей чистой воды в городскую сеть) – УФ-облучение.

Такая технология позволит сочетать достоинства и недостатки этих методов при сравнительно небольших затратах.

 

ОБЕЗЖЕЛЕЗИВАНИЕ ВОДЫ

В подземных водах чаще всего железо присутствует в растворенной форме в виде гидрокарбоната двухвалентного (закисного) железа – Fe (НСО3)2. Такая вода после контакта с кислородом воздуха постепенно мутнеет и из нее выделяется красновато-коричневый осадок гидроокиси железа Fe(ОН)3. В подземных водах глубоких горизонтов двухвалентное железо может находиться виде сульфатов и хлоридов.

Для удаления из воды железа и марганца применяются следующие методы:

1) безреагентные

- упрощенная аэрация с последующей фильтрацией;

- усиленная аэрация на специальных сооружениях с последующей фильтрацией;

- упрощенная аэрация с последующей фильтрацией через активные загрузки;

2) с использованием реагентов

- упрощенная аэрация, окисление с последующей фильтрацией;

- усиленная аэрация, известкование, осветление отстаиванием или в слое взвешенного осадка с последующей фильтрацией;


Поделиться с друзьями:

mylektsii.su - Мои Лекции - 2015-2026 год. (1.189 сек.)Все материалы представленные на сайте исключительно с целью ознакомления читателями и не преследуют коммерческих целей или нарушение авторских прав Пожаловаться на материал