Студопедия

Главная страница Случайная страница

КАТЕГОРИИ:

АвтомобилиАстрономияБиологияГеографияДом и садДругие языкиДругоеИнформатикаИсторияКультураЛитератураЛогикаМатематикаМедицинаМеталлургияМеханикаОбразованиеОхрана трудаПедагогикаПолитикаПравоПсихологияРелигияРиторикаСоциологияСпортСтроительствоТехнологияТуризмФизикаФилософияФинансыХимияЧерчениеЭкологияЭкономикаЭлектроника






Порядок выполнения работы. 1. Изучить методические указания к работе.






 

1. Изучить методические указания к работе.

2. Вычертить в тетради принципиальные схемы охладителей TWK (рис. 7.1) и ВОК (рис. 7.2) записать спецификации к ним.

3. Зафиксировать в тетради по приборам их показания до включения охладителя TWK: манометров, высокого и низкого давления, амперметра и вольтметра.

4. Установить регулятор автотрансформатора на напряжение 60В.

5. Подать питание на выпрямитель охладителя от лабораторной электросети.

6. Включить контактор электродвигателя на правой панели охладителя.

7. Зафиксировать по дистанционному термометру начальную температуру воды в баке охладителя.

Примечание: при необходимости, пополнить бак водой.

8. Установить термостат на температуру +180С, повернув его регулятор по часовой стрелке до упора.

9. Через 5 минут работы электродвигателя компрессора записать:

давление нагнетания, МПа;

давление всасывания, МПа;

напряжение тока питания, В; силу тока, А;

10. С помощью строботахометра измерить число оборотов электродвигателя компрессора.

11. Повторить измерения по п.п. 9, 10 при напряжениях постоянного тока 70, 80, 90В, задавая его с помощью автотрансформетра.

12. С помощью пьезотермометра ЭТП-М, замерить температуру нагнетания tk, всасывания tвс на компрессоре, переохлаждения tп перед дросселирующим вентилем, кипения t0 перед испарителем.

13. Построить цикл работы охладителя TWK на диаграмме Молье

14. Сравнить характеристики охладителей TWK и ВОК, отметить их недостатки и преимущества.

 


 

Рис. 7.2. Холодильная схема охлаждения питьевой воды.

1 – бак, 2 – трубопровод, 3 – охладитель, 4 – компрессор, 5 – реле давления, 6 - конденсатор, 7 – ресивер, 8 – фильтр, 9 – терморегулирующий вентиль, 10 – кран слива, 11 – кран спуска воздуха.

 

 


ЛАБОРАТОРНАЯ РАБОТА №8

 

ТЕМА: Работа холодильной установки в режиме теплового насоса

Цель работы: изучение устройства и принципа действия современных бытовых кондиционеров.

Общие положения

Во времена существования СССР бытовые кондиционеры выпускал единственный завод в Советском Союзе: Бакинский завод бытовых кондиционеров (Азербайджан). Он производил две модели: БК-1500 и БК-2500. Цифры означали холодопроизводительность Q0 в ккал/час: 1500 и 2500 соответственно (1744 Вт и 2907Вт).

Кондиционер работал только в режиме охлаждения и представлял собой моноблок. Монтировался он в оконном проеме, для чего в раме приходилось выполнять специальное отверстие. Все это создавало значительное неудобства при монтаже и эксплуатации, а также понижало его потребительскую ценность.

Современные кондиционеры предлагаются на рынке Казахстана множеством фирм: «Trane» и «York (США)», «Mitsubishi» и «Hitachi» (Япония), «Carrier» (Испания), «Tadizan» (Израиль) и т.д. Они выполнены по схеме сплит – система, т.е. имеют раздельные наружный и внутренний блоки. Это позволяет устанавливать внутренний блок в любом месте охлаждаемого пространства, не затрагивая окон. Наружный блок также может быть установлен на любом месте наружной стены (лоджии, балкона) с помощью специальных кронштейнов.

Принципиальным отличием этих кондиционеров от агрегатов типа БК является то, что они могут эксплуатироваться в режиме теплового насоса, т.е. использоваться для отопления помещения.

 

8.2. Кондиционеры модели 775 фирмы «Электра»

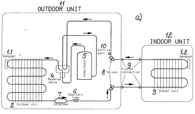
На рис. 8.1а, б представлен кондиционер модели 775 фирмы «Электра».

Цифры на рис. 1 обозначают: 1.1 и 1.2 – сенсоры или температурные датчики; 2-наружный теплообменный аппарат; 3-внутренний теплообменный аппарат; 4-реверсивный клапан; 5-компрессор; 6-капилярная трубка; 7-фильтр-осушитель; 8-угловые запорные вентили; 9-разъемные соединения на трубопроводах между наружным и внутренним блоком; 10-отверстие для обслуживания; 11-наружный блок; 12-внутренний блок.

На рис. 8.1а стрелками показана циркуляция фреона, при работе кондиционера в режиме охлаждения, на рис. 8.1б – то же, при работе в режиме отопления (теплового насоса).

 

В режиме охлаждения кондиционер работает следующими образом (рис. 8.1а).

Из герметичного компрессора 5 фреон в виде пара через реверсивный клапан 4 поступает в наружный теплообменный аппарат 2. Здесь фреон отдает тепло наружному воздуху и при этом конденсируется, переходя в жидкое состояние. Теплообмен с наружным воздухом может осуществляется путем естественной конвекции, либо с помощью специального вентилятора. Далее фреон проходит через фильтр-осушитель 7, где специальный поглотитель (цеолит, силикагель, алюмогель) задерживает влагу, находящуюся во фреоне. Сторона установки от компрессора 5 до капиллярной трубки 6 (по ходу фреона) в этом случае является стороной высокого давления или нагнетания. Давление здесь, для R-134а, в зависимости от температуры наружного воздуха (30-55С) может составлять 0, 66-1, 4МПа. Капилярная трубка 6 является дросселирующим элементом. Чем меньше ее внутренний диаметр и чем больше длина, тем больше падение давления в ней. Сторона установки после трубки 6 до входа в компрессор 5 (по ходу фреона) называется сторона низкого давления или всасывания. Его абсолютная величина составляет для фреона 134а 0, 19-0, 34МПа. При этом давлении фреон в теплообменном аппарате 3 кипит при температуре 0 - + 90С. Таким образом происходит теплообмен между воздухом, находящимся внутри охлаждаемого помещения и фреоном. Температура в охлаждаемом помещении, как правило, поддерживается в пределах +22 - +260 С. Электродвигатель компрессора 5 управляется сенсором 1.2. При температуре внутреннего блока +90 С электродвигатель включается, при температуре +50 С выключается. Сенсор 1.1 в этом режиме выключен.

8.2.2. В режиме теплового насоса кондиционер работает следующим образом (рис. 8.1б). Реверсивный электромагнитный клапан 4 переключается таким образом, что через него фреон от компрессора 5 при высоком давлении поступает во внутренний теплообменный аппарат 3, а всасывается компрессором 5 при низком давлении из наружного теплообменного аппарата 2. Итак, от компрессора 5 через клапан 4 фреон теперь поступает в аппарат 3. Здесь фреон отдает тепло воздуху внутри помещения, и при этом конденсируется. Так происходит отопление помещения. Далее фреон проходит через трубку 6, где давление его резко уменьшается. При низком давлении, проходя по змеевикам аппарата 2 фреон кипит, отбирая тепло у наружного воздуха за пределами отапливаемого помещения. Следовательно, для отопления помещения в этом случае используется бесплатная солнечная энергия. Режим теплового насоса целесообразно использовать при температурах наружного воздуха от +200 С до - 100 С. При более низкой температуре теплосодержание (энтальпия) наружного воздуха недостаточна для поддержания требуемой температуры в помещении +220 С.

Рис. 8.1. Кондиционер модели 775 фильмы «Электра».

 

Давление фреона R134а в аппарате 2 при этом составит 0, 43 1, 2 МПа

В аппарате 3 температура фреона в этом режиме равняется +50 - +700 С, а давление 1, 12 1, 76 МПа.

В этом режиме сенсор 1.2 выключен, автоматическое управление осуществляет сенсор1.1.


Поделиться с друзьями:

mylektsii.su - Мои Лекции - 2015-2026 год. (1.557 сек.)Все материалы представленные на сайте исключительно с целью ознакомления читателями и не преследуют коммерческих целей или нарушение авторских прав Пожаловаться на материал