Студопедия

Главная страница Случайная страница

КАТЕГОРИИ:

АвтомобилиАстрономияБиологияГеографияДом и садДругие языкиДругоеИнформатикаИсторияКультураЛитератураЛогикаМатематикаМедицинаМеталлургияМеханикаОбразованиеОхрана трудаПедагогикаПолитикаПравоПсихологияРелигияРиторикаСоциологияСпортСтроительствоТехнологияТуризмФизикаФилософияФинансыХимияЧерчениеЭкологияЭкономикаЭлектроника






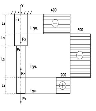
Строим эпюру перемещений






Перемещение какого-либо поперечного сечения стержня равно изменению длины (абсолютной деформации) соответствующей части стержня. Ясно, что торец стержня, находящийся в заделке, обладает нулевым перемещением. Рассчитаем перемещение всех характерных сечений.

По закону Гука, абсолютная деформация .

Тогда перемещение сечения A: DlА=0;

перемещение сечения B:

см;

перемещение сечения C:

см;

перемещение сечения D:

см;

перемещение сечения E:

см.

Чертим эпюру перемещений (рис. 1).

4. Полное удлинение стержня (абсолютную деформацию) определяем как сумму удлинений отдельных участков:

см.

(Знак минус означает, что произошло сжатие).

 

 

Рис. 4.2

Литература:

1. В.И.Феодосьев. Сопротивление материалов, М., Изд. МГТУ им. Н.Э. Баумана, 2003.

2. Степин П.А. Сопротивление материалов. Учебник для немашиностроит. спец. вузов. – 9-е изд. – М.: Интеграл-Пресс, 1997.

3. А.С.Таланов. Сборник задач по сопротивлению материалов, С-Пб, 1996.

4. Мовнин М.С., Израелит А.Б., Рубашкин А.Г. Основы технической механики. СПб Машиностроение, 1992 - 287 с.

 

 


Поделиться с друзьями:

mylektsii.su - Мои Лекции - 2015-2026 год. (1.817 сек.)Все материалы представленные на сайте исключительно с целью ознакомления читателями и не преследуют коммерческих целей или нарушение авторских прав Пожаловаться на материал