Студопедия

Главная страница Случайная страница

КАТЕГОРИИ:

АвтомобилиАстрономияБиологияГеографияДом и садДругие языкиДругоеИнформатикаИсторияКультураЛитератураЛогикаМатематикаМедицинаМеталлургияМеханикаОбразованиеОхрана трудаПедагогикаПолитикаПравоПсихологияРелигияРиторикаСоциологияСпортСтроительствоТехнологияТуризмФизикаФилософияФинансыХимияЧерчениеЭкологияЭкономикаЭлектроника






Расчет вала на сопротивление усталости (долговечность)






Для этого вида расчета должен быть полностью разработан рабочий чертеж вала.

Цель расчета: предотвращение усталостного разрушения вала в опасных сечениях в течение заданного срока службы.

6.3.1 Количественно цель расчета выражается формулой общего коэффи-циента запаса

S = S s S t / (S s2 + S s2)1/ 2 ³ [ S ] (6.12)_

где [ S ] = 1, 5...2, 5 в зависимости от ответственности конструкции, последствий разрушения, точности расчета нагрузок и напряжений, уровня технологии изготовления и контроля.

Коэффициенты запаса по нормальным S s и касательным S t напряжениям [1, c.169]:

S s = s–1D / (s a + ysDs m), S t = t–1D / (t a + yt D t m) (6.13)

Нормальные напряжения изменяются по симметричному циклу (R = – 1,

s a = sИ, s m = 0), а касательные – по отнулевому (R = 0, t a = t m = tК / 2).

Тогда формулы (6.13) преобразуются к виду:

S s = s–1D / sИ, S t = 2t–1D / [tК (1 + ytD)] (6.14)

где напряжения в опасных сечениях равны

s a = sИ = 103 М / W; tК = 103 T / WP (6.15)

(здесь расчет ведется на длительное число циклов нагружения, перегрузка на усталость не влияет; М – по формуле (6.6));

s–1 D, t–1 D – пределы выносливости вала в рассматриваемом сечении:

s–1 D = s–1 / K s D, t–1 D = t–1 / K t D (6.16)

где s–1, t–1 – пределы выносливости образцов материала вала при симметри-чном цикле нагружения (таблица 1.1);

K s D, K t D – коэффициенты снижения пределов выносливости при переходе от образца материала к сечению реальной детали:

K s D = (K s / Kd s + 1/ KF s – 1) / KV;

K t D = (K t / Kd t + 1/ KF t – 1) / KV; (6.17)


 

 


 


ytD = yt/ K t D – коэффициент влияния асимметрии цикла в рассматривае-мом сечении (yt - по таблице 1.1)_

В формулах (6.17) K s и K t - эффективные коэффициенты концентрации напряжений; Kd s и Kd t - коэффициенты влияния абсолютных размеров поперечного сечения (таблица 6.1); KF s и KF t - коэффициенты влияния качества (шероховатости) поверхности (таблица 6.2); KV - коэффициент влияния поверхностного упрочнения (таблица 6.3)

Таблица 6.1 – Коэффициенты Kd s и Kd t [1, c.170]

Коэффициенты, материал Kd s и Kd t при диаметре вала d мм
           
Kd s для углеродистой стали 0, 92 0, 88 0, 85 0, 81 0, 76 0, 71
для легированной стали 0, 83 0, 77 0, 73 0, 70 0, 65 0, 59
Kd t для всех сталей

Таблица 6.2 – Коэффициенты KF s и KF t [1, c.170]

Вид механической обработки Параметр KF s при sВ, МПа KF t при sВ, МПа
шероховатости Ra, мкм £ 700 > 700 £ 700 > 700
Шлифование тонкое до 0, 2        
Обтачивание тонкое 0, 2...0, 8 0, 99...0, 93 0, 99...0, 91 0, 99...0, 96 0, 99...0, 95
Шлифование чмстовое 0, 8...1, 6 0, 93...0, 89 0, 91...0, 86 0, 96...0, 94 0, 95...0, 92
Обтачивание чистовое 1, 6...3, 2 0, 89...0, 86 0, 86...0, 82 0, 94...0, 92 9, 92...0, 89

Таблица 6.3 – Коэффициент KV

Вид упрочнения поверхности вала З н а ч е н и я KV п р и
K s =1, 0 K s =1, 1 1, 5 K s ³ 1, 8
Закалка ТВЧ 1, 3...1, 6 1, 6...1, 7 2, 4...2, 8
Цементация 1, 1...1, 5 1, 2...2, 0 2, 0...3, 0
Азотирование 1, 15...!.25 1, 3...1, 9 2, 0...3, 0
Накатка роликом 1, 2...1, 4 1, 5...1, 7 1, 8...2, 2
Дробеструйный наклеп 1, 1...1, 3 1, 4...1, 5 1, 6...2, 5

Значения эффективных коэффициентов концентрации напряжений следует принимать:

– для ступенчатого перехода участков вала с галтелью в соответствии с рисунком 6.3 – по таблице 6.4;

 


Рисунок 6.3 – Участки перехода вала с галтелью r

– для шпоночного паза, шлицевых и резьбовых участ-ков вала – по таблице 6.5; Для деталей, установленных на вал с натягом в расчетах используют отношения K s / Kd s, K t / Kd t из таблицы 6.6

Таблица 6.4 – Коэффициенты K s, K t в галтелях вала [1, c.171]

t / r r / d K s при sВ, МПа K t при sВ, МПа
               
  0, 01 1, 55 1, 6 1, 65 1, 7 1, 4 1, 4 1, 45 1, 45
0, 02 1, 8 1, 9 2, 0 2, 15 1, 55 1, 6 1, 65 1, 7
0, 03 1, 8 1, 95 2, 05 2, 25 1, 55 1, 6 1, 65 1, 7
0, 05 1, 75 1, 9 2, 0 2, 2 1, 6 1, 6 1, 65 1, 75
  0, 01 1, 9 2, 0 2, 1 2, 2 1, 55 1, 6 1, 65 1, 75
0, 02 1, 95 2, 1 2, 2 2, 4 1, 6 1, 7 1, 75 1.85
0, 03 1, 95 2, 1 2, 25 2, 45 1, 65 1, 75 1, 75 1, 9
  0, 01 2, 1 2, 25 2, 35 2, 5 2, 2 2, 3 2, 4 2, 6
0, 02 2, 15 2, 3 2, 45 2, 65 2, 1 2, 15 2, 25 2, 3

Таблица 6.5 – Коэффициенты K s, K t для шпоночного паза, шлицев, резьбы [1, c.171]

sВ, МПа Шпоночный паз Шлицы Резьба
K s при выполнении фрезой K t K s K t K s K t
концевой дисковой прямобоч эвольвент
  1, 8 1, 5 1, 4 1, 45 2, 25 1, 43 1, 8 1, 35
  2, 0 1, 55 1, 7 1, 6 2, 5 1, 49 2, 2 1, 7
  2, 2 1, 7 2, 05 1, 7 2, 65 1, 55 2, 45 2, 1
  2, 65 1, 9 2, 4 1, 75 2, 8 1, 6 2, 9 2, 35
                   

Таблица 6.6 – Отношения K s / Kd s и K t / Kd t для посадок с натягом [1, c.171]

Диаметр вала d, мм K s / Kd s при sВ, МПа K t / Kd t при sВ, МПа
               
  2, 6 3, 3 4, 0 5, 1 1, 5 2, 0 2, 4 3, 05
  2, 75 3, 5 4, 3 5, 4 1, 65 2, 1 2, 6 3, 25
  2, 9 3, 7 4, 5 5, 7 1, 75 2, 2 2, 7 3, 4
  3, 0 3, 85 4, 7 5, 95 1, 8 2, 3 2, 8 3, 55
  3, 1 4, 0 4, 85 6, 15 1, 85 2, 4 2, 9 3, 7
  3, 2 4, 1 4, 95 6, 3 1, 9 2, 45 3, 0 3, 8
  3, 3 4, 2 5, 1 6, 45 1, 95 2, 5 3, 05 3, 9
  3, 35 4, 3 5, 2 6, 6 2, 0 2, 55 3, 1 3, 95
Примечание. При установке с натягом колец подшипников табличные значения следует умножить на 0, 9.

При действии в одном сечении нескольких источников концентрации напряжений (например, посадка с натягом колеса и шпоночный паз) учитывают только наиболее опасный из них (с наибольшим значением K s D или K t D по формулам (6.17)).

6.3.2 Пример расчета вала на сопротивление усталости

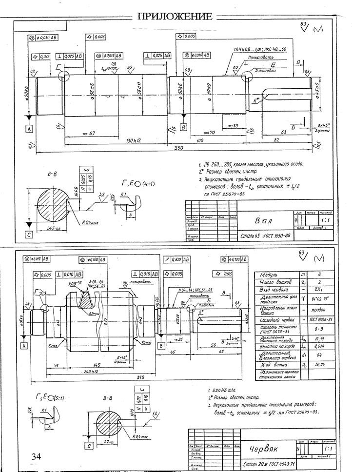
На рисунке 6.4 представлен рабочий чертеж вала, взятого в качестве примера в данной работе.

В соответствии с рисунком 6.1 и проверочным расчетом (п.6.2.2) наиболее опасными сечениями вала являются сечение 2 – посадка Æ 40 Н 8 / x 8 колеса z и сечение по галтели (обозначим его сечение 3) перехода вала в шестерню z (проточка на рисунке 6.4).

Нагрузка вала: Т = 209 Н× м; изгибающие моменты: в сечении 2 М 2 = 111 Н× м, в сечении 3 М 3 = 200 Н× м (принято приближенно с запасом – по моменту на шестерне z ).

Механические характеристики стали 40Х (таблица 1.1) при диаметре заготовки < 120 мм:



sВ = 900 МПа, sТ = 750 МПа, tТ = 450 МПа, s–1 = 410 МПа, t–1 = 240 МПа, yt = 0, 1.

Напряжения по формулам (6.15), где цифра у s и t обозначает номер сечения: sИ2 =

= 103× 111/ (6, 28× 103) = 17, 7 МПа, tК2 =103× 209/(12, 56× 103) = 16, 6 МПа; sИ3 = 103× 200 /

/ (6, 28× 103) = 31, 8 МПа, tК3 = tК2 =16, 6 МПа.

Эффективные коэффициенты концентрации напряжений:

– сечение 2 – по таблице 6.6 для посадки с натягом при d = 40 мм и sВ = 900 МПа K s / Kd s= 4, 3, K t / Kd t = 2, 6;

– сечение 3 – в соответствии с рисунком 6.2 t = (d 1d) / 2 = (80 - 40) / 2 = 20 мм, галтель проточки для выхода шлифовального круга r = 1 мм, t / r = 20. Таблица 6.4 ограничена значениями t / r = 5, поэтому воспользуемся графиками [9, c.555], где при d 1 / d = 80 / 40 = 2 и r / d = 0, 025 K s = 3, 8, K t = 2, 5. По таблице 6.1 для легированной стали Kd s =

= Kd t = 0, 73. Тогда K s / Kd s = 3, 8/ 0, 73 = 5, 21, K t / Kd t = 2, 5 / 0, 73 = 3, 42.

Коэффициенты KF s = 0, 91 и KF t = 0, 95 (таблица 6.2) для чистового шлифования при Ra = 0, 8 мкм. По таблице 6.3 КV = 1 (без упрочнения поверхностей в рассматриваемых сечениях).

Коэффициенты снижения пределов выносливости по формулам (6.17):

Сечение 2 K s D = (4, 3 + 1 / 0, 91 – 1) / 1 = 4, 4; K t D = (2, 6 + 1 / 0, 95 – 1) / 1 = 2, 65; Сечение 3 K s D = (5, 21 + 1 / 0, 91 – 1) / 1 = 5, 31; K t D = (3, 42 + 1 / 0, 95 – 1) / 1 = 3, 47.

Пределы выносливости по формулам (6.16)

s–1 D = 410 / 4, 4 = 93, 2 МПа; s–1 D = 410 / 5, 31 = 77, 2 МПа;
t–1 D = 240./ 2, 65 = 98 МПа; t–1 D = 240./ 3, 47 = 69, 2 МПа.

Коэффициенты запаса прочности по формулам (6.14):

S s = 93, 2 / 17, 7 = 5, 27; S t = 2× 98 / [16, 6× (1 + 0, 038)] = 11, 37, где ytD = yt/ K t D = 0, 1 / 2, 65 = 0, 038; S s = 77, 2 / 31, 8 = 2, 43; S t = 2× 69, 2 / [16, 6× (1 + 0, 029)] = 8, 1, где ytD = 0, 1 / 3, 47 = 0, 029.

Общий коэффициент запаса по формуле (6.12):

S = 5, 27× 11, 37 / (5, 272+11, 372)1/2 = 4, 78; S > [ S ] = 1, 5...2, 5 S = 2, 43× 8, 1 / (2, 432+8, 12)1/2 = 2, 32; S» [ S ] = 1, 5...2, 5.  

Следовательно, сопротивление усталости в опасных сечениях вала при циклических напряжениях обеспечивается.

6.4 Прогиб вала–червяка

6.4.1 Червяк (рисунок 6.5) располагается симметрично относительно

опор А и С и нагружен силами в зацеплении В (Ft, Fr, Fa) и на входном конце вала проек-циями (FX, FY) консольной силы. Согласно [2, c.332] и [3, c.261] прогибы y, мм, в точке В от сил: – окружной Ft y (Ft) = Ftl 3 / (48 EI); – радиальной Fr y (Fr) = Frl 3 / (48 EI); – осевой Fa y (Fa) = 0 – при симметрич-ном расположении червяка относительно опор

 

Рисунок 6.5 – Cхема вала–червяка

 

– консольных FX, FY: y (FX, FY) = (FX, FY) сl 2 / (16 EI).

Суммарные прогибы по плоскостям X и Y;

yX = y (Ft) + y (FX) = (3 FXc + Ft l) l 2 / (48 EI);

yY = y (Fr) + y (FY) = (3 FYc + Fr l) l 2 / (48 EI).

Общий прогиб в точке В червяка: y S = (yX 2 + yY 2)1/2 £ [ y ],

где ] y ] = 0, 005 m – допускаемый прогиб червяка, мм (m – модуль, мм).

В приведенных здесь формулах EI – изгибная жесткость вала, Н× мм2; для стали Е = 2, 1× 105 МПа; для сплошного вала I = p d 4 / 64, мм4.

В приближенных расчетах условно принимают d вала равным df 1 – диаметру впадин червяка (в запас прочности).

6.4.2 Пример расчета прогиба вала–червяка

Исходные данные в соответствии с рнсунком 6.5:

d = df 1= 35 мм, l = 170 мм, с = 70 мм; Ft = 615 Н, Fr = 1336 Н, Fа = 3670 Н, сила муфты F М =

= FХ = 125 Н. FY = 0; модуль червяка m = 6, 3 мм.

Изгибная жесткость в сечении В: EI = 2, 1× 105× p× 354/ 64 = 154, 7× 108 мм4

Прогибы в сечении В:

yX = (3× 125× 70 + 615× 170)× 1702 / (48× 154, 7× 108) = 0, 0051 мм;

yY = (1336× 1703 / (48× 154, 7× 108) = 0, 009 мм;

y S = (0, 00512 + 0, 0092)1/2 = 0, 0103 мм < [ y ] = 0, 005× 6, 3 = 0, 0315 мм.

Жесткость червяка при заданных силах обеспечивается.

 

В " ПРИЛОЖЕНИИ " приведены примеры рабочих чертежей некоторых валов. Кроме этого, рабочие чертежи валов можно найти в [1, c.357, 358, 369].

 

7 СПИСОК ИСПОЛЬЗОВАННЫХ ИСТОЧНИКОВ

 

1.. Дунаев П.Ф., Леликов О.П. Конструирование узлов и деталей машин: Учеб. пособие.- М.: Высш. шк., 2001 или 2000, 1998, 1985..

2. Решетов Д.Н. Детали машин: Учебник.- 4-е изд. – М.: Машиностроение, 1989.

3. Иосилевич Г.Б. Детали машин: Учебник.- М.: Машиностроение, 1988.

4. Шейнблит А.Е. Курсовое проектирование деталей машин.- М.: Высш. шк., 1991.

5. Дунаев П.Ф., Леликов О.П. Детали машин: Курсовое проектирование.- М.: Высш.шк.,

1990.

6. Зубчатые и червячные передачи. Ч.II: Проверочный расчет. Силы в зацеплениях: Метод.

указания к курсовому проекту по деталям машин для студентов машиностроительных

спец.– 2-е изд., перераб. и доп. / НГТУ; Сост.: А.А. Ульянов, Ю.П. Кисляков, Л.Т. Крюков.

– Н.Новгород, 2001.

7. Подшипники качения: Справочник-каталог / Под ред. В.Н.Нарышкина, В.Коросташевс-

кого.– М.: Машиностроение, 1984.

8. Энергетический и кинематический расчеты приводов: Метод. указания по дисциплине

" Детали машин" для студентов машиностроительных спец./ НГТУ; Сост.: А.А. Ульянов.–

Н.Новгород, 2000 или 1999.

9. Биргер И.А. и др. Расчет на прочность деталей машин: Справочник.– М.: Машинострое-

ние, 1979.- 702 с.


 

 


 

 




Поделиться с друзьями:

mylektsii.su - Мои Лекции - 2015-2026 год. (1.638 сек.)Все материалы представленные на сайте исключительно с целью ознакомления читателями и не преследуют коммерческих целей или нарушение авторских прав Пожаловаться на материал