Студопедия

Главная страница Случайная страница

КАТЕГОРИИ:

АвтомобилиАстрономияБиологияГеографияДом и садДругие языкиДругоеИнформатикаИсторияКультураЛитератураЛогикаМатематикаМедицинаМеталлургияМеханикаОбразованиеОхрана трудаПедагогикаПолитикаПравоПсихологияРелигияРиторикаСоциологияСпортСтроительствоТехнологияТуризмФизикаФилософияФинансыХимияЧерчениеЭкологияЭкономикаЭлектроника






Агрегати і комплекси для післязбиральної обробки зерна.






Для одержання кондиційного продовольчого і насіннєвого зерна з мінімальними затратами праці технологічні процеси його післязбиральної оброб­ки поєднують у потокові технологічні лінії, на яких усі основні і допоміжні операції виконуються системою машин і обладнання. Це дає змогу повністю механізувати процеси та частково автоматизувати їх.

Потокові технологічні лінії для післязбиральної обробки зерна поділяють на зерноочисні агрегати, зерноочисно-сушильні комплекси і насіннєві (спеці­альні) лінії.

Такі агрегати і комплекси готують продовольче зерно, мають різну продук­тивність і використовуються в господарствах залежно від розмірів його вироб­ництва. Якщо річне виробництво зерна становить 2500...3000 т, то використо­вують агрегати продуктивністю 10 т/год, 5000...6000 т — 20..25 т/год, понад 6000 т — 40 т/год і більше.

Для доведення зерна до посівних кондицій його додатково обробляють на насіннєочисних лініях, які приєднують до агрегатів і комплексів.

Робочі органи машин і допоміжні механізми агрегатів і комплексів уніфі­ковані, залежно від продуктивності підбирається їх кількість.

Агрегати і комплекси обладнані дистанційним керуванням, сигналізацією і системою блокування, що дає змогу при перебоях у роботі однієї з машин вимкнути попередню за технологічним процесом і усунути несправність.

 

а) зерноочисні агрегати;

Зерно, що надходить від комбайнів і має нормальну вологість (не більше ніж 16%), обробляють на зерноочисних агрегатах ЗАВ-10, ЗАВ-20, ЗАВ-25, ЗАВ-50 і ЗАВ-100 продуктивністю відповідно 10, 20, 25, 50 і 100 т/год. Ці аг­регати обробляють зерно зернових, зернобобових і круп'яних культур з дове­денням продовольчого зерна до базисних кондицій за один прохід. У районах, де вирощують рис, використовують зерноочисний агрегат ЗАР-5.

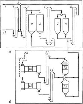
Зерноочисний агрегат ЗАВ-25 (рис. 11) обробляє зерновий ворох від комбайнів, виділяє з нього крупні й легкі домішки, тимчасово зберігає при одночасній аерації в бункерах місткістю 260 м3 (200 т), а також може довго­строково зберігати сухе зерно. Продуктивність при прийманні 50 і очищенні 25 т/год. Встановлена потужність 81 кВт.

Рис. 11. Функціональна схема зерноочисного агрегату ЗАВ-25:

а — відділення ОП-50 для приймання і тимчасового зберігання зерна; 6 — очисне відділення; 1 — автомобілерозвантажувач; 2 — бункер-дозатор; 3 — конвеєр; 4, 10, 11, 15, 22 і 23 — бункери; 5, 8, 13, 17, 18, 19, 24, 25 і 26 — розподільники; 6, 7, 12 і 16 — норії; 5 — машина МПО-50; 14 — машина первинного очищення зерна ЗВС-20А; 20 і 21 — трієрні блоки

 

Агрегат складається з набору машин і обладнання, змонтованих в єдину споруду. Будівельна частина містить приймальний пристрій, приямок (бун­кер), норії, фундаменти бункерів, майданчик для розвантаження автомобілів.

Він має відділення ОП-50 для приймання і тимчасового зберігання зерна (рис. 11, а)і відділення очищення зерна (рис. 11, б).

Відділення ОП-50 складається з автомобілерозвантажувача 1, бункера-дозатора 2, бункерів 4, машини 9 попереднього очищення зерна МПО-50, бун­керів очищеного зерна 10 і відходів 11, конвеєра З, розподільників 5, 8, 24 і 25 та норій 6 і 7.

Відділення очищення зерна складається з машини 14 первинного очи­щення зерна ЗВС-20А, трієрних блоків 20 і 21, бункера повітряно-решітного очищення зерна 15, бункерів трієрного очищеного зерна 22 і відходів 23, но­рій 12 і 16 та розподільників 13, 17, 18, 19 і 26.

Ворох від зернозбиральних комбайнів потрапляє в бункер-дозатор 2 при розвантаженні автомобіля автомобілерозвантажувачем 1. Зерно з цього бун­кера самопливом при регульованій подачі надходить на конвеєр 3, яким по­дає його в норію 7 і далі в машину попередньої обробки зерна МПО-50, яка відокремлює крупні і частково легкі домішки. Відходи потрапляють у бункер 11, а попередньо очищене зерно — у бункер 10, а далі до розподільника 24. Цим розподільником можна спрямовувати зерновий потік у відділення очи­щення зерна, а норією 6 — в один із бункерів тимчасового зберігання зерна 4. За потреби весь потік спрямовують у бункери 4. Коли підвезення від комбай­нів припиняється (вночі, під час дощу), зерно з бункерів 4 конвеєром 3 пода­ють у норію 12 відділення очищення зерна.

Із відділення очищення зерна норією 12 зерно подається в повітряно-решітну зерноочисну машину ЗВС-20А 14, в аспіраційних каналах і на реше­тах якої відокремлюються легкі, великі та дрібні домішки. Принцип роботи і будова машини ЗВС-20А такі самі, як ОВС-25.

Після первинного очищення зерно може подаватися у двох напрямках. Якщо в зерні немає довгих і коротких домішок, то його подають у норію 16 і через розподільники 17 і 18 завантажують у бункер 22 чистого зерна. За на­явності цих домішок зерно з розподільника 17 спрямовують у розподільник 19, поділяють на два потоки і завантажують у трієрні блоки 20 і 21. Очищене зерно після відокремлення коротких і довгих домішок надходить у бункер 22, а відходи — у бункер 23. Матеріал із бункерів завантажують у транспортні засоби і відвозять за призначенням.

 

б) зерноочисно-сушильні комплекси;

Зерноочисно-сушильні комплекси призначені для очищення і сушіння зер­на з вологістю понад 16 % зернових, круп'яних і технічних культур і доведен­ня продовольчого зерна до базисних кондицій, а насіннєвого (за відсутності важковідокремлюваних домішок) — до посівних кондицій. Зерноочисно-сушильний комплекс складається з двох технологічно поєднаних агрегатів: зерноочисного і сушильного.

Використовують два типи аг­регатів: з шахтними — КЗС-10Ш, КЗС-20Ш, КЗС-25Ш, КЗР-5, КЗС-40Ш і барабанними — КЗС-10Б, КЗС-10Б2, КЗС-20Б сушар­ками.

Рис. 12. Функціональна схема зерносушильного відділення комплексу:

а — КЗС-25Ш; б — КЗС-25Б; 1, 3, 4, 5, 11 і 14 — норії; 2 — розподільник; 6, 7, 12 і 13 — охолоджу­вальні колонки; 8 і 9 — сушильні шахти; 10 і 15 — сушильні барабани; I — у норію 12 (див. рис. 8.30); II — із бункерів 4 (див. рис. 8.30)

 

Комплекс КЗС-25Ш має продуктивність 20 т/год (при су­шінні зерна пшениці із знижен­ням вологості з 20 до 14 %). Уста­новлена потужність 201 кВт, ма­са всього комплексу 69 т.

Комплекс складається з зерно­очисного і сушильного відділень.

Зерноочисне відділення — це зерноочисний агрегат ЗАВ-25, переобладнаний. У ньому замість машини попереднього очищення МПО-50 встановлено повітряно-решітну машину ЗД-10.000.

Сушильне відділення (рис. 12, а)складається із шахтної су­шарки СЗШ-16А з сушильними шахтами 8 і 9, охолоджувальни­ми колонками 6 і 7, норіями 1, 3, 4 і 5 та розподільником 2.

Із бункерів 4 (див. рис. 11, а) відділення приймання зерно зсипається в норію 1 (див. рис. 12, а)сушильного відділення, перевантажується в норію 3 і подається в шахти 8 і 9 зерносушарки СЗШ-16А. Висушене зерно надходить до охоло­джувальних колонок 6 і 7 та спрямовується в норію 12 (див. рис. 11, б) очисного відділення. Далі процес роботи відбувається так само, як у ЗАВ-25.

Якщо вологість зерна перевищує 22 %, то його після сушіння завантажу­ють у бункери і спрямовують на повторне сушіння.

Комплекс КЗС-25Б (рис. 12, б)відрізняється від КЗС-25Ш тим, що має дві барабанні сушарки СЗСБ-8А. Зерно із бункерів приймального відділення надходить у норію і, поділяється на два потоки і подається в сушильні бара­бани 10 і 15. Висушене зерно норіями 11 і 14 подається в охолоджувальні ко­лонки 12 і 13. Звідти охолоджене зерно надходить у норію 5 і спрямовується в очисне відділення.

Насіннєочисна приставка СП-10А призначена для отримання насін­нєвого матеріалу, вторинного очищення і сортування зернових, зернобобових, круп'яних і олійних культур на зерноочисних агрегатах ЗАВ і комплексах КЗС і доведення його до норм І і II класів.

Продуктивність на обробці насіння пшениці становить до 12 т/год.

Приставка має насіннєочисну машину СВУ-5А, пневматичний сортуваль­ний стіл ПСС-5, автоматичні ваги Д-100-3 і мішкозашивну машину ЗЗЕ-М.

Технологічний процес потокової лінії складається з обробки матеріалу на ЗАВ або КЗС, потім на повітряно-решітних машинах вторинного очищення, пневматичних сортувальних столах, зважування, затарювання в мішки та їх зашивання.

 

Запитання і завдання для самоперевірки

 

1. Призначення очищення, сортування і калібрування зерна. 2. Агро­технічні вимоги до зерноочисних машин. 3. Способи очищення і сорту­вання зерна. 4. За якими ознаками поділяють зерновий матеріал у пне­вматичній колонці? 5. Будова, процес роботи і регулювання очисника вороху ОВС-25. 6. Будова, процес роботи і регулювання насіннєочисної машини СМ-4А. 7. Які трієрні машини використовують для очищення зерна? їх будова, процес роботи і регулювання? 8. Які є спеціальні насіннєочисні машини? їх будова, процес роботи і регулювання. 9. Агротехнічні вимоги до зерносушарок, способи і режими сушіння зерна. 10. Які є зерносушарки конвективної дії? їх будова та процес робо­ти. 11. Назвіть установки активного вентилювання зерна. Яка будова і процес роботи вен­тильованого бункера? 12. Які ви знаєте зерноочисні агрегати та зерноочисно-сушильні комплекси? їх будова і процес роботи. 13. Виконання практичної роботи.

 


Поделиться с друзьями:

mylektsii.su - Мои Лекции - 2015-2026 год. (1.086 сек.)Все материалы представленные на сайте исключительно с целью ознакомления читателями и не преследуют коммерческих целей или нарушение авторских прав Пожаловаться на материал