Студопедия

Главная страница Случайная страница

КАТЕГОРИИ:

АвтомобилиАстрономияБиологияГеографияДом и садДругие языкиДругоеИнформатикаИсторияКультураЛитератураЛогикаМатематикаМедицинаМеталлургияМеханикаОбразованиеОхрана трудаПедагогикаПолитикаПравоПсихологияРелигияРиторикаСоциологияСпортСтроительствоТехнологияТуризмФизикаФилософияФинансыХимияЧерчениеЭкологияЭкономикаЭлектроника






Обзор и анализ конструкций буровых лебедок






Техническая часть проекта

Обзор и анализ отечественных и зарубежных аналогов конструкций проектируемого ленточного тормоза

Обзор и анализ конструкций буровых лебедок

Буровые лебедки (БЛ) относятся к главным агрегатам буровой установки определяющим эффективность процесса бурения.

К основным технологическим функциям лебедки относятся:

- обеспечение заданной нагрузки на долото;

- наращивание инструмента;

- СПО;

- спуск обсадных колонн;

- вспомогательные работы.

Лебедки должны отвечать требованиям технологии бурения и удовлетворять условиям их эксплуатации, т.е.:

- мощность и тяговое усилие их должно быть достаточными для выполнения наиболее тяжелых операций;

- скорости подъема и спуска должны обеспечивать высокую производительность при СПО и безаварийность, экономичность работ;

- габариты и масса лебедки не должны превышать размеровустановленных правилами перевозок на железнодорожном транспорте, а также габариты ограничиваются размерами буровой.

Лебедки должны отвечать требованиям надежности, долговечности, ремонтопри-годности. Наработка до поступления в ремонт должна составлять 3000-5000ч машинного времени.

Лебедка должна переключаться с больших скоростей на малые и обратно, обеспечивать плавное включение с минимальными затратами времени.

Скорость намотки (размотки) каната на барабан лебедки должна быть:

- при подъеме колонны наибольшего веса (3-5) м/с;

- при подъеме не загруженного элеватора (12-20) м/с;

- при спуске бурильной колонны < 30 м/с;

- при спуске обсадных колонн < 2, 0 м/с

Буровые лебедки классифицируются по следующим показателям:

- мощности подводимой на барабан лебедки;

- величине тягового усилия на ведущей струне;

- мощности тормозов;

- числу скоростей подъема;

- числу валов.

Мощность БЛ регламентируется ГОСТ 16293-82 и находится в пределах 200-2950 квт.

По числу скоростей подъема различают двух-, трех-, четырех-, и шестискоростные буровые лебедки. За рубежом применяются восьми- и десятискоростные буровые лебедки. Скорости подъема изменяются путем переключения передач между валами лебедки, либо посредством отдельной коробки перемены передач.

По числу валов различают одно (специализированные), двух и трехвальные БЛ. Одно- и двухвальные лебедки снабжаются отдельной коробкой перемены передач. В трехвальных лебедках скорости подъема изменяются с помощью передач, установленных между валами самой лебедки. Для вспомогательных работ двух- и трехзальные буровые лебедки снабжаются фрикционной катушкой. В случае использования одновальной лебедки для этого подключают дополнительную вспомогательную лебедку.

В зависимости от используемого привода различают буровые лебедки со ступенчатым, непрерывно-ступенчатым и бесступенчатым изменением скоростей подъема. Ступенчатое изменение скоростей подъема имеется в буровых лебедках с механическими передачами от тепловых двигателей и электрических двигателей переменного тока. При гидромеханических передачах лебедки с теми же двигателями имеют непрерывно-ступенчатое изменение скорости подъема. В случае использования привода от электродвигателей постоянного тока, скорости подъема лебедки изменяются бесступенчато по кривой постоянства мощности двигателя.

По схеме включения быстроходной передачи различают буровые лебедки с независимой и зависимой «быстрой» скоростью. Как известно, при спуске бурильных и обсадных труб в соответствии с последовательностью выполняемых операций используются две скорости: тихая - для приподъема колонны труб с целью освобождения клиньев или элеватора и быстрая - для последующего подъема незагруженного элеватора за очередной свечой. Для ускорения спуска переключение указанных скоростей не должно быть много времени и поэтому осуществляется фрикционными муфтами с поста бурильщика. Буровые лебедки с независимой схемой скоростей позволяют поднимать незагруженный элеватор на быстрой скорости независимо от тихой скорости, используемой для приподъема. При зависимой схеме незагруженный элеватор поднимают на разных скоростях, равных либо пропорциональной скорости, используемой для приподъема колонны труб.

В зависимости от выполняемых работ лебедки подразделяются на универсальные и специализированные.

Универсальные - предназначены для выполнения всех работ (основные, вспомогательные).

Специализированные - только для подъема и спуска колонн, остальные операции (свинчивание, развенчивание, подъем и спуск небольших грузов и т.д.) производят с помощью вспомогательной лебедки. При выборе типа лебедки для буровой установки необходимо исходить из следующих условий:

- при небольшой высоте оснований и расположении лебедки на уровне пола буровый лучше применять универсальные;

- в случае установки лебедки ниже пола буровой – специализированные.

Буровые лебедки различаются по числу скоростей, передаваемых ротору, и кинематической схеме передач, установленных между лебедкой и ротором.

Техническая характеристика наиболее распространенных буровых лебедок российского производства приведена в таблице 1.1.

 

Таблица 1.1 -Техническая характеристика буровых лебедок

 

Показатели   У2-2-11 У2-5-5 ЛБУ-1100 ЛБУ-1700 ЛБУ-3000  
Мощность на барабане лебедки, кВт            
Максимальное натяжение ведущей ветви каната, кН            
Диаметр, мм: талевого каната бочки барабана тормозных шкивов            
Длина бочки барабана, мм            
Число слоев каната на барабане            
Мощность привода, кВт            
Число валов лебедки            
Число прямых скоростей: коробки перемены передач лебедки ротора            
Число обратных скоростей: коробки перемены передач лебедки ротора            
Исполнение «быстрой» скорости Зависи-мое Незави-симое Зависимое Независи-мое Независи-мое  
Тип вспомогательного тормоза Гидравлический Электро-магнитный Гидравли-ческий Гидравли-ческий  
Ширина тормозной колодки, мм            
Число слоев навивки каната на барабан            
Масса, т 21, 3 27, 1 27, 3 41, 3    
               

 

Техническая характеристика буровых лебедок российского производства с электропрводом приведена в таблице 1.2.

 

Таблица 1.2 – Краткие технические характеристики буровых лебедок российского производства с электроприводом

 

             
             
             
             
             
             
             
             
             
             
             
             
             

 

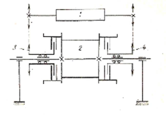
Наиболее простые по кинематической и конструктивной схеме одновальные однобарабанные лебедки (рисунок 1.1). Подъемный вал с барабаном 2 приводится непосредственно от коробки передач 1 двумя цепными передачами 3 к 4, которые попеременно включаются с помощью осевых фрикционных муфт. Благодаря двойной цепной передаче в лебедке в два раза больше скоростей, чем в коробке передач. Эти лебедки имеют значительно меньшую массу по сравнению с двух- и трехвальными, меньшие габариты и соответственно более легко выполняются их монтаж и демонтаж. Основной недостаток этой схемы - отсутствие катушечного вала и, как следствие, невозможность выполнения вспомогательных операций. Эта схема не используется в реально существующих конструкциях буровых лебедок по следующим причинам. Однобарабанные лебедки целесообразно применять в буровых установках большой грузоподъемности, для которых устанавливают вспомогательную лебедку в виде отдельного агрегата. Однако создать коробку передач большой необходимой мощности трудно. Лебедки малой и средней мощности по массе не вызывают особых затруднений в монтаже и транспортировке, поэтому их выполняют универсальными.

 

1-коробка передач; 2-барабан; 3, 4-цепные передачи

 

Рисунок 1.1 - Схема одновальной лебедки

 

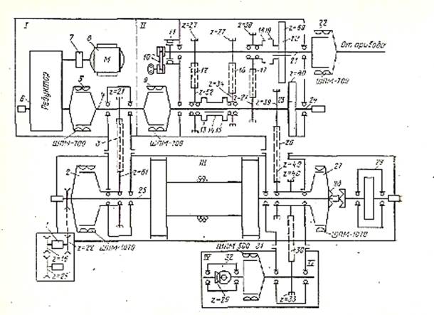
Лебедка У2-2-11 предназначена для комплектации буровых установок БУ-3000 с дизельным или электроприводом. Кинематическая схема ее приведена на рисунке 1.3.

Лебёдка состоит из двух валов: подъемного вала 13 с барабаном и трансмиссионного вала 5. Из-за отсутствия катушечного вала необходима установка на буровой вспомогательной лебедки. Привод лебедки осуществляется от цепной коробки перемены передач, которая имеет три скорости.

Цепная коробка передач кинематически связана с трансмиссионным валом лебедки цепной передачей 4, по которой передаются три прямые и одна обратная скорости. При включенной шинно-пневматической муфте 2 (ШПМ-1070) и выключенной 7 (спаренная ШПМ-700) с трансмиссионного вала 5 на подъемный вал 13 цепной передачей 3 передаются I, II и III скорости. Эти же скорости передаются цепной передачей 15 на трансмиссионный вал привода ротора, с которого включением скоростей муфты 11 (ШПМ-500) через цепную передачу 12 движение передается приводному валу ротора.

 

 

1-фрикционная катушка; 3-катушечный вал; 3, 4-цепная передача; 5-вал; 6, 9-карданный вал; 2, 7-шпм; 10-вал ротора; 12-приводной вал ротора; 13-подъемный вал барабана

 

Рисунок 1.2 - Кинематическая схема лебедкиУ2-2-11

 

Выключив муфту 2 и включив муфту 7, через цепную передачу 8 на подъемный вал передаются IV, V и VI скорости. Цепными передачами 16 и 6 подъемный вал с барабаном соединяется с регулятором подачи долота. РПД включается в работу кулачковой муфтой 14. Вал гидродинамического тормоза 10 соединяется с подъемным валом путем включения кулачковой муфты 9. Подъемный вал цепной передачей соединен с командоаппаратом 1. Цепные передачи подвода мощности к подъемному валу - трехрядные с шагом цепи 50, 8 мм, для привода ротора и включения РПД - двухрядные с тем же шагом.

Лебедка ЛБУ-1100 состоит из собственно лебедки 3, коробки скоростей 2, регулятора подачи долота 1 и трансмиссии привода ротора 4 (рисунок 1.3).

Одновальная однобарабанная лебедка установлена на отдельной раме, которая с помощью стяжек соединяется с общей рамой коробки скоростей и РПД. Трансмиссия привода ротора также смонтирована па отдельной раме.

Подъемный вал 25 лебедки с барабаном смонтирован на подшипниках качения, корпуса которых установлены на раме. Справа на валу на подшипниках качения смонтировано двойное цепное колесо с z=40, которое сблокировано с шинно-пневматической муфтой 27. На конце вала посажена кулачковая полумуфта 28, которая соединяет подъемный вал с валом электромагнитной тормозной машины 29. Электромагнитный тормоз включается в работу путем передвижения на тормозном валу ответной кулачковой полумуфты. Привод полумуфты - пневматический с дистанционным управлением. Слева на подъемном валу на подшипниках качения установлено цепное колесо с z=81, сблокированное с шинно-пневматической муфтой 2. На конце вала установлена звездочка для соединения его цепной передачей с тахогенератором 1.

 

 

9, 27-шпм; 12, 16, 17, 26-цепные передачи; 13, 14, 15, 18, 19-кулочковая муфта; 20, 23-зубчатое колесо; 21-трансмиссионнй вал; 24, 25-вал

 

Рисунок 1.3 - Кинематическая схема лебедки ЛБУ-1100

 

Имея две собственных скорости, лебедка вместе с коробкой передач располагает шестью скоростями. Первая включается на коробке передач, остальные - с пульта бурильщика с помощью шинно-пневматических муфт. Реверсионное вращение валов лебедки в установках с дизельным приводом включается на коробке скоростей. В установках с электроприводом частота вращения вала лебедки изменяется с пульта бурильщика за счет реверса электродвигателей. Приводной блок лебедки состоит из цепной коробки скоростей и регулятора подачи долота. В коробке скоростей смонтированы на подшипниках качения трансмиссионный вал 21 и промежуточный вал 24. На трансмиссионном валу жестко посажены два цепных колеса с z=27 и на подшипниках качения установлено цепное колесо с z=30, сблокированное с кулачковой полумуфтой 18. Вторая полумуфта 19 сблокирована с зубчатым колесом 20, с правой стороны трансмиссионного вала находится шинно-пневматическая муфта 22 для включения привода. С левой стороны на этом же валу смонтирован шкив тормозной шинно-пневматической муфты 11, которая предназначена для быстрого торможения валов и их фиксации при переключении скоростей кулачковыми муфтами и зубчатым зацеплением. Для смазки подшипников и цепей установлен масляный шестеренчатый насос 10, привод которого осуществляется от трансмиссионного вала с помощью клиноременной передачи.

На промежуточном валу на подшипниках качения смонтированы цепные колеса с z=52 и z=34, сблокированные соответственно с кулачковыми полумуфтами 13 и 15. На этом же валу неподвижно посажены цепные колеса с z=27 и z=39 и зубчатое колесо 23. Левый конец промежуточного вала 24 соединяется соосно с помощью шинно-пневматической муфты 9 со вторым промежуточным валом 4, на котором неподвижно посажено цепное колесо с z=21 и шинно-пневматическая муфта 5 для соединения его с валом редуктора РПД. Регулятор подачи долота смонтирован на общей раме с коробкой скоростей и состоит из редуктора 6, колодочного тормоза 7 и приводного электродвигателя 8.

Трансмиссия привода ротора состоит из цепной передачи 30, передающей мощность с подъемного вала через спаренную шинно-пневматическую муфту 31 коническому редуктору 32. От него передача осуществляется через вертикальный карданный вал к верхнему коническому редуктору, который связан горизонтальным карданным валом непосредственно с приводным валом ротора.

Прямые I, II и III скоростей передаются с трансмиссионного вала 21 через цепные передачи 12, 16 и 17 путем поочередного включения кулачковых муфт 13, 14, 15 и 18, 19. С промежуточного вала 24 через шинно-пневматическую муфту 9, цепную передачу 3 и шинно-пневматическую муфту 2 скорости передаются на подъемный вал барабана лебедки. Скорости IV, V и VI с промежуточного вала 24 передаются цепной передачей 26 через шинно-пневматическую муфту 27 подъемному валу 25. Обратное вращение подъемного вала осуществляется при введенных в зацепление зубчатых колесах 20-23. Цепныепередачи 3 и 26 обеспечивают две обратные скорости барабана лебедки.

Промышленностью выпускаются две модификации лебедок типа ЛБУ: ЛБУ-1100М1 и ЛБУ-1100М2. Отличие их заключается в том, что во второй модификации применено водяное охлаждение тормозных шкивов. Лебедки ЛБУ-1100 предназначены для комплектации установок БУ-5000. При этом в установках с электроприводом трансмиссия ротора обычно отсутствует, а привод ротора осуществляется от отдельного электродвигателя.

Лебедка ЛБУ-3000 принципиально отличается от всех других отечественных буровых лебедок. В отличие от лебедок с механическими трансмиссиями частота и направление вращения подъемного вала с барабаном в этой лебедке изменяются легко и плавно (бесступенчато) по кривой постоянства мощности. Это достигается за счет непосредственного подсоединения к подъемному валу двух электродвигателей постоянного тока. При зависимой схеме незагруженный элеватор поднимают на разных скоростях, равных либо пропорциональных скорости, используемой для приподъема колонны труб.

При спуске колонн приводные электродвигатели работают в режиме генераторов и выполняют функции тормозных машин.

В лебедку ЛБУ-3000 входят три закрытых цепных редуктора, смонтированных на общей раме и служащих одновременно опорами для валов. Кроме них промежуточный и подъемный валы имеют по одной дополнительной подшипниковой опоре, смонтированной на раме. РПД и двигатели привода установлены на отдельных рамах, соединенных с рамой лебедки стяжными болтами. Весь лебедочный агрегат устанавливается на бетонном фундаменте. На раме лебедки с задней стороны находится масляная станция, предназначенная для смазки подшипников и цепей редукторов.

Лебедки ЛБУ-3000 (У2-300) в буровых установках Уралмаш 300ДЭ, Уралмаш 300Э и БУ-15000 установлены под полом буровой. Тормозная рукоятка, расположенная у пульта бурильщика, соединена системой рычагов и тяг с тормозным валом ленточных тормозов.

Таблица 1.3 – Краткие технические характеристики буровых лебедок итальянского производства

             
             
             
             
             
             
             
             
             
             
             
             
             
             
             
             
             
             
             
             
             
             
             

 

Современные буровые лебедки зарубежного производства представлены итальянской компанией MAS. Характеризуются широкий диапазон мощности от 1000 до 3000 кВт с номинальным диапазоном глубины от 2000 до 10000 метров, с дизельным и электрическим приводом и 2-х ленточными и дисковыми тормозами. Корпус буровой лебедки нефтенепроницаемый и устойчивый к атмосферным воздействиям. Основная рама изготавливается из высокопрочной стали. Нижний барабан выполнен с пневматической муфтой или с муфтой со спаренными дисками. Ротор снабжен пневматической муфтой (на нем крепится ведущая звездочка).Тормоза с водяным охлаждением + дополнительный тормоз Parmac или Wichita. Используются специальные цепи. Все цепи смазываются под давлением системой смонтированной на фланце шестеренчатого насоса. Система смазки при этом функционирует как при прямом, так и при реверсивном вращении барабана. Сам зубчатый барабан смазывается консистентной смазкой погружением. Установлена система аварийной остановки.

В электрическом приводе буровой лебедки двигатель переменного или постоянного тока соединен с входным валом.

Можно выбрать ленточную или дисковую тормозную систему.

Возможна дизельная версия привода.

 


Поделиться с друзьями:

mylektsii.su - Мои Лекции - 2015-2026 год. (1.536 сек.)Все материалы представленные на сайте исключительно с целью ознакомления читателями и не преследуют коммерческих целей или нарушение авторских прав Пожаловаться на материал