Студопедия

Главная страница Случайная страница

КАТЕГОРИИ:

АвтомобилиАстрономияБиологияГеографияДом и садДругие языкиДругоеИнформатикаИсторияКультураЛитератураЛогикаМатематикаМедицинаМеталлургияМеханикаОбразованиеОхрана трудаПедагогикаПолитикаПравоПсихологияРелигияРиторикаСоциологияСпортСтроительствоТехнологияТуризмФизикаФилософияФинансыХимияЧерчениеЭкологияЭкономикаЭлектроника






Жіп иіру Өндірісіндегі басҚару схемалары






Тегістегіш машиналар. Тегістегіш машиналардың басқ ару сұ лбасына қ ойылатын негізгі талаптар келіп тү сетін ө те осал таспамен жә не шарғ ылардан шығ атын ровницамен анық талады. Реттеу тегістелуінің қ алыптасуы барысында жұ мыс органдарының жылдамдығ ын реттеу қ ажет болмағ андық тан, машинаның жетегі ү шін асинхронды электр қ оғ залтқ ыш қ олданылғ ан. Тегістегіш машинаны іске қ осу кезіндегі ү зіктерді азайту мақ сатымен электр қ озғ алтқ ышты оның қ уаттандыру фазаларының біріне қ осымша жү ктеме беріп, содан кейін белгілі-бір уақ ыттан соң шунтирлеу арқ ылы бір сарынмен іске қ осу қ арастырылғ ан. Машинағ а жұ мыс режимі бұ зылғ ан жағ дайда оның тоқ тауын қ амтамасыз ететін ақ ырғ ы сө ндіргіштер мен технологиялық тү йісулер орнатылғ ан.

Сө йтіп, тегістегіш машинаның басқ ару сұ лбасы мыналарды қ арастырғ ан:

· Машинаның бір сарынды жә не тү рткіден қ озғ алуы;

· Машинаның тү ймемен тоқ татылуы;

· Қ оршаулар ашық жә не алып-салынуы атқ арылғ ан жағ дайда машинаны тоқ тату; жұ мыс режимі мен тоқ тау себебі туралы белгі беру.

Сақ иналы жіп иіру машиналары. Жіп иіру машиналарында жіп технологиялық процеске сә йкес тартылады, ширатылады жә не оралады. Қ азіргі заманғ ы сақ иналы жіп иіру машиналарында шарғ ылардан тарқ атып алынатын шө кім алдымен созатын қ ұ ралғ а келіп қ андырылады, содан кейін жің ішке мычка тү рінде бағ ыттағ ыштар мен сақ инаның бойымен еркін қ озғ алатын тетік арқ ылы ө теді де, жылам айналып тұ рғ ан ұ ршық қ а кигізілген шарық қ а оралады. Сақ иналар ұ ршық білігінің бойымен ә рбір орам қ абатында жоғ арығ а қ арай бір шамағ а қ осымша ығ ысатын қ айталама-ү демелі қ озғ алыс (жоғ ары жә не тө мен) жасайтын сақ иналы жұ қ а тақ тайшағ а бекітілген. Жіп иіру машиналарындағ ы ұ ршық тардың айналу жиілігі 10-15 мың /мин., ал созылуы - 600 қ ұ райды. Ү здіксіз жұ мыс істейтін жіп иіру машиналарының жұ мысының ерекшелігі олардың жіп иіру барысында жіптің орау диаметрі ө згерген сайын жіптің созылуының ү здіксіз ө згеріп тұ руында. Жіптің созылу шамасын мына формуламен анық тауғ а болады:

Т=An2/(d/Dk)y (15.1)

мұ ндағ ы А – аталғ ан жіп иіру процесінің жағ дайын анық тайтын тұ рақ ты шама; d – орамның ағ ымдағ ы диаметрі; – сақ инаның диаметрі; n – ұ ршық тың айналу жиілігі; – тұ рақ ты коэффициенті ( =0, 6-0, 8).

15.1 сурет. Базистік (а) жә не базистік-қ абаттық (б) реттеу кезіндегі ұ ршық тың айналу жиілігінің ө згеруі.

(15.1) формуладан жіптің ү здіксіз созылып тұ руы ү шін ұ ршық тың айналу жиілігін ө згерту қ ажет екендігін байқ аймыз:

орам диаметрі азайғ ан жағ дайда айналу жиілігі тө мендеу, ал диаметр кө бейген жағ дайда – жоғ арылау керек.

Ұ ршық тардың айналу жиілігі сотының атқ арым кезең деріне қ арай бірнеше жолмен реттеледі:

· Сақ иналы жұ қ а тақ тайшаның шарық биіктігінің бойымен орналасуына қ арай (соты ұ яшығ ының, денесінің жә не ұ шының атқ арымы) – базистік реттеу (15.1, а сурет);

· Початканың ә р қ абатының атқ арымында – қ абатты реттеу.

Демек, соты жұ мысын атқ арғ ан кезде ұ ршық тардың айналу жиілігін базистік-қ абатты реттеу қ ажет (15.1, б сурет).

Иіру жылдамдығ ын реттеу проблемасының шешілуі едә уір мө лшерде ө ң деліп жатқ ан шикізаттың тү рі мен қ ұ нына байланысты. Кө птеген зерттеулер кө рсеткендей, мақ та жә не зығ ыр талшық тарын иіруде қ абатты реттеудің қ олданылуы жіа жеткілікті дә режеде тө зімді болғ андық тан едә уір экономикалық нә тиже бермейді.

15.1 сурет. Базисті (а) жә не базисті-қ абатты реттеудегі ұ ршық тың айналу жылдамдығ ының ө згерісі

Иіру жылдамдығ ын жинауды 12-15%-ғ а атқ арғ ан мерзімде базистік реттеу мен 1: 1, 5 диапазонында бекітіп реттеукө бінесе технологиялық процесс талаптарын қ анағ аттандырады. Бұ л жағ дайда ү зіктігі машинаның реттегішсіз жұ мыс істеуімен салыстырғ анда 8%-ғ а тө мендейді. Сө йтіп, мақ та иіретін машиналардың, ә детте, жетегі реттелмейді

немесе иіру жылдамдығ ының базистік реттелуін қ амтамасыз етеді. Қ ымбат бағ алы шикізат ү шін (мысалы, таза жіпті тү тіп иіру) орнату бекіткіш, базистік жә не қ абатты реттеуді қ амтамасыз ететін кү рделі жетектерді қ олданғ ан тиімді. Тағ ы бір маң ызды жә йт, жү н иіретін машиналар ө те тө мен жылдамдық пен жұ мыс істейді жә не сондық тан да бұ л машиналардың қ озғ алтқ ыш қ ұ рылғ ыларының ө тпелі процестерінің серпіні мақ та иіретін машиналарғ а қ арағ анда едә уір жақ сырақ.

Базистік-қ абатты реттеудің қ олданылуы жинаудың атқ арылуын ү зіктілікті азайтудың арқ асында қ ысқ артуғ а жә не шығ ындарды едә уір азайтуғ а мү мкіндік береді. Бұ л жү ннен бұ йым жасап шығ аратын ө ндіріс ү шін ө те маң ызды. Базистік-қ абаттық реттеу кезіндереттеу терең дігі 12-14% болғ ан жағ дайда ү зіктілік аз байқ алады. Бұ л жағ дайда машиналардың ө німділігі 3-9%-ғ а артып, қ алдық тардың мө лшері – 2-11% азаяды.

Жоғ арыда айтылғ андарды ескерсек, ұ ршық тар жетегінің негізгі электр қ озғ алтқ ышы олардың айналу жиілігінің 2, 5-1 диапазонында бір сарынды ө згеруін қ амтамасыз ету керек. Мұ ндай электр қ озғ алтқ ыштар ретінде негізінен тұ рақ ты ток электр қ озғ алтқ ыштарын немесе коллекторлық ү ш фазалық ток электр қ озғ алтқ ыштарын қ олданады (15.2 сурет). Жіптің созылудын реттеудің қ арапайым тү рінде механикалық вариаторлы асинхронды жә не қ ысқ а тұ йық талғ ан қ озғ алтқ ыштар қ олданылады. Початкаларды бұ руғ а арналғ ан сақ иналы жұ қ а тақ тайшалардың, желдеткіштердің, транспортерлардың кө теру жә не тү сіру жетектері сондай-ақ асинхронды электр қ озғ алтқ ыштардан жү зеге асырылады.

15.2 сурет. Реттеу терең дігіне байланысты ү зілу ө згерісінің графигі

1-базисты, 2- қ абатты

Ұ ршық тардың айналу жиілігін базистік-қ абатты ө згерту реттегіші шын мә нінде, барлық жағ дайларда ұ ршық тарды сақ иналық жұ қ а тақ тайшаның тұ рғ ан орнына қ арай айналу жиілігін басқ ару белгісін қ алыптастыратын бағ дарламалық реттегіштер болып табылады (қ абатты реттеу). Тұ рғ ан кү йінің тетігінен келіп жететін белгілер мен сақ иналы жұ қ а тақ тайшаның жү рістер санының қ осындысы базистік-қ абаттық реттеу ұ ршық тарының айналу жиілігін басқ ару белгісін анық тайды.

Сө йтіп, сақ иналық жү н иіру машиналарын басқ ару сұ лбасы келесі талаптарды қ анағ аттандыру керек:

· Электр қ озғ алтқ ыштарды қ ысқ а тұ йық талудан жә не шамадан кө п жү ктелуден қ орғ ау;

· Электр қ озғ алтқ ыштарды тү ймелермен іске қ осу жә не тоқ тату;

· Қ оршаулар ашық болғ ан жағ дайда машинаның тоқ тауы;

· Жинаудың атқ арылуы жә не жинау атқ арылғ ан жағ дайда машинаның тоқ тауы аяқ талар алдында белгінің берілуі;

· Сақ иналы жұ қ а тақ тайшаның кө теру жә не тү сіру электр қ озғ алтқ ышын қ олмен басқ ару;

· Ұ ршық тардың айналу жиілігін базистік немесе базистік-қ абаттық реттеу.

Сақ иналы жү н иіру машинасын басқ арудың қ ұ рылымдық сұ лбасы 96 суретте келтірілген. Желдеткіш жетегінің М1 асинхронды электр қ озғ алтқ ышының басқ ару сү лбасы ө зге қ озғ алтқ ыштардан тә уелсіз болып табылады. М2 асинхронды қ озғ алтқ ыш сақ иналы жұ қ а тақ тайшалардың қ озғ алу механизмін іске қ осады жә не қ алғ андарынан бө лек жұ мысқ а қ осылуы мү мкін. Бұ л сұ лба сақ иналы жұ қ а тақ тайшаны шеткі ү стің гі немесе астың ғ ы кү йге орналастыру ү шін М2 электр қ озғ алтқ ышын қ олмен басқ аруды жә не М2 электр қ озғ алтқ ышын сақ иналы жұ қ а тақ тайшаның (ақ ырғ ы сө ндіргіштердің) жинаудың атқ арылуының басы мен аяғ ындағ ы орналасу тетіктері арқ ылы автоматты басқ аруды қ арастырады. Жинаудың атқ арылуы аяқ талғ ан соң ұ ршық тар жетегінің %% М3 негізгі электр қ озғ алтқ ышы да сө ндіріледі, бірақ бұ л жағ дайда жіп М3 электр қ озғ алтқ ышының шығ уы арқ ылы оралуы тиіс.

Ұ ршық тар жетегінің М3 негізгі электр қ озғ алтқ ышы М1 жә не М2 электр қ озғ алтқ ыштары іске қ осылғ аннан кейін жү ргізілуі мү мкін. Аталғ ан нұ сқ ада М3 электр қ озғ алтқ ышы – иірімді реттейтін (базистік-қ абаттық) бағ дарламалық қ ұ рылғ ының шығ а берісінен басқ арушы белгі берілетін жылдамдық реттегіштің кө мегімен жылдамдық бойынша реттеледі. Базистік-қ абаттық реттеудің сигналы сақ иналық жұ қ а тақ тайшаның орналасуы мен жү рістер санының тетігінен алынады да, иірім реттегіштің кіре берісіне беріледі.

Пневматикалық жіп иіру машиналары. Қ азіргі уақ ытта тоқ ыма фабрикаларында ұ ршық сыз жіп иіретін пневмомеханикалық жіп иіру машиналары кең інен қ олданылады. Мысалы, Бд-200 жә не осығ ан ұ қ сас мақ та жә не вискоза штапель талшық тарын немесе олардың қ оспаларын екі немесе ү ш ленталық ө тпелерден кейін тікелей лентадан иіруге арналғ ан машиналар. Машинаны шылапшындардан алынатын ленталар немесе кенепшелере қ ұ нарландырады, ал иіру камерасынан шығ атын жіп белдектерге оралады.

15.3 сурет. Дө ң гелек иіру машинасын басқ арудың қ ұ рылымдық схемасы

 

Бд-200 пневматикалық жіп иіру машинасының 200 иіретін орны бар, бірақ олардың 100-і машинаның ә рбір қ абырғ асында орналасқ ан. Жұ мыс органдары ортақ белгіленген қ уаттылығ ы 20, 9 кВт-тық бес асинхрондық электр қ озғ алтқ ыштарынан қ озғ алысқ а келеді. Жіпті пневмомеханикалық ә діспен иірген жағ дайда жылдамдық бойынша реттелетін электр жетегі қ олданылмайды. Алайда сақ иналы жіп иіру машиналарымен салыстырғ анда электр жетегінің кү ш беретін бө лігі кө бірек энергияның қ олданылуын талап етеді.

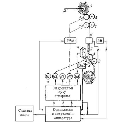
БД типті пневматикалық жіп иіру машинасын қ ұ рылымдық басқ ару сұ лбасы 15.4 суретте келтірілген. Орамнан 2 қ ұ нарландыратын роликтердің кө мегімен келіп жеткен 1 лентаны 3 тарайтын білікше жеке-жеке талшық тарғ а қ опсытады. Сосын 1 лента айналып жатқ ан 4 жіп иіру камерасына жеткеннен кейін орталық тан сыртқ а тебуші кү штің ә серімен талшық тары мычка тү рінде камераның ішкі бетіне ретімен орналастырылады да, мычка камераның айналысына біліктес саң ылау арқ ылы созылғ ан кезде иіру процесі жү зеге асырылады. 4 камерадан 5 тү тікпен шығ атын жіп б сезгіш элементтен ө теді де, содан кейін 7 созатын жә не 8 қ озғ алысқ а келтіретін роликтер арқ ылы 9 белдекке оралады.

15.4 сурет. БД типті иіру машинасын басқ арудың қ ұ рылымдық схемасы

 

БД-200 машинасын басқ ару сұ лбасына қ ойылатын негізгі талаптар:

машинаны тү ймелердің кө мегімен іске қ осу жә не тоқ тату;

жіпті жеткізу, созу жә не орау механизмдері жетектерінің, сондай-ақ тарайтын білікшелердің электр қ озғ алтқ ыштарын жіп иіру камералары жетектерінің электр қ озғ алтқ ыштары екпінделгеннен кейін іске қ осу;

жіп иіру камерасына ө ту жә не жаппай автоматты ширатып жалғ ау ү шін созатын жә не қ озғ алысқ а келтіретін роликтерді машина іске қ осылғ аннан кейін автоматты тү рде реверстеу;

созу жә не қ озғ алысқ а келтіру роликтерін жаппай ширатып жалғ ағ аннан кейін автоматты тү рде реверстеу;

иіру камерасының шығ а берісінде жіп ү зілген жағ дайда ә рбір иіру орнының қ ұ нарландыратын роликтерінің жетектерін автоматты тү рде істен шығ ару;

жіп ү зілген жағ дайда созу жә не қ озғ алысқ а келтіру роликтерінің тежегіш қ ұ рылғ ыларын автоматты тү рде іске қ осу;

машинаны іске қ осқ ан кезде жіптің ү зіктерінің сезгіш элементтерін автоматты тү рде істен шығ ару;

ә рбір жіп иіру орнында машинаның жұ мыс режимі жә не жіптің ү зілгені туралы сигнал беру.

Машинаның екі қ абырғ асындағ ы жіп иіру камералары М3 жә не М5 екі асинхронды электр қ озғ алтқ ыштарынан қ озғ алысқ а келеді. М1 жә не М2 электр қ озғ алтқ ыштарын машинаның ә р қ абырғ асындағ ы тарайтын білікшелер қ озғ алысқ а келтіреді. Барлық қ уат беретін созу жә не қ озғ алысқ а келтіру роликтері М4 бір асинхронды электр қ озғ алтқ ыштан қ озғ ау алады.

Машинаны басқ ару стансасы іске қ осылғ аннан кейін жіпті созу жә не орау механизмдерінің тежегіш қ ұ рылғ ылары қ озғ алып, ЭМ электр магниттерінің кө мегімен ә рбір иіру орнындағ ы 6 сезгіш элементтер тетіктері бұ ралады. Сосын іске қ осу тү ймесін басу арқ ылы машинаның бір қ абырғ асының жіп иіру камерасы жетегінің М5 электр қ озғ алтқ ышы жұ мысын бастайды. М5 электр қ озғ алтқ ышының екпін алуына қ ажетті белгілі-бір уақ ыттан кейін жіпті жеткізу, созу жә не орау механизмдері жетегінің М4 екінші қ абырғ асының жіп иіру камералары жетегінің М3 электр қ озғ алтқ ыштары автоматты тү рде іске қ осылады. М3 электр қ озғ алтқ ышы екпінделген соң машинаның ә рі қ арай іске қ осылуына рұ қ сат беретін сигнал жағ ылады. Тарайтын білікшелер жетегінің М1 жә не М2 электр қ озғ алтқ ыштары тү ймені басу арқ ылы жұ мысын бастайды жә не жіпті созу жә не орау механизмдерінің тежегіш қ ұ рылғ ылары босатылады. Сонымен бірге созу жә не қ озғ алысқ а келтіру роликтерінің реверстелуін жә не автоматты тү рде ширатып жалғ ауғ а арналғ ан жіп иіру камераларына жіптің тү суін қ амтамасыз ететін ЭРМ электр магнитті реверсивті жалғ астырғ ыш іске қ осылады. Белгілі-бір уақ ыттан кейін ЭРМ реверсивті жалғ астырғ ышы тікелей жү ріске кө шеді де, 2 қ ұ нарландырғ ыш роликтерді қ озғ алысқ а келтіру, ЭМ электр магниттерін сө ндіру жә не 6 сезгіш элементтер тетіктерін жіппен жанастыру кезінде қ олданылатын ЭМС электр магнитті ілінісу жалғ астырғ ышы іске қ осылады. Осымен жаппай иіру аяқ талып, машина қ алыпты режимде жұ мыс істей бастайды.

Жұ мыс орындарының бірінде жіп ү зілген жағ дайда 6 сезгіш элемент машинаны басқ ару сұ лбасына сигнал береді. Содан кейін ЭМС жалғ астырғ ышы ілінісіп, 2 қ ұ нарландырғ ыш ролик тоқ тағ ан кезде, тиісті жіп иіру орнында жіптің ү зілгені туралы сигнал беріледі.

Машинаны тоқ татуғ а арналғ ан тү ймелерді басу арқ ылы тарайтын білікшелер жетегінің М1 жә не М2 электр қ озғ алтқ ыштары мен ЭМС ілінісу жалғ астырғ ышы істен шығ арылып, кейіннен ЭРМ тікелей жү ретін жалғ астырғ ыш сө ндіріледі жә не тежегіш қ ұ рылғ ылар іске қ осылады, ал машинаның барлық электр қ озғ алтқ ыштары тоқ татылады.


Поделиться с друзьями:

mylektsii.su - Мои Лекции - 2015-2026 год. (1.528 сек.)Все материалы представленные на сайте исключительно с целью ознакомления читателями и не преследуют коммерческих целей или нарушение авторских прав Пожаловаться на материал