Студопедия

Главная страница Случайная страница

КАТЕГОРИИ:

АвтомобилиАстрономияБиологияГеографияДом и садДругие языкиДругоеИнформатикаИсторияКультураЛитератураЛогикаМатематикаМедицинаМеталлургияМеханикаОбразованиеОхрана трудаПедагогикаПолитикаПравоПсихологияРелигияРиторикаСоциологияСпортСтроительствоТехнологияТуризмФизикаФилософияФинансыХимияЧерчениеЭкологияЭкономикаЭлектроника






И защиты






 

При выборе аппаратов управления для установок до 1 кВ следует учитывать режимы их работы. Типы, технические данные аппаратов управления представлены в [6, 9]. Категории применения аппаратов в зависимости от рода тока и режимы работы (области использования) представлены в [9].

В качестве аппаратов защиты применяются плавкие предохранители или автоматические воздушные выключатели с встроенными тепловыми (для защиты от перегрузок) и электромагнитными (для защиты от токов короткого замыкания) реле.

Выбор автоматов производится:

– по напряжению установки U уст £ U н;

– по роду тока и его значению I р £ I н;

– по коммутационной способности I к £ I откл,

где U уст – напряжение на установке; U н – номинальное напряжение автомата; I р – рабочий ток установки; I н – номинальный ток автомата; I к – ток короткого замыкания.

Номинальный ток теплового электромагнитного или комбинированного расцепителя автоматического выключателя выбирается только по расчетному току линии I т ³ I дл.

Ток срабатывания (отсечки) электромагнитного расцепителя или комбинированного расцепителя I ср.эл проверяется по максимальному кратковременному пиковому току I ср.эл³ I пик К.

Для автоматических выключателей с I н £ 100 А коэффициент К ³ 1, 4, а с I н ³ 100 А К ³ 1, 25. Для одиночных двигателей пиковый ток равен пусковому току двигателя.

Выбор предохранителей производится:

– по напряжению U уст £ U н;

– по условиям перегрева I н ³ I р;

– по току отключения I к £ I н. откл.

Токи плавких вставок предохранителей для линий с электродвигателями выбираются согласно условиям:

– при нормальном пуске, когда время пуска не превышает 5 с

; (7.1)

– при тяжелом пуске, когда время пуска более 5 с (например, вентиляторы с колесом большого диаметра)

. (7.2)

Для защиты линии с несколькими двигателями

, (7.3)

где I р – расчетный ток группы двигателей; I нб – ток наибольшего в группе двигателя; К – кратность пускового тока двигателя.

В [9] приводятся рекомендации по выбору пусковой и защитной аппаратуры (предохранители, выключатели, магнитные пускатели) на ответвлениях к асинхронным двигателям.

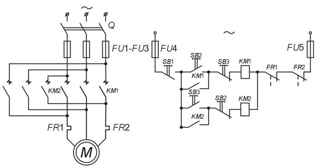
В качестве примера типовой релейной системы автоматического управления на рис. 7.1 представлена схема пуска, остановки и реверсирования асинхронного двигателя с короткозамкнутым ротором при помощи магнитного пускателя [17].

 

Рис. 7.1. Схема пуска, остановки и реверсирования асинхронного двигателя:

КМ 1, КМ 2 – контакторы; SB 2, SB 3 кнопки управления, подающие команды

на включение двигателя для вращения в условных направлениях «Вперед»

и «Назад»; SB 1 – кнопка «Стоп», останавливающая двигатель

 

Магнитные пускатели широко используются для двигателей переменного тока до 75 кВт, работающих в основном в продолжительных или повторно-кратковременных режимах. Магнитным пускателем осуществляют дистанционное управление, а также тепловую (FR 1, FR 2) защиту двигателей. В схеме предусмотрена максимально-токовая мгновенная защита FU 1- FU 5. Если требуется пускать и останавливать двигатель, то устанавливается нереверсивный магнитный пускатель.

Выбор пусковой и защитной аппаратуры к асинхронным двигателям при напряжении сети 380 В можно производить по [9].

Схемы автоматического пуска и остановки синхронных двигателей низкого и высокого напряжений приведены в [3, 18]. На синхронных двигателях обязательно предусматриваются те же защиты, что и для асинхронных. Кроме того, они должны иметь защиту от асинхронного режима, дифференцированную защиту – от внутренних повреждений в обмотках двигателя; защиту от обрывов в роторной цепи; осуществлять контроль продолжительности пуска. На синхронных двигателях обязательно предусматриваются устройства автоматического регулирования возбуждения.

На рис. 7.2, а представлена типовая схема управления возбуждением СД в функции скорости [3]. Контактор КМ 2подает питание на обмотку возбуждения СД и он управляется реле скорости KR. Катушка этого реле связана с частью разрядного резистора R р через диод VD. При включении контактора КМ 1 (его цепи управления не показаны) в СД образуется вращающееся магнитное поле. Это поле наводит ЭДС в обмотке возбуждения неподвижного ротора. Под действием ЭДС в цепи катушки реле KR и диода VD появится выпрямленный ток, реле включается и цепь питания контактора КМ 2 размыкается. Происходит асинхронный пуск СД с закороченной на разрядный резистор R р обмоткой возбуждения. С ростом скорости ротора его ЭДС и ток реле снижаются.

 

Рис. 7.2. Релейно-контакторные схемы пуска синхронных двигателей

 

При подсинхронной скорости ток катушки реле KR становится меньше тока отпускания и оно отключается и вызывает включение контактора КМ 2. Напряжение U в подается на обмотку возбуждения и происходит процесс синхронизации СД.

На рис. 7.2, б представлена типовая схема управления возбуждением СД в функции тока. При подключении СД к сети контактором КМ 1в обмотке статора возникает бросок пускового тока, который приводит к срабатыванию реле тока КА. Контакт этого реле, замыкая цепь питания реле времени КТ, вызывает отключение контактора возбуждения КМ 2. Как и в предыдущем случае, происходит асинхронный пуск СД с закороченной на разрядный резистор R р обмоткой возбуждения. При подсинхронной скорости ток в обмотке статора снижается, реле тока КА отключается, катушка реле времени КТ теряет питание. С определенной выдержкой времени цепь питания контактора КМ 2замыкается, напряжение U в подается на обмотку возбуждения и происходит процесс синхронизации СД.

К устройствам сетевой автоматики относятся устройства автоматического повторного включения (AПB), автоматического включения резервного питания и оборудования (АВР), автоматической разгрузки по частоте и по току (АЧР и АРТ).

В сетях напряжением выше 1000 В применяются масляные или воздушные выключатели с дистанционным пружинным или электромагнитным приводом, позволяющим осуществлять автоматическое включение и отключение, в том числе АПВ и АВР.

В сетях напряжением до 1000 В для автоматизации применяются воздушные автоматические выключатели (автоматы) с электродвигательным, рычажным или электромагнитным приводом.

В устройствах сетевой автоматики в основном применяются релейные схемы, выполняемые в виде комплектных устройств заводского изготовления или в виде набора отдельных реле.

Источниками оперативного тока могут служить трансформаторы тока или напряжения, специальные трансформаторы для цепей управления и защиты, силовые трансформаторы. Источниками оперативного постоянного тока являются аккумуляторные батареи, блоки питания и выпрямительные устройства.

 

Устройства защитного отключения (УЗО)

Функционально УЗО можно определить как быстродействующий защитный выключатель, реагирующий на дифференциальный ток в проводниках, подводящих электроэнергию к защищаемой электроустановке. УЗО обеспечивают высокую степень защиты людей от поражения электрическим током при прямом и косвенном прикосновении, а также обеспечивают снижение пожарной опасности электроустановок.

Основные функциональные блоки УЗО представлены ниже на примере их использования в однофазных цепях (рис. 7.3 и 7.4).

 

Рис. 7.3. Структура устройства защитного отключения

Электромеханическое УЗО (рис. 7.3) функционально не зависит от напряжения питания; источником выполнения защитных функций является дифференциальный ток.

«Электронное» УЗО (рис. 7.4) функционально зависит от напряжения питания. Источником выполнения защитных функций является либо контролируемая сеть, либо внешний источник. Это ограничивает их применение.

 

Рис. 7.4. «Электронное» УЗО с функцией отключения от сети

защищаемой электроустановки при исчезновении напряжения питания:

1 – дифференциальный трансформатор тока; 2 – электронный усилитель;

3 – цепь теста; 4 – удерживающее электромагнитное реле;

5 – блок управления; Н – нагрузка; Т – кнопка «Тест»

 

В нормальном режиме (рис. 7.3), при отсутствии тока утечки I Δ, векторная сумма токов проходящих через окно магнитопровода дифференциального трансформатора тока (1) равна нулю ∑ I = 0, т. к. I 1 = I 2. Магнитный поток Ф = 0 и ток во вторичной обмотке дифференциального трансформатора тока и пусковом органе (2) равен нулю. Он находится в состоянии покоя. Пусковой орган выполняется, как правило, на чувствительных магнитоэлектрических реле прямого действия или электронных компонентах.

При прикосновении человека к открытым токопроводящим частям или к корпусу электроприемника, на котором произошел пробой изоляции, появляется дополнительный ток – ток утечки I Δ , являющийся для трансформатора тока дифференциальным (разностным). Неравенство токов в первичных обмотках (I 1+ I Δ в фазном проводе) и (I 2, равным I 1, в нейтральном проводе) приводит к тому, что магнитный поток Ф ≠ 0 и возникновению тока во вторичной обмотке дифференциального трансформатора тока. Если этот ток превышает значение уставки порогового элемента пускового органа (2), то последний срабатывает и воздействует на исполнительный механизм (3). Исполнительный механизм, обычно состоящий из пружинного привода, спускового механизма и группы силовых контактов, размыкает электрическую цепь. Защищаемая электроустановка обесточивается. Для периодического контроля исправности УЗО предусмотрена цепь тестирования (4). При нажатии кнопки «Тест» (Т) искусственно создается отключающий дифференциальный ток. Срабатывание УЗО означает, что оно исправно. Необходимость применения УЗО определяется проектной организацией исходя из обеспечения безопасности в соответствии с требованиями заказчика и утвержденными в установленном порядке стандартами и нормативными документами [13, 15, 19].

УЗО, как и устройства защиты от сверхтока, относятся к дополнительным видам защиты человека от поражения при косвенном прикосновении, обеспечиваемой путем автоматического отключения питания. При малых токах замыкания, снижении уровня изоляции, а также при обрыве нулевого защитного проводника зануление недостаточно эффективно. В этих случаях УЗО является единственным средством защиты человека от поражения электрическим током. В основе действия защитного отключения, как электрозащитного средства, лежит принцип ограничения продолжительности протекания тока через тело человека при непреднамеренном прикосновении его к элементам электроустановки, находящейся под напряжением (рис. 7.5).

Рис. 7.5. График областей физиологического действия на человека

переменного тока (50-60 Гц) по МЭК479-94

и время-токовые характеристики УЗО t = f (I):

1 – неощутимые токи; 2 – ощутимые, но не вызывающие физиологических

нарушений; 3 – ощутимые, но не вызывающие опасность фибрилляции сердца; 4 – ощутимые, вызывающие опасность фибрилляции сердца (вероятность ≤ 5 %); 5 – ощутимые, вызывающие опасность фибрилляции сердца (вероятность ≤ 50 %); 6 – ощутимые, вызывающие опасность фибрилляции сердца (вероятность ≥ 50 %); А и В – время-токовые характеристики УЗО (I Δ n = 10 мА и I Δ n = 30 мА)

 

Для защиты от поражения электрическим током УЗО, как правило, должно применяться в отдельных групповых линиях.

Суммарная величина тока утечки сети с учетом присоединяемых стационарных и переносных электроприемников в нормальном режиме работы не должна превосходить 1/3 номинального тока УЗО. При отсутствии данных о токах утечки электроприемников его следует принимать из расчета 0, 3 мА на 1 А тока нагрузки, а ток утечки сети – из расчета 10 мкА на 1 м длины фазного проводника.

Другим, не менее важным свойством УЗО является его способность осуществлять защиту от возгораний и пожаров, возникающих на объектах вследствие возможных повреждений изоляции, неисправностей электропроводки и электрооборудования. Более трети всех пожаров имеют электротехническое происхождение (ВНИИПО МЧС РФ). Возгорания возникают в результате нагрева проводников, искрения в месте плохого электрического контакта, утечки тока по загрязнениям, пыли и т. п. с неизолированных участков цепи, искрения, горения электрической дуги на каком-либо элементе, вызванных токами короткого замыкания. Причина коротких замыканий – токи утечки.

Технические параметры УЗО нормируются ГОСТ Р 50807-95. Применение УЗО нормируется ПУЭ [13, 15]. Установка УЗО приведена в прил. 3.

 

 


Поделиться с друзьями:

mylektsii.su - Мои Лекции - 2015-2026 год. (1.157 сек.)Все материалы представленные на сайте исключительно с целью ознакомления читателями и не преследуют коммерческих целей или нарушение авторских прав Пожаловаться на материал