Студопедия

Главная страница Случайная страница

КАТЕГОРИИ:

АвтомобилиАстрономияБиологияГеографияДом и садДругие языкиДругоеИнформатикаИсторияКультураЛитератураЛогикаМатематикаМедицинаМеталлургияМеханикаОбразованиеОхрана трудаПедагогикаПолитикаПравоПсихологияРелигияРиторикаСоциологияСпортСтроительствоТехнологияТуризмФизикаФилософияФинансыХимияЧерчениеЭкологияЭкономикаЭлектроника






Елементи конструкції модельних плит






 

Модельні плити мають такі конструктивні елементи:

1) установочні штирі або втулки (центруючі і направляючі) під втулки або штирі в опоках;

2) вушка під установочні штирі або втулки;

3) лапи для кріплення плит до столу машини;

4) ручки або цапфи для транспортування;

5) платики під скріплюючі скоби або вушка під скріплюючі штирі.

Модельні плити повинні виготовлятися відповідно стандарту ГОСТ 20084 – 74 - ГОСТ 20130-74. На рис. 9.4 – 9.10 і у табл. 9.2 – 9.7 наведені приклади деяких конструкцій і розміри сталевих і чавунних модельних плит.

 

 

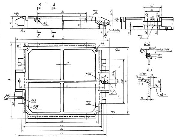
Рисунок 9.4 - Конструкція сталевих модельних плит для опок з розмірами у просвіті 400 х 300, 450 х 350, 500 х 400 мм на формувальні машини без повороту напівформи з допресуванням

 

Таблиця 9.2 – Розміри сталевих модельних плит для опок з розмірами у просвіті 400 х 300, 450 х 350, 500 х 400 мм на формувальні машини без повороту напівформи з допресуванням

Розміри опок у просвіті, мм Основні розміри модельних плит, мм
L L1 L2 L3 B А A1 s
400х300               8, 12, 16
450х350               8, 12, 16
500х400               8, 12, 16

 

 

Рисунок 9.5 - Конструкція сталевих модельних плит для опок з розмірами у просвіті 600 х 500, 800 х 700, 1000 х 800 мм на формувальні машини з поворотом напівформи з допресуванням за ГОСТ 20111-74

Таблиця 9.3 – Розміри сталевих модельних плит для опок із розмірами у просвіті 600 х 500, 800 х 700, 1000 х 800 мм на формувальні машини з поворотом напівформи з допресуванням за ГОСТ 20111-74

Основні розміри модельних плит, мм Розміри опок у просвіті, мм
600х500 800х700 1000х800
       
L      
L1      
L2      
B      
B1      
H      
A1      
A      
A2      
b      

 

 

Продовження таблиці 9.3

       
b2      
b3      
d      
d1      
h      
h2      
h3      
l      
l1      
l2      
s      
s1      
r 12, 5 12, 5  

 

Рисунок 9.6 - Конструкція чавунних модельних плит із змінними металевими вкладишами для опок з розмірами у просвіті б00 х 500, 800 х 700, 1000 х 800 мм на формувальні машини з поворотом напівформи з допресуванням

 

Таблиця 9.4 – Розміри чавунних модельних плит із змінними металевими вкладишами для опок з розмірами у просвіті б00 х 500, 800 х 700, 1000 х 800 мм на формувальні машини з поворотом напівформи з допресуванням

Розміри опок у просвіті, мм Основні розміри, мм
L L1 L2 А B1
600х500          
800х700          
1000х800          

 

 

1 - рама, 2 - вкладиш, 3 - штир центруючий, 4 - штир направляючий,

5 - гайка, 6 - шайба

Рисунок 9.7 - Конструкція модельних плит із змінними дрібними дерев'яними вкладишами для опок з розмірами у просвіті 400 х 300,

450 х 350, 500 х 400 мм на формувальні машини без повороту напівформи з допресуванням

 

 

Таблиця 9.5 – Розміри модельних плит із змінними дрібними дерев'яними вкладишами для опок з розмірами у просвіті 400 х 300, 450 х 350, 500 х 400 мм на формувальні машини без повороту напівформи з допресуванням

Розміри опок у просвіті, мм Основні розміри, мм
L L1 B B1 А A1
400х300            
450х350            
500х400            

 

 

1 - рама, 2 - вкладиш, 3 - штир центруючий, 4 - штир направляючий,

5 - гайка, 6 – шайба

Рисунок 9.8 – Конструкція модельних плит із змінними дрібними дерев'яними вкладишами для опок з розмірами у просвіті 600 х 500, 800 х 700 мм на формувальні машини з поворотом напівформи з допресуванням

Таблиця 9.6 – Розміри модельних плит із змінними дрібними дерев'яними вкладишами для опок з розмірами у просвіті 600 х 500, 800 х 700 мм на формувальні машини з поворотом напівформи з допресуванням

Розміри опок у просвіті, мм Основні розміри, мм
L L1 B B1 H А A1 A2
600х500                
800х700                

 

1 - рама, 2 – вкладиш, 3 – болт, 4 - штир направляючий, 5 - штир центруючий, 6 - гайка, 7 – шайба

Рисунок 9.9 – Конструкція модельних плит плит із змінними глибокими дерев'яними вкладишами для опок з розмірами у просвіті 400 х 300, 430 x 350, 500 х 400 мм на формувальні машини без повороту напівформи з допресуванням

 

 

Таблиця 9.7 – Розміри модельних плит із змінними глибокими дерев'яними вкладишами для опок з розмірами у просвіті 400 х 300, 430 x 350, 500 х 400 мм на формувальні машини без повороту напівформи з допресуванням

Розміри опок у просвіті, мм Основні розміри, мм
L L1 L2 B B1 H А A1 A2
400х300           80, 130      
450х350           80, 130      
500х400           80, 130      

 

Установочні штирі і втулки (центруючі і направляючі) під втулки або штирі в опоках для модельних плит повинні виготовлятися відповідно із стандартом. Конструкція і розміри центруючих і направляючих штирів і втулок наведені на рис. 9.10 - 9.13 і у табл. 9.8 - 9.11.

 

 

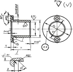
Рисунок 9.10 – Центруючий штир

Таблиця 9.8 – Розміри центруючих штирів для модельних плит

Середній розмір опок у просвіті, мм Основні розміри, мм
D L l l 1 l 2 d d1 с s a
До 750             М12 1, 6   5о 3о 2о
Понад 750 До 1500             М16 1, 6   5о 3о 2о
Понад 1500 до 2500             М20 2, 0   5о 2о
Понад 2500             М24 2, 5   5о 2о

 

 

Рисунок 9.11 – Направляючий штир

Таблиця 9.9 – Розміри направляючих штирів для модельних плит

Середній розмір опок у просвіті, мм Основні розміри, мм
В L l l1 l2 d d1 D a
До 750             М12   5о 3о 2о
Понад 750 до 1500             М16   5о 3о 2о
Понад 1500 до 2500             М20   5о 2о
Понад 2500 до 5000             М24   5о 2о

 

 

Рисунок 9.12 – Центруюча втулка

Таблиця 9.10 – Розміри центруючих втулок для модельних плит

Основні розміри, мм
d d1 d2 d3 d4 h
        29, 5  
        35, 5  
        41, 0  
        47, 0  

 

Рисунок 9.13 – Направляюча втулка

Таблиця 9.11 – Розміри направляючих втулок для модельних плит

Виконання Основні розміри, мм
b d d1 d2 d3 d4 h l
            35, 5    
            35, 5   -
            41, 5    
            41, 5   -
            47, 0    
            47, 0   -
            53, 0    
            53, 0   -

 

Питання для самостійного пророблення

1) Яким вимогам повинні відповідати модельні плити?

2) В яких випадках застосовують координатні плити?

3) В яких випадках застосовують суцільнолиті плити?

4) В яких випадках застосовують плити із змінними вкладишами?

5) Назвіть елементи конструкції модельної плити та їх призначення.



Поделиться с друзьями:

mylektsii.su - Мои Лекции - 2015-2026 год. (1.409 сек.)Все материалы представленные на сайте исключительно с целью ознакомления читателями и не преследуют коммерческих целей или нарушение авторских прав Пожаловаться на материал